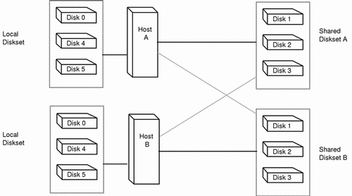
Figure 5-1 shows an example configuration using two disksets.

In this configuration, Host A and Host B share disksets A and B. They each have their own local diskset, which is not shared. If Host A fails, Host B can take over control of Host A's shared diskset (Diskset A). Likewise, if Host B fails, Host A can take control of Host B's shared diskset (Diskset B).