9 VM Client 테이프 관리 인터페이스

이 장에서는 VM Client 테이프 관리 인터페이스(VMTMI)에 대해 설명합니다.

TapePlex는 실제 카트리지의 라이브러리 리소스 및 가상 볼륨의 VSM 리소스를 포함하여 StorageTek 소프트웨어에서 관리하는 복합 리소스를 참조합니다.

TapePlex는 단일 HSC CDS에서 관리하는 하드웨어로 정의됩니다. VM Client는 단일 TapePlex에 대한 액세스를 제공합니다. VM Client는 TCP/IP를 사용하여 z/OS에서 실행되는 HSC 서버에 대한 트랜잭션을 경로 지정합니다. 여러 호스트에 있는 여러 HSC 인스턴스는 중복성을 제공하기 위한 서버로 정의할 수 있습니다. VM Client 및 HSC 서버 간 트랜잭션은 XAPI라고 하는 XML 기반 API를 사용합니다. VM Client 소프트웨어는 테이프 관리 인터페이스 트랜잭션을 서버에서 해석할 수 있는 XAPI 형식으로 변환하고 이러한 트랜잭션 출력을 응답에 맞는 TMI 형식으로 변환합니다.

테이프 관리 인터페이스는 이제 교대로 z/OS의 HSC 및 VTCS와 연결하는 클라이언트 구성 요소와 상호 작용하므로 이전 릴리스에서 지원되었던 일부 TMI 명령은 더 이상 지원되지 않습니다. 일부 명령 기능은 클라이언트/서버 환경에서 지원되지 않지만 다른 명령은 이후 릴리스에서 지원될 수 있습니다.

다음 TMI 명령은 VM Client 7.3에서 지원되지 않습니다.

  • DEFSCRDEFPOOL

    이러한 명령은 ELS 7.0에 도입된 HSC POOLPARM/VOLPARM 기능에서 표시되지 않습니다. 이 기능에 대한 자세한 내용은 설명서 Configuring HSC and VTCS를 참조하십시오.

  • QEJECT

  • QREQUEST

  • SETOPER

    VM Client는 운영자 응답을 지원하지 않으므로 SETOPER 명령이 실행된 것처럼 모든 명령이 처리됩니다. 이전에 WTOR 메시지를 생성했던 상태가 오류 메시지로 반환됩니다.

  • STOP

또한, VM Client는 매체 및 기록 기술 값을 선택하는 데 작업 이름, 단계 이름, 프로그램 이름, 데이터 세트 이름을 포함하여 TAPEREQ 조회 키 사용을 지원하지 않습니다.

TMS(테이프 관리 시스템) 및 VM Client 간 인터페이스에 대한 일반적인 설명에는 다음 항목이 포함됩니다.

  • TMS 책임

    이 절에서는 TMS에서 제공하는 서비스에 대해 설명합니다.

  • TMS 결정 지점

    이 절에서는 TapePlex 상호 작용이 TapePlex 관리 리소스에 대한 TMS 서비스를 지원하는 위치에 대해 설명합니다.

  • TMS에 반환된 TapePlex 정보

    이 절에서는 TapePlex 상호 작용으로 인해 반환된 정보에 대해 설명합니다.

  • IUCV(Inter-user Communications Vehicle) 고려 사항

    이 절에서는 IUCV 매크로와 함께 사용되는 매개변수에 대해 설명합니다.

  • TMS 및 VM Client 상호 작용

    이 절에서는 VM Client 상호 작용에 TMS가 관련된 다양한 시나리오에 대해 설명합니다.

다음에 나오는 절에서는 이러한 항목을 자세히 설명합니다.

TMS 책임

테이프 관리 시스템에는 3가지 주요 기능이 있습니다.

  • 사용자 인터페이스

  • 테이프 리소스 할당

  • 운영자 인터페이스

사용자 인터페이스

일반적으로 최종 사용자가 TMS(테이프 관리 시스템)에서 서비스를 요청하여 간접적으로 TapePlex 기능을 요청합니다. 이러한 요청은 TMS가 VM Client로 경로 지정한 다음 TapePlex 서버로 지정합니다. 최종 사용자가 VM SMSG(Special Message) 기능을 사용하여 VM Client 명령을 직접 실행하거나 VMTMI를 직접 호출하는 경우 최종 사용자 및 VM Client 간 직접 상호 작용만 발생합니다. 예는 배포된 VMTMI SAMPLE을 참조하십시오.

테이프 리소스 할당

TMS 제어가 적용되는 리소스에는 다음이 포함됩니다.

  • 전송

    TMS는 일반적으로 AVR(Automatic Volume Recognition)에 대한 전송 소유권이 있으며 테이프 서비스를 요청하는 전송을 사용자에게 지정합니다. TMS는 할당 요청에 대한 테이프 전송 가용성을 결정합니다. TMS는 매체 유형, 밀도 및 모든 전송 지원에 대해서도 알고 있습니다. VM Client는 필요한 경우 TapePlex 제어 전송 선택 시 TMS를 지원합니다.

  • 데이터 세트

    TMS는 데이터 세트를 테이프 볼륨에 매핑하고 외부 레이블을 내부 레이블로 매핑할 수 있습니다. TapePlex에는 해당 정보가 포함되어 있지 않습니다.

  • 스크래치 볼륨

    TMS는 볼륨의 스크래치 상태에 대한 최종 권한입니다. 이 상태도 스크래치 하위 풀 멤버쉽에 포함되어 있습니다. TMS 생성 ''불특정'' 마운트(VOLSER를 지정하지 않는 스크래치 볼륨에 대한 요청)에 대한 마운트 처리를 자동화하려면 TapePlex도 고유 스크래치 상태 정보를 보존해야 합니다. TMS 스크래치 상태 목록에는 사용 가능한 모든 스크래치 목록이 고려되어 있지 않습니다. 이 목록은 사용 가능한 전체 스크래치 볼륨의 수의 하위 세트라고 할 수 있습니다.

  • 특정 볼륨

    TMS는 특정 볼륨에 대한 액세스 권한을 가진 사용자를 제어합니다. TapePlex는 권한이 부여된 운영자 또는 TMS의 요청에 제어되는 볼륨을 처리합니다.

운영자 인터페이스

테이프 마운트, 마운트 해제 및 스크래치 풀 선택은 TMS 및 운영자 간 메시지 트래픽을 통해 처리됩니다. VM Client는 직접 마운트, 마운트 해제 등에 대한 운영자에게 메시지로 제공된 정보를 사용합니다.

TMS 결정 지점

TapePlex 서버는 TapePlex 서비스가 VM Client를 통해 TMS에 대해 사용 가능한 경우 TMS 결정에 영향을 줄 수 있습니다. TapePlex 서버는 다음 지점에서 TMS 결정에 영향을 줍니다.

TMS 초기화

TMS가 초기화된 경우 VM Client와 TapePlex 서버 모두 작동 중이고 통신 중인지를 확인하도록 TMS에 VM Client 시스템에 대한 IUCV 경로를 설정하도록 합니다. VM Client 시스템이 TMS 시작 시 작동 중이 아닌 경우 VM Client 및 TapePlex 초기화 후 가능한 한 빨리 IUCV 경로를 설정합니다. 각 트랜잭션에 대한 연결을 설정 및 해제할 수 있지만 이로 인해 불필요한 처리가 발생합니다. IUCV를 효율적으로 사용하려면 TMS 통신 세션 중 경로가 설정되고 유지 관리되어야 합니다.

드라이브 할당

할당 시, VM Client는 특정 볼륨 위치 및 스크래치 수에 대한 정보를 제공할 수 있어야 합니다. TMS는 질의 결과를 사용하여 할당 요청에 호환 가능한 최적의 드라이브를 선택할 수 있습니다.

스크래치 할당

TMS에서 요청하는 경우 VM Client는 MOUNT 요청 전에 스크래치 볼륨의 VOLSER를 제공할 수 있습니다. 이 선택은 거부되거나 이후 마운트에 사용될 수 있습니다. 이 정보가 필요하지 않은 경우 불특정 MOUNT 요청이 스크래치 볼륨을 선택하도록 합니다.

볼륨 이동

마운트, 마운트 해제 또는 볼륨의 기타 이동이 필요한 경우 TMS는 TapePlex가 이 작업을 수행하는지 또는 수동 작업이 필요한지 여부를 결정합니다. VM Client는 볼륨 이동 요청에 대한 상태 정보를 반환합니다.

볼륨을 스크래치 상태로 되돌리기

TMS 및 TapePlex 스크래치 상태를 동기화된 상태로 유지해야 합니다. 가장 빠른 시간은 마운트 해제 시이며 가장 최근 시간은 TMS 스크래치 끌어오기 목록이 생성될 때입니다. TMI 요청 및 VM Client 명령은 이 작업을 조정할 수 있습니다.

TMS에 반환된 TapePlex 정보

반환된 TapePlex 정보에는 다음이 포함됩니다.

구성 정보

구성 정보에는 다음이 포함됩니다.

  • 가장 큰 ACS의 최대 전송 수

  • 라이브러리 제어가 적용되는 전송 수

  • ACS 수

  • LSM 수

  • 응답 영역 크기

볼륨 상태

볼륨 상태 정보에는 다음이 포함됩니다.

  • 셀에 있는 볼륨

  • 드라이브에 있는 볼륨

  • 라이브러리에 없는 볼륨

  • 액세스할 수 없는 볼륨

  • 불확실한 볼륨 위치(에런트)

볼륨 위치

볼륨 위치 정보에는 다음이 포함됩니다.

  • ACSid

  • LSMid

  • 패널 위치

  • 행 위치

  • 열 위치

적합한 드라이브

TapePlex 측면에서 적합한 드라이브는 볼륨과 동일한 ACS 또는 VTSS에 존재하고 볼륨과 호환되는 기록 기술을 사용하는 드라이브입니다. 고려되지 않은 사항은 실제 드라이브 가용성(연결 가능성, 온라인 상태)입니다.

이동 상태 및 오류 코드

볼륨 이동 요청은 작업 성공을 나타내는 코드를 반환합니다. 오류가 발생하면 운영자에게 발생한 메시지에 해당하는 추가 코드도 반환됩니다.

LSM 및 ACS 상태

LSM 상태는 온라인 또는 오프라인 중 하나입니다. 온라인은 자동화된 마운트가 발생할 수 있음을 의미합니다. 오프라인은 수동 마운트만 가능함을 나타냅니다.

ACS 상태는 연결 또는 연결 해제입니다. 연결 해제는 ACS가 이 호스트에서 액세스할 수 없으며 모든 작업이 다른 호스트에서 처리되어야 함을 나타냅니다.

  • 스크래치 관리를 위한 VOLSER

    스크래치 선택이 요청되는 경우 TapePlex 컨트롤 데이터 세트에서 스크래치로 표시된 VOLSER가 반환됩니다. 이 선택으로 볼륨이 비스크래치로 표시됩니다.

  • 가상 드라이브 및 볼륨에 대한 라이브러리 표기법

    VM Client를 사용하면 TMS가 가상 드라이브 및 가상 볼륨에 액세스할 수 있게 됩니다. 테이프 관리 인터페이스는 각 VTSS를 ACS ID 및 LSM ID 세트에 매핑하여 TMS가 가상 드라이브 및 볼륨을 실제 볼륨처럼 처리할 수 있도록 합니다. VM Client는 VTSS-ACS 매핑을 제공하여 VTSS를 나타내는 ACS ID가 실제 ACS와 겹치지 않도록 합니다. EJECT, MOVEENTER와 같은 볼륨 이동 작업은 가상 볼륨에서 허용되지 않습니다.

IUCV(Inter-user Communications Vehicle) 고려 사항

IUCV(Inter-user communication vehicle)는 IBM에서 제공하는 통신 인터페이스입니다.

주:

VMTMI SAMPLE은 VM Client 테이프 관리 인터페이스 사용을 설명하는 샘플 프로그램입니다. 이 프로그램은 MAINTSTK 사용자 ID에서 찾을 수 있습니다.

IUCV를 사용하여 요청을 실행하려면 다음 단계를 따릅니다.

  1. IUCV CONNECT 함수를 사용하여 VM Client 서비스 시스템에 대한 연결을 설정합니다.

    • 권한이 부여된 가상 시스템만 VM Client 서비스 시스템에 대한 명령을 실행할 수 있습니다. 권한을 가져오려면 시작 시 SMCPARMS 또는 SMCCMDS 파일 중 하나에 있는 VM Client 서비스 시스템 또는 이전에 권한이 부여된 가상 시스템에서 실행된 VM Client AUTHorize 명령으로 TMI 또는 VM Client 명령을 실행하는 가상 시스템에 권한이 제공되어야 합니다.

    • 또한, 가상 시스템은 CP 디렉토리 항목에서 IUCV 제어문을 통해 CP에 권한이 부여되어야 합니다. 이 작업은 일반적으로 시스템 프로그래머 또는 관리자가 수행합니다. OPTION MAXCONN이 사용하기에 충분한 경로를 지정했는지 확인하십시오.

    • 이 IUCV 연결(경로)을 설정하기 위해 IUCV 매크로가 다음 매개변수와 함께 실행됩니다.

      IUCV CONNECT,
           PRMLIST=addr,          * address of IUCV parm list
           USERID=addr,           * address of CL8 ’userid’
           USERDATA=addr,         * address of CL16 ’ddname’
           PRMDATA=NO             * no parm data in IPARML
      

      여기서:

      userid는 VM Client 서비스 시스템의 이름을 나타냅니다.

      ddname은 연결에 요청된 VM Client IUCV 인터페이스의 이름을 나타냅니다. 이는 다음과 같은 16바이트 영역입니다.

      DC CL8'SLSTLMS'       ddname
      DC CL8' '       reserved
      

      함수 실행 시 PSW 상태 코드를 확인합니다. 상태 코드가 0인 경우 매크로에 전달된 IPARML 영역의 경로 ID를 저장합니다. 프로그램은 IUCV에서 메시지가 전송되기 전에 보류 중인 연결을 ACCEPT할 때까지 VM Client 서비스 시스템을 기다려야 합니다. ''connection complete'' 또는 ''path severed''가 반환되지 않는 경우 VM Client가 활성 상태가 아니거나 완전히 초기화되지 않았거나 IUCV CONNECT 요청자가 잘못된 매개변수를 지정한 것입니다.

  2. IUCV SEND 함수를 사용하여 VM Client 서비스 시스템에 메시지를 전송합니다. 다음 매개변수를 IUCV 매크로에 지정합니다.

    IUCV SEND,
         PATHID=adpid,
         TYPE=2WAY,
         BUFLEN=buflen,
         RBUF=reply,
         RLEN=reply length
    

    여기서:

    • adpid는 IUCV 경로 ID를 포함하는 데이터 영역 주소입니다.

    • TYPE=2WAY는 IUCV 응답을 예상하고 있음을 지정합니다.

    • buflen은 ''버퍼''의 길이입니다.

    • reply는 응답을 포함하는 버퍼의 주소입니다.

    • reply length는 응답 버퍼의 길이입니다.

  3. VM Client 서비스 시스템에 대한 연결을 사용하여 완료한 경우 IUCV SEVER 함수를 사용하여 경로를 해제합니다.

    다음 IUCV 매개변수는 이 인터페이스에서 지원되지 않습니다.

    TYPE=1WAY

    IUCV REPLY는 VM Client에서 실행해야 합니다.

    TRGCLS= TRGCLS

    VM Client에서 무시합니다.

    DATA=PRMMSG CP

    SEND가 발생하도록 허용하지 않습니다.

    PRMMSG=address

    CP는 SEND가 발생하도록 허용하지 않습니다.

    PRTY=YES

    CP는 이를 사용하여 VM Client 서비스 시스템에 대한 대기열 넣기를 변경합니다. VM Client 서비스 시스템은 특별 처리에 대한 메시지를 제공하지 않습니다.

    모든 기타 IUCV 매개변수는 원하는 대로 사용할 수 있습니다.

추가 고려 사항

IUCV 매개변수 목록(IPARML)의 필드 3개는 특별히 설명이 필요합니다.

USERID=

이 매개변수는 VM Client를 실행하는 서비스 시스템의 이름을 지정합니다. 오라클은 사용자 ID가 하드 코딩되지 않고 변경할 수 있도록 하여 원활하게 변경을 수행할 수 있도록 할 것을 권장합니다.

USERDTA=

이 매개변수는 TMS 통신(ACSINT)을 수신하는 서비스 시스템의 프로세스 이름을 지정합니다. 이는 SLSTLMS여야 합니다.

UWORD=

이 매개변수는 인터럽트 시간에 R0에 표시되는 단어를 지정합니다. 일반적인 데이터 영역에 대한 주소 지정 가능을 설정하는 데 유용합니다. 여기에는 보류 중인 요청, 경로 상태 및 다른 루틴에서 참조되는 구성 값을 나열하는 영역이 포함됩니다.

IUCV 인터페이스 및 위에 나와 있는 매개변수에 대한 추가 정보는 IBM 설명서 VM/SP System Facilities for Programming 또는 VM/XA CP Programming Services를 참조하십시오.

TMS 및 VM Client 상호 작용

VM Client에는 TMS(테이프 관리 시스템)와의 연결 지점이 몇 군데 필요합니다.

  • TMS - VM Client 초기 연결

  • 드라이브 할당

  • 운영자 메시지 처리

TMS는 VM Client 및 사용자 간 프론트 엔드를 제공하여 할당, 데이터 세트 및 스크래치 풀 서비스를 유지 관리합니다. VM Client는 TMS에 마운트/마운트 해제 처리 및 스크래치 볼륨 선택을 제공하고 TapePlex 제어가 적용되는 해당 볼륨 및 드라이브 할당에 영향을 줍니다.

호출 매크로(ACSRQ)는 TMS 및 VM Client 사이에 통신하도록 IUCV(Inter-User Communications Vehicle)에 대한 호출을 준비합니다. IUCV 호출 자체는 TMS에서 수행됩니다.

다음 테이프 관리 시스템 기능은 통신을 지원합니다.

  • 장치 유형 및 스크래치 정보를 제공하기 위한 할당 시의 인터페이스

  • 일반적으로 운영자에게 표시되는 메시지를 처리하기 위한 메시지 시간의 인터페이스

  • 전송 드라이브 주소 목록, 해당 매체 및 위치 정보

  • IUCV 인터럽트 처리기

TMS - VM Client 초기 연결

초기 연결 시 더 긴 응답에 대해 반환된 데이터 영역의 크기를 확인하는 데 도움이 됩니다. 이는 TapePlex 구성에 따라 다릅니다. 이 영역은 필수로 사용하기 전에 할당됩니다.

초기 연결 대화 상자

연결 시 기타 요청에 필요한 응답 데이터 영역 크기를 확인하려면 QCONFIG 요청이 실행되어야 합니다. 예를 들면 다음과 같습니다.

예 9-1 초기 연결 대화 상자

TMS                                   VM CLIENT
                        |
ICUV CONNECT     <==============>     IUCV ACCEPT
                        |
ACSRQ QCONFIG           |
IUCV SEND        <==============>     IUCV RECEIVE
                        |             Format return data
                 <==============>     IUCV REPLY
Calculate sizes         |
Store in global area    |

드라이브 할당

TMS가 드라이브 할당을 전적으로 담당하는 동안 VM Client 및 TapePlex는 특정 볼륨 및 스크래치 볼륨 마운트에 부합하는 적합성 순서로 드라이브 목록을 나타내는 방식으로 이 프로세스를 지원합니다.

다음 절에서는 TMS 할당 인터페이스 및 VM Client 간 상호 작용에 대해 설명합니다.

할당 상호 작용

TMS 서비스 시스템은 가상 시스템에서 요청을 수신하여 볼륨을 마운트하고 할당 인터페이스 루틴을 호출합니다.

VM Client 서비스 시스템에 대한 IUCV 경로가 설정되지 않은 경우 테이프 관리 시스템은 해당 경로를 설정하려고 시도합니다. 이 시도가 실패하는 경우 할당 지원이 수행되지 않고 반환 코드가 해당 상태를 나타내며, 특별한 할당이 수행되지 않았기 때문에 처리 중인 운영자 메시지를 생성할 수 없음을 메시지 인터페이스에 알리도록 플래그가 설정될 수 있습니다.

할당 대화 상자

  1. TMS 할당 인터페이스는 IUCV 메시지를 사용하여 VM Client 서비스 시스템에 요청을 전송합니다.

    ACSRQ QDRLIST,VOLSER=voladr
    

    대체 요청은 다음과 같습니다.

    ACSRQ QDRLIST,VOLSER=voladr,COUNT=,LIST=
    

    위 요청에는 COUNT=LIST= 매개변수가 포함되어 있습니다. 이 매개변수 두 개는 TMS에서 적합하다고 간주되는 장치 목록을 설명합니다. 이 정보는 VM Client로 전달됩니다.

    TMS                                   VM CLIENT
                            |
    ACSRQ QCONFIG           |
    ICUV SEND        <==============>     IUCV RECEIVE
                            |             Format lists of 
                            |             drives and status
    Select drive     <==============>     IUCV REPLY
                            |             
    
  2. 할당 인터페이스는 IUCV REPLY를 기다립니다.

  3. VM Client 루틴은 데이터를 수집하고 응답 형식을 지정하고 IUCV REPLY를 실행합니다. IUCV REPLYSLX 매크로에 의해 매핑됩니다.

  4. TMS IUCV 지원 함수는 응답이 수신된 대기 중인 할당 프로세스를 알려줍니다.

  5. 그러면 할당 인터페이스 루틴이 응답을 TMS에서 관리하는 사용 가능한 드라이브와 비교하여 이 응답을 드라이브 환경 설정 목록(TMS 종속 항목 형식)으로 형식을 다시 지정하고 인터페이스를 나갑니다.

  6. 스크래치 선택이 필요한 경우 다음을 실행합니다.

    ACSRQ SELSCR,DRIVE=drivadr
    

    이렇게 하면 VOLSER가 반환되고 볼륨이 컨트롤 데이터 세트에 비스크래치로 표시되거나 사용할 수 있는 스크래치 볼륨이 없는 것으로 나타납니다.

    TMS                                   VM CLIENT
                            |
    ACSRQ SELSCR            |
    ICUV SEND        <==============>     IUCV RECEIVE
                            |             Select VOLSER and 
                            |             mark nonscratch
    Store VOLSER     <==============>     IUCV REPLY
                            |             
    

할당 인터페이스 종료

할당 인터페이스 루틴이 처리를 완료하면 컨트롤이 TMS로 돌아옵니다.

작업 메시지 처리

이 절에서는 TMS 메시지 인터페이스 및 VM Client 간 상호 작용을 설명합니다. "운영자 메시지 대화 상자" 절에는 MOUNT 요청 처리에 대한 요약이 나와 있습니다. 다른 메시지 인터페이스 지점 요청(예: DISMOUNT, SCRATCH)은 비슷한 이벤트 시퀀스를 따르며 별도로 설명되어 있지 않습니다. TMS는 프로세스 완료에 따라 메시지를 표시하지 않거나 변경할 수 있습니다.

DISMOUNT 요청은 볼륨 마운트 해제가 필요한 TMS에서 감지한 상태에 대한 응답으로 또는 TMS가 항상 볼륨을 사용한 후 마운트 해제하는 경우 실행됩니다.

SCRATCH 요청은 TMS에서 실행하며 ''작업'' 볼륨을 스크래치 상태로 되돌립니다. 서버의 HSC 컨트롤 데이터 세트는 이러한 변경 사항을 반영하도록 업데이트됩니다.

운영자 메시지 상호 작용

TMS 서비스 시스템은 가상 시스템에서 요청을 수신하여 볼륨을 마운트합니다. TMS 서비스 시스템에는 VM Client로 명령을 전송하기 위한 IUCV 경로가 설정되어 있어야 합니다. 드라이브가 이미 선택되었습니다.

운영자 메시지 대화 상자

  1. 메시지 인터페이스 코드는 요청이 드라이브에 대한 것임을 확인합니다.

  2. 메시지 인터페이스는 IUCV 메시지를 사용하여 위치 정보를 가져오도록 VM Client 서비스 시스템에 요청을 전송할 수 있습니다.

    ACSRQ QVOLUME,VOLSER=voladr
    
  3. 메시지 인터페이스는 IUCV REPLY를 기다립니다.

  4. VM Client는 볼륨 상태를 확인하고 위치 데이터를 추가하고 IUCV REPLY를 실행합니다. 볼륨 상태 정보가 할당 루틴에서 보존되어 있으면 이전 네 단계를 생략할 수 있습니다.

  5. 볼륨이 TapePlex에 있는 경우 운영자 메시지 인터페이스가 IUCV 메시지를 사용하여 서비스 시스템에 요청을 전송하여 마운트할 볼륨 및 사용할 드라이브를 지정합니다.

    ACSRQ MOUNT,VOLSER=volser,DRIVE=drivadr,PROTECT=
    
  6. 메시지 인터페이스는 IUCV REPLY를 기다립니다.

  7. VM Client MOUNT 루틴은 서버에 마운트를 수행하고 성공/실패 응답의 형식을 지정하고 응답을 실행하도록 요청합니다. 발생 메시지에 대한 IUCV REPLYSLX 매크로가 매핑합니다.

    주:

    언로드된 볼륨이 포함되어 있는 전송 드라이브에 지정된 MOUNT 요청은 볼륨 뒤에 요청된 마운트가 표시되는 해당 볼륨을 마운트 해제하도록 합니다.
  8. TMS IUCV 지원 루틴은 응답이 수신된 대기 메시지 인터페이스를 알려줍니다.

  9. 메시지 인터페이스 루틴은 마운트가 성공적이었는지를 확인하기 위해 응답을 검토하고 적합한 반환 코드를 설정한 다음 인터페이스를 나갑니다.

운영자 메시지 인터페이스 종료

메시지 인터페이스 루틴이 처리를 완료하면 컨트롤이 테이프 관리 시스템으로 돌아옵니다.

PROP 감지 마운트 해제

가상 시스템에 연결된 StorageTek 드라이브가 분리된 경우 또는 가상 시스템이 로그오프된 경우 DETACH 메시지가 VM 시스템 운영자에게 발생합니다. 라이브러리 또는 가상 볼륨이 마운트된 상태에서 드라이브가 분리되면 TMS에 알림이 전달되지 않고 VM Client 서비스 시스템에 일반적인 DISMOUNT 메시지가 발생하지 않을 수 있습니다.

마운트 해제를 올바르게 처리하려면 VM PROP(PRogrammable OPerator) 기능이 특정 메시지를 가로채서 올바르게 처리해야 합니다.

주:

TMS 시스템과 같이 VM Client 서비스 시스템에서 명령에 대해 권한을 PROP 시스템에 부여해야 합니다. PROP RTABLE을 사용하여 호출된 함수에는 사용 가능한 VM Client 서비스 시스템 이름이 있어야 합니다.

SMCPROP EXEC, LOGTAPE SAMPLERTABLE SAMPLE은 예로 제공됩니다. EXEC는 변경되지 않은 상태로 사용하거나 환경에 맞게 수정할 수 있습니다. 이 예는 다음 순서와 비슷하게 실행하도록 설정해야 합니다.

  1. PROPDETACH 메시지를 감지하고 루틴(SMCPROP EXEC)을 호출하여 라이브러리(또는 가상) 볼륨이 이전에 드라이브에 마운트(SMCPROP EXEC를 사용하여 저장됨)되었는지 여부를 확인합니다. 그런 경우 다음 명령을 실행합니다.

    CP SMSG vmclientuser DISMOUNT DRIVE cuu
    
  2. SMCPROP EXECCP SMSG 인터페이스를 사용하여 VM Client 서비스 시스템에 명령을 실행합니다.

  3. VM Client는 마운트 해제 요청을 수신합니다.

시나리오 A - 일반적인 마운트 해제

볼륨이 드라이브에 있는 경우 마운트 해제가 정상적으로 처리되고 프로세스가 완료됩니다. 예를 들면 다음과 같습니다.

예 9-2 PROP 감지 마운트 해제 시나리오 A - 일반적인 마운트 해제

PROP                               |   VM CLIENT
                                   |
Receive msg:                       |
  .SLS#124I MOUNT OF vvvvv1 ON     |
       DRIVE cuu - COMPLETE        |
Save volume and transport address  |
                                   |
Receive msg:                       |
   TAPE cuu DETACHED ...           |
                                   |
Use drive address to get saved     |
   volume.                         |
                                   |
If a volume was previously saved   |
for the transport, issue dismount: |
CP SMSG smcuser DISMOUNT DRIVE cuu ====> Receive dismount request
                                   |
                                   |   Process dismount
                                   |   DISMOUNT OF vvvvv1 FROM
                                   |   DRIVE cuu COMPLETE
                                   |

시나리오 B - 자동으로 처리된 마운트 해제

드라이브가 이미 다시 할당되었고 마운트 요청이 실행된 경우 VM Client는 드라이브에서 이전 볼륨을 찾아 해당 볼륨의 마운트 해제 처리를 자동으로 시작합니다. 이 자동 마운트 해제가 완료되면 새 볼륨이 마운트됩니다. 예를 들면 다음과 같습니다.

예 9-3 PROP 감지 마운트 해제 시나리오 B - 자동으로 마운트 해제 처리

PROP                               |   VM CLIENT
Receive msg:                       |
  .SLS#124I MOUNT OF vvvvv1 ON     |
            DRIVE cuu - COMPLETE   |
                                   |
Save volume and transport address  |
Receive msg:                       |
  TAPE cuu DETACHED ...            |
                                   |   Receive mount for vvvvv2
                                   |   from TMS
Use transport address to get       |
  save volume.                     |
                                   |   Issue msg:
                                   |     .SLS##81I VOLUME vvvvv1
                                   |               FOUND MOUNTED
                                   |               ON DRIVE cuu
                                   |   ATTEMPTING DISMOUNT.
                                   |
                                   |   Process automatic dismount
                                   |   of vvvvvv1
                                   |
                                   |   Process mount of vvvvv2|
Issue dismount:                    |
CP SMSG smcuser DISMOUNT DRIVE cuu ======> Receive dismount for vvvvv1
                                   |     from PROP|
Receive msg:                       |
   .SLS0124I MOUNT OF vvvvv2 ON    |
             DRIVE cuu - COMPLETE  |
                                   |
Save volume and transport address. |
                                   |

ACSRQ 매크로

테이프 관리 시스템 인터페이스는 ACSRQ 호출 매크로를 사용하여 VM Client에 대한 요청을 포함하는 IUCV 메시지를 준비합니다. ACSRQ 매크로가 호출자에 컨트롤을 반환하면 TMS 루틴은 IUCV SEND를 실행해야 합니다.

ACSRQ 요청

라이브러리와 상호 작용하는 데 사용된 요청 유형에는 다음이 포함됩니다.

  • 질의 정보

  • 환경 설정 매개변수

  • 볼륨 처리

ACSRQ 매크로 지침을 통해 모든 VM Client 요청을 호출합니다. 일반적으로 수행할 함수 이름, 전송할 데이터 영역 주소(ACSINT) 및 필요한 기타 키워드 매개변수를 지정합니다.

ACSRQ 매크로는 ACS 인터페이스 블록(ACSINT)을 구성하고 선택적으로 IUCV SEND에 대한 IPARML을 구성합니다. 구성된 IPARML을 참조하는 IUCV 지침은 ACSRQ 매크로 뒤에 코딩해야 합니다. ACSINT 수신은 VM Client의 적합한 루틴을 호출하고 IUCV REPLY를 사용하여 송신자에게 정보를 반환합니다.

IBM 설명서 VM/SP System Facilities for Programming and VM/XA CP Programming Services에 설명되어 있는 IUCV 제한이 적용됩니다. 데이터 영역 크기 때문에 PRMMSG가 지원되지 않습니다. BUFLISTANSLIST는 지원되지 않습니다.

TMS                                   VM CLIENT
                        |
ASRQ xxxxxxx            |
ICUV SEND        <==============>     IUCV RECEIVE
WAIT                    |             Process Request
                 <==============>     IUCV REPLY
(External Interrupt)    |
Check return code       |             
Process reply           |

응답 영역 매핑은 SLX 매크로 매핑을 참조하십시오.

ACSRQ 매크로 구문

다음은 ASRQ 매크로에 대한 구문입니다.

그림 9-1 ACSRQ 매크로 구문

주변 텍스트에서 그림 9-1 에 관해 설명합니다.

Function은 다음 중 하나입니다.

  • DISMOUNT

  • EJECT

  • MOUNT

  • MOVE

  • QCAP

  • QCONFIG

  • QDRIVES

  • QDRLIST

  • QSCRATCH

  • QVOLUME

  • QVOLUSE

  • SCRATCH

  • SELSCR

Parameter는 다음 중 하나입니다.

  • ,ACCT1=acct1addr

  • ,ACCT2=acct2taddr

  • ,CAP=capidaddr

  • ,COL=coladdr

  • ,COUNT=countaddr

  • ,DRIVE=driveaddr

  • ,HOSTID=hostidaddr

  • ,IPARML=YES

  • ,LIST=listaddr

  • ,LSM=lsmidaddr

  • ,MEDIA=medaddr

  • ,MGMTCLS=mgmtcls

  • ,NOTIFY=INSDEL/NOINSDEL

  • ,PAN=paneladdr

  • ,PATHID=pathadr

  • ,PROTECT=YES

  • ,RECTECH=recaddr

  • ,ROW=rowaddr

  • ,RSPADDR=bufadr

  • ,RSPLEN=buflen

  • ,SCRATCH=YES

  • ,SUBPOOL=subpooladdr

  • ,TEXT=textaddr

  • ,TOLSM=lsmidaddr

  • ,TOPAN=paneladdr

  • ,USER=useridaddr

  • ,VOLSER=voladdr

사용자가 VM Client에서 질의 정보, 볼륨 이동 및 스크래치 볼륨 제어 서비스를 요청할 수 있는 TMI(테이프 관리 인터페이스)에는 매체 및 기록 기술을 지정하도록 허용하는 요청이 포함되어 있습니다.

매체 및 기록 기술 정보를 사용할 수 있는 요청에는 다음이 포함됩니다.

  • MOUNT

  • QDRLIST

  • QSCRATCH

  • SELSCR

이러한 요청은 다음 페이지에서 설명합니다.

TMI는 MEDiaRECtech 매개변수를 직접 사용하여 요청에 대한 매체 및 기록 기술 값을 정합니다.

주:

DSECT=YES가 지정되어 있는 경우 기타 함수 또는 매개변수는 유효하지 않습니다. ACSINT DSECT가 구성되었습니다.

DISMOUNT

DISMOUNT 요청은 특정 드라이브에서 카트리지를 제거하도록 합니다. 라이브러리 카트리지는 LSM 셀(HSC가 선택)로 이동되고 이후 요청에서 사용할 수 있게 됩니다. 가상 볼륨은 VTSS에 상주하고 MGMTCLAS 정의를 사용하여 마이그레이션, 복제 및 버퍼 상주 정책을 결정합니다.

고려 사항

DISMOUNT 요청의 성공은 볼륨에서 REWIND/UNLOAD CCW를 수신했는지 여부에 따라 달라집니다. 드라이브에서 REWIND/UNLOAD CCW를 아직 수신하지 않은 경우 DISMOUNT 요청이 중단됩니다.

DISMOUNT 요청은 동일한 드라이브의 이전 MOUNT 요청을 취소할 수 있습니다.

구문

다음 그림은 ACSRQ DISMOUNT 요청의 구문을 보여줍니다.

그림 9-2 ACSRQ DISMOUNT 요청 구문

주변 텍스트에서 그림 9-2 에 관해 설명합니다.

매개변수

ACINT=acsintaddr

VM Client 서비스 시스템에 전송되는 데이터 영역의 주소를 지정합니다. 이 매개변수는 필수입니다.

acsintaddr은 RX 유형 데이터 주소이거나 데이터 주소를 포함하는 레지스터의 번호입니다. ACSRQ는 데이터를 채울 때 이 주소의 ACSINT를 참조합니다.

DRIVE=driveaddr

볼륨을 마운트 해제할 드라이브를 지정합니다. 이 매개변수는 필수입니다.

driveaddr은 2바이트 드라이브 사양(ccua)의 주소입니다. 데이터의 RX 유형 주소 또는 데이터 주소를 포함하는 레지스터의 번호를 지정합니다.

HOSTID=hostidaddr

선택적으로 왼쪽 맞춤되고 공백으로 채워진 8자 호스트 ID의 주소를 지정합니다. 이 매개변수가 지정되지 않은 경우 요청을 실행하는 호스트 ID가 사용됩니다.

hostidaddr은 RX 유형 호스트 ID 주소이거나 호스트 ID 주소를 포함하는 레지스터 (2) - (12)입니다.

IPARML=YES

선택적으로 요청자가 IUCV IPARML에 대한 주소 지정 가능을 설정했으며 IPARML이 초기화되었음을 지정합니다.

PATHID=pathadr

선택적으로 라이브러리 서비스 시스템의 2바이트 IUCV 경로 ID의 주소를 지정합니다.

pathadr은 RX 유형 데이터 주소이거나 데이터 주소를 포함하는 레지스터의 번호입니다. 이 데이터는 IUCV SEND PATHID 문에 사용됩니다.

PATHIDIPARML=YES가 지정된 경우에만 유효합니다. PATHID가 지정되지 않은 경우 후속 IUCV SEND가 이를 지정해야 합니다.

RSPADDR=bufadr

선택적으로 IUCV 응답 버퍼의 주소를 지정합니다.

bufadr은 RX 유형 데이터 주소이거나 데이터 주소를 포함하는 레지스터의 번호입니다. 이 데이터는 IUCV SEND ANSBUF 문에 사용됩니다.

RSPADDRIPARML=YES가 지정된 경우에만 유효합니다. RSPADDR이 지정되지 않은 경우 후속 IUCV SEND가 이를 지정해야 합니다.

RSPLEN=buflen

선택적으로 IUCV 응답 버퍼 길이 주소를 지정합니다.

buflen은 2바이트 필드의 RX 유형 주소이거나 데이터 주소를 포함하는 레지스터의 번호입니다. 이 데이터는 IUCV SEND ANSLEN 문에 사용됩니다.

RSPLENIPARML=YES가 지정된 경우에만 유효합니다. RSPLEN이 지정되지 않은 경우 후속 IUCV SEND가 이를 지정해야 합니다. 응답 길이는 최소한 QCONFIG에서 SLXZDISM에 반환한 값이어야 합니다.

USER=useridaddr

선택적으로 요청에 대한 콘솔 ID와 연관된 8바이트 사용자 ID를 지정합니다.

useridaddr은 데이터의 RX 유형 주소이거나 데이터 주소를 포함하는 레지스터의 번호입니다.

USER가 지정되지 않은 경우 요청을 실행하는 사용자 ID가 사용됩니다.

VOLSER=voladdr

선택적으로 마운트 해제할 볼륨의 VOLSER를 지정합니다.

voladdr은 6자 볼륨 레이블의 주소이며 데이터의 RX 유형 주소이거나 데이터 주소를 포함하는 레지스터의 번호입니다.

마운트된 볼륨에 다른 VOLSER가 있는 경우 오류가 발생합니다.

응답 요청

요청과 연관된 모든 카트리지 이동이 완료되면 DISMOUNT 요청에 대한 응답이 생성됩니다. 응답에는 Reply Header 하나와 Message Text Element 하나가 포함되어 있습니다. Reply Header의 원인 코드(SLXSRC)는 DISMOUNT 요청이 완료되었을 때 어떤 HSC 메시지가 생성되었는지를 나타내는 바이너리 메시지 번호입니다. Message Text Element에는 원인 코드에서 지정한 메시지의 전체 텍스트가 포함되어 있습니다.

SLX 매크로에 대한 자세한 내용은 SLX 매크로 매핑을 참조하십시오.

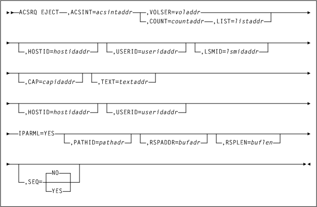
EJECT

EJECT 요청은 라이브러리에서 하나 이상의 카트리지(최대 500개) 제거를 시작합니다. 카트리지는 LSM 셀에서 가장 높은 환경 설정 CAP 또는 요청에 지정된 CAP로 이동하므로 운영자가 검색할 수 있습니다.

고려 사항

가상 볼륨 꺼내기 요청 또는 컨트롤 데이터 세트에 정의되어 있지 않은 볼륨은 잘못된 것으로 간주됩니다.

응답 길이는 요청에 지정된 볼륨 수에 따라 현저히 달라질 수 있습니다. 특정 EJECT 요청에 대해 적합한 응답 버퍼 길이를 확인할 때 사용하기 위한 QCONFIG 요청의 응답에서 여러 값을 사용할 수 있습니다. 이 값에는 다음이 포함됩니다.

  • SLXZEJC1에는 단일 볼륨에 대한 EJECT 응답의 길이가 포함됩니다. EJECT 요청이 VOLSER= 또는 COUNT=1 중 하나를 지정하는 경우 응답 버퍼 길이에 이 값을 사용합니다.

  • SLXXVOLL에는 단일 Volume Information Element의 길이가 포함되고 SLXXMSGL에는 단일 Message Text Element의 길이가 포함됩니다. EJECT 요청이 COUNT=n을 지정하면 응답 버퍼 길이가 (((n-1)*(SLXXVOLL+SLXXMSGL))+SLXZEJC1) 공식을 사용하여 계산됩니다.

  • SLXZEJCT에는 최대 VOLSER 수(500)가 요청 목록에 지정되어 있는 경우 EJECT 응답의 길이가 포함됩니다. 위 공식을 사용할 수 없고 요청자가 대량의 스토리지(약 78KB)를 요청에 커밋할 수 있는 경우 응답 버퍼 길이에 이 값을 사용합니다.

구문

다음 그림은 ACSRQ EJECT 요청에 대한 구문을 보여줍니다.

그림 9-3 ACSRQ EJECT 요청 구문

주변 텍스트에서 그림 9-3 에 관해 설명합니다.

매개변수

ACSINT=acsintaddr

VM Client 서비스 시스템에 전송되는 데이터 영역의 주소를 지정합니다. 이 매개변수는 필수입니다.

acsintaddr은 RX 유형 데이터 주소이거나 데이터 주소를 포함하는 레지스터의 번호입니다. ACSRQ는 데이터를 채울 때 이 주소의 ACSINT를 참조합니다.

CAP=capidaddr

선택적으로 요청을 충족하기 위해 사용되는 CAP 주소를 지정합니다.

capidaddr은 데이터의 RX 유형 주소이거나 데이터 주소를 포함하는 레지스터의 번호입니다.

형식은 AALLCC00입니다. 여기서 AA는 ACS 번호(00-99 십진수)이고, LL은 LSM 번호(00-99 십진수)이며 CC는 십진수인 CAP 번호입니다. 이러한 식별자는 항상 뒤에 00이 표시됩니다.

COUNT=countaddr

선택적으로 LIST 매개변수가 지정한 목록에 VOLSER 번호를 포함하는 2바이트 필드의 주소를 지정합니다.

countaddr은 데이터의 RX 유형 주소이거나 데이터 주소를 포함하는 레지스터의 번호입니다.

COUNTLIST 매개변수에 필요하고 VOLSER 매개변수와 함께 사용할 수 없습니다.

HOSTID=hostidaddr

선택적으로 왼쪽 맞춤되고 공백으로 채워진 8자 호스트 ID의 주소를 지정합니다. 이 매개변수가 지정되지 않은 경우 요청을 실행하는 호스트 ID가 사용됩니다.

hostidaddr은 RX 유형 호스트 ID 주소이거나 호스트 ID 주소를 포함하는 레지스터 (2) - (12)입니다.

IPARML=YES

선택적으로 요청자가 IUCV IPARML에 대한 주소 지정 가능을 설정했으며 IPARML이 초기화되었음을 지정합니다.

LIST=listaddr

선택적으로 요소 목록의 주소를 지정합니다.

listaddr은 데이터의 RX 유형 주소이거나 데이터 주소를 포함하는 레지스터의 번호입니다. 이 목록의 각 요소는 6바이트 VOLSER입니다.

이 매개변수의 특별 형식인 LIST=*ACSRQ에 목록이 이미 ACSINT 데이터 영역에 추가되어 있으며 이동할 필요가 없음을 나타냅니다.

LISTCOUNT 매개변수에 필요하며 VOLSER 매개변수와는 함께 사용할 수 없습니다.

LSMID=lsmidaddr

선택적으로 꺼낼 볼륨의 LSMid 주소를 지정합니다. CAP가 지정된 LSM에서 사용할 수 없는 경우 요청은 실패합니다. 사용자가 LSM을 지정하지 않는 경우 HSC는 목록의 첫번째 볼륨의 ACS에서 단일 CAPid를 선택합니다. LSMid의 형식은 AALL입니다. 여기서 AA는 ACS 번호(십진수)이고 LL은 LSM 번호(십진수)입니다. 예를 들어 0102는 ACS 01, LSM 02입니다.

lsmidaddr은 데이터의 RX 주소이거나 LSMid 주소를 포함하는 레지스터의 번호입니다.

PATHID=pathadr

선택적으로 라이브러리 서비스 시스템의 2바이트 IUCV 경로 ID의 주소를 지정합니다.

pathadr은 RX 유형 데이터 주소이거나 데이터 주소를 포함하는 레지스터의 번호입니다. 이 데이터는 IUCV SEND PATHID 문에 사용됩니다.

PATHIDIPARML=YES가 지정된 경우에만 유효합니다. PATHID가 지정되지 않은 경우 후속 IUCV SEND가 이를 지정해야 합니다.

RSPADDR=bufadr

선택적으로 IUCV 응답 버퍼의 주소를 지정합니다.

bufadr은 RX 유형 데이터 주소이거나 데이터 주소를 포함하는 레지스터의 번호입니다. 이 데이터는 IUCV SEND ANSBUF 문에 사용됩니다.

RSPADDRIPARML=YES 가 지정된 경우에만 유효합니다. RSPADDR이 지정되지 않은 경우 후속 IUCV SEND가 이를 지정해야 합니다.

RSPLEN=buflen

선택적으로 IUCV 응답 버퍼 길이 주소를 지정합니다.

buflen은 2바이트 필드의 RX 유형 주소이거나 데이터 주소를 포함하는 레지스터의 번호입니다. 이 데이터는 IUCV SEND ANSLEN 문에 사용됩니다.

RSPLENIPARML=YES가 지정된 경우에만 유효합니다. RSPLEN이 지정되지 않은 경우 후속 IUCV SEND가 이를 지정해야 합니다. 응답 길이는 최소한 QCONFIG에서 SLXZDISM에 반환한 값이어야 합니다.

SEQ=NO|YES

선택적으로 CAP 꺼내기 처리가 CAP 셀을 순차적으로 또는 홈 위치 거리별로 채우는지 여부를 지정합니다.

  • NOEJECT 프로세스가 홈 위치별로 요청된 볼륨을 정렬하도록 지정합니다. EJECT는 CAP에 대한 볼륨 홈 위치 거리에 따라 CAP 또는 매거진(SL8500용)을 채웁니다. 즉, CAP에 가장 가까운 볼륨을 먼저 꺼냅니다.

  • YESEJECT 프로세스가 가장 먼저 사용할 수 있는 CAP 셀부터 순서대로 CAP에 카트리지를 배치합니다.

주:

SEQ 매개변수는 모든 LSM 유형에 적용되지만 SL8500 환경에 주로 사용됩니다. 다른 LSM 유형에 순서가 필요한 경우 SEQ=YES를 코딩해야 합니다.
TEXT=textaddr

선택적으로 요청과 연관된 32자 텍스트 문자열을 지정합니다.

textaddr은 데이터의 RX 유형 주소이거나 데이터 주소를 포함하는 레지스터의 번호입니다.

USERID=userisaddr

선택적으로 요청에 대한 콘솔 ID와 연관된 8바이트 사용자 ID를 지정합니다.

useridaddr은 데이터의 RX 유형 주소이거나 데이터 주소를 포함하는 레지스터의 번호입니다.

USER가 지정되지 않은 경우 요청을 실행하는 사용자 ID가 사용됩니다.

VOLSER=voladdr

선택적으로 6자 볼륨 레이블의 주소를 지정합니다.

voladdr은 데이터의 RX 유형 주소이거나 데이터 주소를 포함하는 레지스터의 번호입니다.

VOLSERLISTCOUNT 매개변수와 함께 사용할 수 없습니다. VOLSER 또는 LIST 중 하나와 COUNT를 지정해야 합니다.

응답 요청

EJECT 요청의 응답은 Reply Header 하나와 Volume Information Element 하나, 요청에 지정된 각 VOLSER의 Message Text Element 하나로 구성됩니다. Volume Information Elements 및 Message Text Elements는 요청의 VOLSER와 동일한 순서로 표시됩니다.

SLX 매크로에 대한 자세한 내용은 SLX 매크로 매핑을 참조하십시오.

MOUNT

MOUNT 요청은 볼륨을 특정 드라이브에 마운트하도록 합니다.

고려 사항

MOUNT 요청이 언로드된 카트리지가 포함된 드라이브에 지정되는 경우 자동 마운트 해제가 발생합니다.

구문

다음 그림은 ACSRQ MOUNT 요청에 대한 구문을 보여줍니다.

그림 9-4 ACSRQ MOUNT 요청 구문

주변 텍스트에서 그림 9-4 에 관해 설명합니다.

매개변수

ACSRQ MOUNT 요청에 다음 매개변수가 포함됩니다.

ACSINT=acsintaddr

VM Client 서비스 시스템에 전송되는 데이터 영역의 주소를 지정합니다. 이 매개변수는 필수입니다.

acsintaddr은 RX 유형 데이터 주소이거나 데이터 주소를 포함하는 레지스터의 번호입니다. ACSRQ는 데이터를 채울 때 이 주소의 ACSINT를 참조합니다.

DRIVE=driveaddr

볼륨이 마운트될 드라이브, 2바이트 드라이브 사양의 주소(ccua)를 지정합니다. 이 매개변수는 필수입니다.

driveaddr은 데이터의 RX 유형 주소이거나 데이터 주소를 포함하는 레지스터의 번호입니다.

HOSTID=hostidaddr

선택적으로 왼쪽 맞춤되고 공백으로 채워진 8자 호스트 ID의 주소를 지정합니다. 이 매개변수가 지정되지 않은 경우 요청을 실행하는 호스트 ID가 사용됩니다.

hostidaddr은 RX 유형 호스트 ID 주소이거나 호스트 ID 주소를 포함하는 레지스터 (2) - (12)입니다.

MEDIA=medaddr

선택적으로 마운트할 카트리지의 매체 유형을 포함하는 8바이트 문자 필드의 주소를 지정합니다.

MEDIA가 지정되지 않은 경우 매체 유형과 관계없이 다음 호환 가능한 스크래치 카트리지가 마운트됩니다.

medaddr은 데이터의 RX 유형 주소이거나 데이터 주소를 포함하는 레지스터 (2) - (12)입니다.

MGMTCLAS=mgmtclas

선택적으로 왼쪽 맞춤되고 공백으로 채워진 관리 클래스를 포함하는 8자 필드의 주소를 지정합니다.

mgmtclas는 데이터의 RX 유형 주소이거나 데이터 주소를 포함하는 레지스터 (2) - (12)입니다.

MGMTCLS가 지정되지 않았지만 SUBPOOL이 지정된 경우 MGMTCLS가 VM Client POOLmap 명령을 기준으로 설정될 수 있습니다.

IPARM=YES

선택적으로 요청자가 IUCV IPARML에 대한 주소 지정 가능을 설정했으며 IPARML이 초기화되었음을 지정합니다.

PATHID=pathadr

선택적으로 라이브러리 서비스 시스템의 2바이트 IUCV 경로 ID의 주소를 지정합니다.

pathadr은 RX 유형 데이터 주소이거나 데이터 주소를 포함하는 레지스터의 번호입니다. 이 데이터는 IUCV SEND PATHID 문에 사용됩니다.

PATHIDIPARML=YES가 지정된 경우에만 유효합니다. PATHID가 지정되지 않은 경우 후속 IUCV SEND가 이를 지정해야 합니다.

PROTECT=YES

선택적으로 쓰기 보호되어야 하는 볼륨을 지정합니다. PROTECT=YES가 지정되지 않은 경우 손바퀴의 물리적 위치가 볼륨이 쓰기 보호되는지 여부를 결정합니다.

PROTECT=YESVOLSER와 함께 사용할 때만 유효합니다.

RSPADDR=bufadr

선택적으로 IUCV 응답 버퍼의 주소를 지정합니다.

bufadr은 RX 유형 데이터 주소이거나 데이터 주소를 포함하는 레지스터의 번호입니다. 이 데이터는 IUCV SEND ANSBUF 문에 사용됩니다.

RSPADDRIPARML=YES 가 지정된 경우에만 유효합니다. RSPADDR이 지정되지 않은 경우 후속 IUCV SEND가 이를 지정해야 합니다.

RSPLEN=buflen

선택적으로 IUCV 응답 버퍼 길이 주소를 지정합니다.

buflen은 2바이트 필드의 RX 유형 주소이거나 데이터 주소를 포함하는 레지스터의 번호입니다. 이 데이터는 IUCV SEND ANSLEN 문에 사용됩니다.

RSPLENIPARML=YES가 지정된 경우에만 유효합니다. RSPLEN이 지정되지 않은 경우 후속 IUCV SEND가 이를 지정해야 합니다. 응답 길이는 최소한 QCONFIG에서 SLXZDISM에 반환한 값이어야 합니다.

SCRATCH=YES

선택적으로 요청이 불특정 (스크래치) 볼륨에 대한 것임을 지정합니다. 스크래치 VOLSER는 이때 선택되며 지정된 전송에 마운트됩니다.

SCRATCH=YES 또는 VOLSER 중 하나를 지정해야 합니다.

SUBPOOL=subpoolname

선택적으로 스크래치 하위 풀 이름을 포함하는 13자 필드의 주소를 지정합니다.

subpoolname은 데이터의 RX 유형 주소이거나 데이터 주소를 포함하는 레지스터의 번호입니다. SCRPOOL(하위 풀 인덱스)은 더 이상 지원되지 않습니다. SUBPOOL 매개변수를 사용하여 스크래치 풀을 선택해야 합니다.

SUBPOOLSCRATCH=YES가 지정된 경우에만 유효합니다. SUBPOOL이 지정되었지만 MGMTCLS가 지정되지 않은 경우 MGMTCLS가 VM Client POOLmap 명령을 기준으로 설정될 수 있습니다.

USER=useridaddr

선택적으로 요청에 대한 콘솔 ID와 연관된 8바이트 사용자 ID를 지정합니다.

useridaddr은 데이터의 RX 유형 주소이거나 데이터 주소를 포함하는 레지스터의 번호입니다.

USER가 지정되지 않은 경우 요청을 실행하는 사용자 ID가 사용됩니다.

VOLSER=voladdr

선택적으로 6자 볼륨 레이블의 주소를 지정합니다.

voladdr은 데이터의 RX 유형 주소이거나 데이터 주소를 포함하는 레지스터의 번호입니다.

VOLSER 또는 SCRATCH=YES 중 하나를 지정해야 합니다. 이 매개변수는 마운트할 볼륨의 VOLSER를 지정합니다. VOLSER 또는 SCRATCH=YES 중 하나를 지정해야 합니다.

응답 요청

MOUNT 요청에 대한 응답은 요청과 연관된 모든 카트리지 이동이 완료된 경우 생성됩니다. 응답에 Reply Header, Message Text Element, Volume Information Element(요청이 SCRATCH=YES를 지정한 경우)가 각각 하나씩 포함됩니다. Reply Header의 원인 코드(SLXSRC)는 MOUNT 요청이 완료되었을 때 어떤 HSC 메시지가 생성되었는지를 나타내는 바이너리 메시지 번호입니다. Message Text Element에는 원인 코드에서 지정한 메시지의 전체 텍스트가 포함되어 있습니다. 요청이 SCRATCH=YES를 지정한 경우 Volume Information Element가 존재하며 마운트된 스크래치 볼륨을 설명합니다.

MOVE

MOVE 요청은 볼륨을 ACS의 특정 위치로 이동하도록 합니다.

고려 사항

MOVE 함수는 ACS 내의 다른 위치로 단일 볼륨을 이동할 수 있도록 합니다. 이동한 볼륨의 대상은 동일한 LSM 또는 다른 LSM일 수 있습니다.

MOVE 함수는 볼륨 이동 및 향상된 테이프 관리 컨트롤을 제공합니다.

가상 볼륨 이동에 대한 요청 또는 컨트롤 데이터 세트에 정의되지 않은 볼륨은 잘못된 것으로 간주됩니다.

구문

다음 그림은 ACSRQ MOVE 요청에 대한 구문을 보여줍니다.

그림 9-5 ACSRQ MOVE 요청 구문

주변 텍스트에서 그림 9-5 에 관해 설명합니다.

매개변수

ACSRQ MOVE 요청에는 다음 매개변수가 포함됩니다.

ACSINT=acsintaddr

VM Client 서비스 시스템에 전송되는 데이터 영역의 주소를 지정합니다. 이 매개변수는 필수입니다.

acsintaddr은 RX 유형 데이터 주소이거나 데이터 주소를 포함하는 레지스터의 번호입니다. ACSRQ는 데이터를 채울 때 이 주소의 ACSINT를 참조합니다.

HOSTID=hostidaddr

선택적으로 왼쪽 맞춤되고 공백으로 채워진 8자 호스트 ID의 주소를 지정합니다. 이 매개변수가 지정되지 않은 경우 요청을 실행하는 호스트 ID가 사용됩니다.

hostidaddr은 RX 유형 호스트 ID 주소이거나 호스트 ID 주소를 포함하는 레지스터 (2) - (12)입니다.

USER=useridaddr

선택적으로 요청에 대한 콘솔 ID와 연관된 8바이트 사용자 ID를 지정합니다.

useridaddr은 데이터의 RX 유형 주소이거나 데이터 주소를 포함하는 레지스터의 번호입니다.

USER가 지정되지 않은 경우 요청을 실행하는 사용자 ID가 사용됩니다.

IPARML=YES

선택적으로 요청자가 IUCV IPARML에 대한 주소 지정 가능을 설정했으며 IPARML이 초기화되었음을 지정합니다.

PATHID=pathadr

선택적으로 라이브러리 서비스 시스템의 2바이트 IUCV 경로 ID의 주소를 지정합니다.

pathadr은 RX 유형 데이터 주소이거나 데이터 주소를 포함하는 레지스터의 번호입니다. 이 데이터는 IUCV SEND PATHID 문에 사용됩니다.

PATHIDIPARML=YES가 지정된 경우에만 유효합니다. PATHID가 지정되지 않은 경우 후속 IUCV SEND가 이를 지정해야 합니다.

RSPADDR=bufadr

선택적으로 IUCV 응답 버퍼의 주소를 지정합니다.

bufadr은 RX 유형 데이터 주소이거나 데이터 주소를 포함하는 레지스터의 번호입니다. 이 데이터는 IUCV SEND ANSBUF 문에 사용됩니다.

RSPADDRIPARML=YES가 지정된 경우에만 유효합니다. RSPADDR이 지정되지 않은 경우 후속 IUCV SEND가 이를 지정해야 합니다.

RSPLEN=buflen

선택적으로 IUCV 응답 버퍼 길이 주소를 지정합니다.

buflen은 2바이트 필드의 RX 유형 주소이거나 데이터 주소를 포함하는 레지스터의 번호입니다. 이 데이터는 IUCV SEND ANSLEN 문에 사용됩니다.

RSPLENIPARML=YES가 지정된 경우에만 유효합니다. RSPLEN이 지정되지 않은 경우 후속 IUCV SEND가 이를 지정해야 합니다. 응답 길이는 최소한 QCONFIG에서 SLXZDISM에 반환한 값이어야 합니다.

VOLSER=volseraddr

선택적으로 6자 볼륨 레이블의 주소를 지정합니다.

voladdr은 데이터의 RX 유형 주소이거나 데이터 주소를 포함하는 레지스터의 번호입니다.

VOLSER 또는 SCRATCH=YES 중 하나를 지정해야 합니다. 이 매개변수는 마운트할 볼륨의 VOLSER를 지정합니다. VOLSER 또는 SCRATCH=YES 중 하나를 지정해야 합니다.

LSM=lsmaddr

선택적으로 LSMid의 주소를 지정합니다. LSMid의 형식은 AALL입니다. 여기서 AA는 ACS 번호(십진수)이고 LL은 LSM 번호(십진수)입니다. 예를 들어 0110은 ACS 01, LSM 10입니다.

lsmaddr은 LSMid의 RX 유형 주소이거나 LSMid의 주소를 포함하는 레지스터 (2) - (12)입니다.

COL, PAN, ROW 매개변수는 LSM 매개변수와 함께 사용해야 합니다. 이 매개변수는 VOL이 지정되지 않은 경우 필요합니다.

PAN=paneladdr

선택적으로 패널 번호의 주소를 지정합니다. 패널 번호의 형식은 pp입니다. 여기서 pp는 십진수입니다.

paneladdr은 패널의 RX 주소이거나 패널 번호 주소를 포함하는 레지스터(2-12)입니다.

PANLSM이 지정된 경우 필요합니다.

ROW=rowaddr

선택적으로 행 번호의 주소를 지정합니다. 행 번호 형식은 rr입니다. 여기서 rr은 십진수입니다.

rowaddr은 행의 RX 주소이거나 행 번호 주소를 포함하는 레지스터(2-12)입니다.

ROWLSM이 지정된 경우 필요합니다.

COL=columnaddr

선택적으로 열 번호의 주소를 지정합니다. 열 번호 형식은 cc입니다. 여기서 cc는 십진수입니다.

coladdr은 열의 RX 주소이거나 열 번호 주소를 포함하는 레지스터(2-12)입니다.

COLLSM이 지정된 경우 필요합니다.

TOLSM=lsmaddr

볼륨이 이동된 LSMid의 주소를 지정합니다. LSMid는 16바이트 두 개이고 AALL 형식입니다. 여기서 AA는 ACS 번호(00-FF 16진수)이고 LL은 LSM 번호(LL은 00-17 16진수)입니다. 이 매개변수는 필수입니다.

lsmaddr은 LSMid의 RX 유형 주소이거나 LSMid의 주소를 포함하는 레지스터 (2) - (12)입니다.

TOPAN=paneladdr

선택적으로 패널 번호의 주소를 지정합니다. 이 매개변수는 필수입니다.

paneladdr은 패널의 RX 주소이거나 패널 번호 주소를 포함하는 레지스터(2-12)입니다.

응답 요청

요청과 연관된 모든 카트리지 이동이 완료되면 MOVE 요청에 대한 응답이 생성됩니다. 응답에는 Reply Header, Message Text Element 및 Volume Information Element(요청이 성공한 경우)가 각각 하나씩 포함되어 있습니다. Reply Header의 원인 코드(SLXSRC)는 MOVE 요청이 완료되었을 때 어떤 HSC 메시지가 생성되었는지를 나타내는 바이너리 메시지 번호입니다. Message Text Element에는 원인 코드에서 지정한 메시지의 전체 텍스트가 포함되어 있습니다.

SLX 매크로에 대한 자세한 내용은 SLX 매크로 매핑을 참조하십시오.

QCAP

이 요청을 통해 CAP의 기능 및 상태를 질의할 수 있습니다.

고려 사항

ACSID, LSM, CAP 또는 LISTCOUNT가 지정되지 않은 경우 반환된 데이터는 모두 CAP에 대한 것입니다.

구문

다음 그림은 ACSRQ QCAP 요청에 대한 구문을 보여줍니다.

그림 9-6 ACSRQ QCAP 요청 구문

주변 텍스트에서 그림 9-6 에 관해 설명합니다.

매개변수

ACSRQ QCAP 요청에는 다음 매개변수가 포함됩니다.

ACSID=acsidaddr

VM Client 서비스 시스템에 전송되는 데이터 영역의 주소를 지정합니다. 이 매개변수는 필수입니다.

acsintaddr은 RX 유형 데이터 주소이거나 데이터 주소를 포함하는 레지스터의 번호입니다. ACSRQ는 데이터를 채울 때 이 주소의 ACSINT를 참조합니다.

ACSINT=acsintaddr

VM Client 서비스 시스템에 전송되는 데이터 영역의 주소를 지정합니다. 이 매개변수는 필수입니다.

acsintaddr은 RX 유형 데이터 주소이거나 데이터 주소를 포함하는 레지스터의 번호입니다. ACSRQ는 데이터를 채울 때 이 주소의 ACSINT를 참조합니다.

CAP=capidaddr

선택적으로 요청을 충족하기 위해 사용되는 CAP 주소를 지정합니다.

capidaddr은 데이터의 RX 유형 주소이거나 데이터 주소를 포함하는 레지스터의 번호입니다.

capidaddr의 형식은 AALLCC00입니다. 여기서 AA는 ACS 번호(십진수)이고, LL은 LSM 번호(십진수)이며,CC는 CAP 번호입니다. 이러한 식별자는 항상 뒤에 00이 표시됩니다.

CAP가 지정된 경우 지정된 CAP에 대한 정보가 반환됩니다.

COUNT=countaddr

선택적으로 LIST 매개변수가 지정한 목록에 CAPID 번호를 포함하는 2바이트 필드 주소를 지정합니다.

countaddr은 데이터의 RX 유형 주소이거나 데이터 주소를 포함하는 레지스터의 번호입니다.

COUNTLIST 매개변수에 필요합니다.

HOSTID=hostidaddr

선택적으로 왼쪽 맞춤되고 공백으로 채워진 8자 호스트 ID의 주소를 지정합니다. 이 매개변수가 지정되지 않은 경우 요청을 실행하는 호스트 ID가 사용됩니다.

hostidaddr은 RX 유형 호스트 ID 주소이거나 호스트 ID 주소를 포함하는 레지스터 (2) - (12)입니다.

IPARML=YES

선택적으로 요청자가 IUCV IPARML에 대한 주소 지정 가능을 설정했으며 IPARML이 초기화되었음을 지정합니다.

LIST=listitemaddr

선택적으로 질의할 CAP 목록의 주소를 지정합니다.

listitemaddr은 데이터의 RX 유형 주소이거나 데이터 주소를 포함하는 레지스터의 번호입니다.

LIST가 지정된 경우 목록의 모든 CAP에 대한 정보가 반환됩니다.

LSM=lsmidaddr

선택적으로 LSMid의 주소를 지정합니다. LSMid의 형식은 AALL입니다. 여기서 AA는 ACS 번호(00-FF 16진수)이고 LL은 LSM 번호(LL은 00-17 16진수)입니다. 예를 들어 0102는 ACS 01, LSM 02입니다. 모든 값은 16진수 형식입니다.

lsmidaddr은 LSMid의 RX 유형 주소이거나 LSMid 주소를 포함하는 레지스터 (2) - (12)입니다.

LSM이 지정된 경우 반환된 데이터는 특정 LSM에 대한 것입니다. ACSID, LSM, CAP 또는 LISTCOUNT가 지정되지 않은 경우 반환된 데이터는 모두 CAP에 대한 것입니다.

PATHID=pathidaddr

선택적으로 라이브러리 서비스 시스템의 2바이트 IUCV 경로 ID의 주소를 지정합니다.

pathadr은 RX 유형 데이터 주소이거나 데이터 주소를 포함하는 레지스터의 번호입니다. 이 데이터는 IUCV SEND PATHID 문에 사용됩니다.

PATHIDIPARML=YES가 지정된 경우에만 유효합니다. PATHID가 지정되지 않은 경우 후속 IUCV SEND가 이를 지정해야 합니다.

RSPADDR=bufadr

선택적으로 IUCV 응답 버퍼의 주소를 지정합니다.

bufadr은 RX 유형 데이터 주소이거나 데이터 주소를 포함하는 레지스터의 번호입니다. 이 데이터는 IUCV SEND ANSBUF 문에 사용됩니다.

RSPADDRIPARML=YES가 지정된 경우에만 유효합니다. RSPADDR이 지정되지 않은 경우 후속 IUCV SEND가 이를 지정해야 합니다.

RSPLEN=buflen

선택적으로 IUCV 응답 버퍼 길이의 주소를 지정합니다.

buflen은 2바이트 필드의 RX 유형 주소이거나 데이터 주소를 포함하는 레지스터의 번호입니다. 이 데이터는 IUCV SEND ANSLEN 문에 사용됩니다.

RSPLENIPARML=YES가 지정된 경우에만 유효합니다. RSPLEN이 지정되지 않은 경우 후속 IUCV SEND가 이를 지정해야 합니다. 응답 길이는 최소한 QCONFIG에서 SLXZDISM에 반환한 값이어야 합니다.

USER=useridaddr

선택적으로 요청에 대한 콘솔 ID와 연관된 8바이트 사용자 ID를 지정합니다.

useridaddr은 데이터의 RX 유형 주소이거나 데이터 주소를 포함하는 레지스터의 번호입니다.

USER가 지정되지 않은 경우 요청을 실행하는 사용자 ID가 사용됩니다.

응답 요청

QCAP 요청에 대한 응답에는 Reply Header 하나와 요청된 각 CAP에 대한 정보가 들어 있는 CAP 정보 요소 하나가 포함되어 있습니다.

SLX 매크로에 대한 자세한 내용은 SLX 매크로 매핑을 참조하십시오.

QCONFIG

QCONFIG 요청을 통해 TapePlex 구성에 대한 요약 정보 및 기타 TMS 인터페이스 요청에 권장되는 응답 버퍼 길이를 얻을 수 있습니다.

고려 사항

QCONFIG 요청은 IUCV 연결이 설정된 후 실행되는 첫번째 요청이어야 합니다. 해당 응답에 각 유형의 TMS 인터페이스 요청에 권장되는 응답 버퍼 길이(응답 길이)가 포함되어 있기 때문입니다.

QCONFIG 응답 길이는 릴리스 간에 변경될 수 있습니다. TMS는 다음 기술을 사용하여 QCONFIG 요청에 권장되는 응답 버퍼 길이를 얻어야 합니다.

  1. 십진수 16의 응답 버퍼 길이로 QCONFIG 요청을 실행합니다. 이 요청의 응답은 Reply Header 하나로 구성되며 16바이트로 잘립니다. 헤더의 반환 코드는 4이며 이는 응답 버퍼가 너무 작아서 전체 응답을 포함할 수 없음을 나타냅니다. 오프셋 십진수 12인 단어 SLXCRLN에는 QCONFIG 요청에 권장되는 응답 버퍼 길이가 포함되어 있습니다.

  2. 권장되는 응답 버퍼 길이를 사용하여 QCONFIG 요청을 다시 실행합니다.

구문

다음 그림은 ACSRQ QCONFIG 요청에 대한 구문을 보여줍니다.

그림 9-7 ACSRQ QCONFIG 요청 구문

주변 텍스트에서 그림 9-7 에 관해 설명합니다.

매개변수

ACSRQ QCONFIG 요청에는 다음 매개변수가 포함됩니다.

ACSINT=acsintaddr

VM Client 서비스 시스템에 전송되는 데이터 영역의 주소를 지정합니다. 이 매개변수는 필수입니다.

acsintaddr은 RX 유형 데이터 주소이거나 데이터 주소를 포함하는 레지스터의 번호입니다. ACSRQ는 데이터를 채울 때 이 주소의 ACSINT를 참조합니다.

HOSTID=hostidaddr

선택적으로 왼쪽 맞춤되고 공백으로 채워진 8자 호스트 ID의 주소를 지정합니다. 이 매개변수가 지정되지 않은 경우 요청을 실행하는 호스트 ID가 사용됩니다.

hostidaddr은 RX 유형 호스트 ID 주소이거나 호스트 ID 주소를 포함하는 레지스터 (2) - (12)입니다.

IPARML=YES

선택적으로 요청자가 IUCV IPARML에 대한 주소 지정 가능을 설정했으며 IPARML이 초기화되었음을 지정합니다.

PATHID=pathadr

선택적으로 라이브러리 서비스 시스템의 2바이트 IUCV 경로 ID의 주소를 지정합니다.

pathadr은 RX 유형 데이터 주소이거나 데이터 주소를 포함하는 레지스터의 번호입니다. 이 데이터는 IUCV SEND PATHID 문에 사용됩니다.

PATHIDIPARML=YES가 지정된 경우에만 유효합니다. PATHID가 지정되지 않은 경우 후속 IUCV SEND가 이를 지정해야 합니다.

RSPADDR=bufaddr

선택적으로 IUCV 응답 버퍼의 주소를 지정합니다.

bufadr은 RX 유형 데이터 주소이거나 데이터 주소를 포함하는 레지스터의 번호입니다. 이 데이터는 IUCV SEND ANSBUF 문에 사용됩니다.

RSPADDRIPARML=YES가 지정된 경우에만 유효합니다. RSPADDR이 지정되지 않은 경우 후속 IUCV SEND가 이를 지정해야 합니다.

RSPLEN=buflen

선택적으로 IUCV 응답 버퍼 길이 주소를 지정합니다.

buflen은 2바이트 필드의 RX 유형 주소이거나 데이터 주소를 포함하는 레지스터의 번호입니다. 이 데이터는 IUCV SEND ANSLEN 문에 사용됩니다.

RSPLENIPARML=YES가 지정된 경우에만 유효합니다. RSPLEN이 지정되지 않은 경우 후속 IUCV SEND가 이를 지정해야 합니다. 응답 길이는 최소한 QCONFIG에서 SLXZDISM에 반환한 값이어야 합니다.

USER=useridaddr

선택적으로 요청에 대한 콘솔 ID와 연관된 8바이트 사용자 ID를 지정합니다.

useridaddr은 데이터의 RX 유형 주소이거나 데이터 주소를 포함하는 레지스터의 번호입니다.

USER가 지정되지 않은 경우 요청을 실행하는 사용자 ID가 사용됩니다.

응답 요청

QCONFIG 응답에는 Reply Header 및 Configuration Summary Element가 각각 하나씩 포함되어 있습니다. QCONFIG가 각 응답 요소 유형(예: Volume Element)의 길이를 Reply Header에 반환합니다.

SLX 매크로에 대한 자세한 내용은 SLX 매크로 매핑을 참조하십시오.

QDRIVES

QDRIVES 요청을 통해 모든 전송 및 라이브러리와 연관된 LSM 또는 특정 ACS에 대한 자세한 정보를 가져올 수 있습니다.

고려 사항

없음.

구문

다음 그림은 ACSRQ QDRIVES 요청에 대한 구문을 보여줍니다.

그림 9-8 ACSRQ QDRIVES 요청 구문

주변 텍스트에서 그림 9-8 에 관해 설명합니다.

매개변수

ACSRQ QDRIVES 요청에는 다음 매개변수가 포함됩니다.

ACSID=acsidaddr

VM Client 서비스 시스템에 전송되는 데이터 영역의 주소를 지정합니다. 이 매개변수는 필수입니다.

acsintaddr은 RX 유형 데이터 주소이거나 데이터 주소를 포함하는 레지스터의 번호입니다. ACSRQ는 데이터를 채울 때 이 주소의 ACSINT를 참조합니다.

ACSINT=acsintaddr

VM Client 서비스 시스템에 전송되는 데이터 영역의 주소를 지정합니다. 이 매개변수는 필수입니다.

acsintaddr은 RX 유형 데이터 주소이거나 데이터 주소를 포함하는 레지스터의 번호입니다. ACSRQ는 데이터를 채울 때 이 주소의 ACSINT를 참조합니다.

HOSTID=hostidaddr

선택적으로 왼쪽 맞춤되고 공백으로 채워진 8자 호스트 ID의 주소를 지정합니다. 이 매개변수가 지정되지 않은 경우 요청을 실행하는 호스트 ID가 사용됩니다.

hostidaddr은 RX 유형 호스트 ID 주소이거나 호스트 ID 주소를 포함하는 레지스터 (2) - (12)입니다.

IPARML=YES

선택적으로 요청자가 IUCV IPARML에 대한 주소 지정 가능을 설정했으며 IPARML이 초기화되었음을 지정합니다.

PATHID=pathadr

선택적으로 라이브러리 서비스 시스템의 2바이트 IUCV 경로 ID의 주소를 지정합니다.

pathadr은 RX 유형 데이터 주소이거나 데이터 주소를 포함하는 레지스터의 번호입니다. 이 데이터는 IUCV SEND PATHID 문에 사용됩니다.

PATHIDIPARML=YES가 지정된 경우에만 유효합니다. PATHID가 지정되지 않은 경우 후속 IUCV SEND가 이를 지정해야 합니다.

RSPADDR=bufadr

선택적으로 IUCV 응답 버퍼의 주소를 지정합니다.

bufadr은 RX 유형 데이터 주소이거나 데이터 주소를 포함하는 레지스터의 번호입니다. 이 데이터는 IUCV SEND ANSBUF 문에 사용됩니다.

RSPADDRIPARML=YES가 지정된 경우에만 유효합니다. RSPADDR이 지정되지 않은 경우 후속 IUCV SEND가 이를 지정해야 합니다.

RSPLEN=buflen

선택적으로 IUCV 응답 버퍼 길이 주소를 지정합니다.

buflen은 2바이트 필드의 RX 유형 주소이거나 데이터 주소를 포함하는 레지스터의 번호입니다. 이 데이터는 IUCV SEND ANSLEN 문에 사용됩니다.

RSPLENIPARML=YES가 지정된 경우에만 유효합니다. RSPLEN이 지정되지 않은 경우 후속 IUCV SEND가 이를 지정해야 합니다. 응답 길이는 최소한 QCONFIG에서 SLXZDISM에 반환한 값이어야 합니다.

USER=useridaddr

선택적으로 요청에 대한 콘솔 ID와 연관된 8바이트 사용자 ID를 지정합니다.

useridaddr은 데이터의 RX 유형 주소이거나 데이터 주소를 포함하는 레지스터의 번호입니다.

USER가 지정되지 않은 경우 요청을 실행하는 사용자 ID가 사용됩니다.

응답 요청

QDRIVES 응답은 Reply Header 하나, Drive Information 섹션 하나, LSM Information 섹션 하나로 구성됩니다. Drive Information 섹션에는 라이브러리 또는 ACS의 각 전송에 대한 Drive Information Element 하나가 포함되어 있습니다. LSM Information 섹션에는 라이브러리 또는 ACS의 각 LSM에 대한 LSM Information Element 하나가 포함되어 있습니다.

SLX 매크로에 대한 자세한 내용은 SLX 매크로 매핑을 참조하십시오.

QDRLIST

QDRLIST 요청을 통해 후속 MOUNT 요청에 지정할 라이브러리 전송에 대한 TapePlex 권장 사항을 가져올 수 있습니다.

고려 사항

VM Client는 첫번째 요소가 사용할 최적의 전송을 설명하고 두번째 요소가 두번째로 사용에 적합한 전송을 설명하는 방식으로 정렬된 Drive Information Elements 목록을 반환하여 권장 사항을 만듭니다.

QDRLIST 요청은 특정 카트리지를 지정하면(즉, VOLSER가 지정됨), Drive Information Elements가 배열되어 나열된 첫번째 전송이 카트리지를 포함하는 LSM과 동일하거나 가장 가까운 LSM에 있도록 합니다. 마지막으로 나열된 전송은 카트리지를 포함하는 LSM에서 가장 먼 LSM에 있습니다. 카트리지와 동일한 ACS의 전송만 Drive Information 섹션에 표시됩니다.

QDRLIST 요청이 스크래치 볼륨을 지정하면(즉, SCRATCH=YES가 지정됨) 첫번째로 나열된 전송이 대부분의 스크래치 볼륨이 포함되어 있는 LSM에 있도록 Drive Information Elements가 배열됩니다. 마지막으로 나열된 전송은 가장 적은 스크래치 볼륨이 포함되어 있는 LSM에 있습니다. 모든 ACS의 모든 전송은 Drive Information 섹션에 표시됩니다.

특정 가상 볼륨에 대한 요청의 경우 볼륨이 상주하거나 회수될 수 있는 VTSS에 있는 드라이브가 반환됩니다. 가상 스크래치 볼륨에 대한 요청의 경우 요청된 관리 클래스를 지원하는 VTSS의 드라이브가 반환됩니다.

VM Client는 전송에 볼륨이 이미 마운트되었는지 또는 Drive Information Elements를 정렬할 때 오프라인 LSM 또는 ACS 상태였는지 여부를 무시합니다.

선택적 전송 주소 목록은 QDRLIST 요청으로 제공될 수 있습니다. 목록이 제공되면 VM Client는 응답을 구성하는 동안 이 목록을 화면으로 사용합니다. 전송 주소가 목록에 표시되는 경우에만 Drive Information Element가 응답에 포함됩니다.

구문

다음 그림은 ACSRQ QDRLIST 요청에 대한 구문을 보여줍니다.

그림 9-9 ACSRQ QDRLIST 요청 구문

주변 텍스트에서 그림 9-9 에 관해 설명합니다.

매개변수

ACSRQ QDRLIST 요청에는 다음 매개변수가 포함됩니다.

ACSINT=acsintaddr

VM Client 서비스 시스템에 전송되는 데이터 영역의 주소를 지정합니다. 이 매개변수는 필수입니다.

acsintaddr은 RX 유형 데이터 주소이거나 데이터 주소를 포함하는 레지스터의 번호입니다. ACSRQ는 데이터를 채울 때 이 주소의 ACSINT를 참조합니다.

COUNT=countaddr

선택적으로 LIST 매개변수가 지정한 목록에 CAPID 번호를 포함하는 2바이트 필드 주소를 지정합니다.

countaddr은 데이터의 RX 유형 주소이거나 데이터 주소를 포함하는 레지스터의 번호입니다.

COUNTLIST 매개변수에 필요합니다.

MEDIA=medaddr

선택적으로 마운트할 카트리지의 매체 유형을 포함하는 8바이트 문자 필드의 주소를 지정합니다.

MEDIA가 지정되지 않은 경우 매체 유형과 관계없이 다음 호환 가능한 스크래치 카트리지가 마운트됩니다.

medaddr은 데이터의 RX 유형 주소이거나 데이터 주소를 포함하는 레지스터 (2) - (12)입니다.

RECTECH=recaddr

선택적으로 테이프 표면의 데이터 트랙을 기록하는 데 사용된 기록 기술을 포함하는 8바이트 필드의 주소를 지정합니다.

RECtech가 지정되지 않은 경우 전송은 지정된 MEDia 유형에 따라 선택됩니다.

recaddr은 데이터의 RX 유형 주소이거나 데이터 주소를 포함하는 레지스터 (2) - (12)입니다.

유효한 기록 기술 값 목록은 기록 기술(RECtech)을 참조하십시오.

HOSTID=hostidaddr

선택적으로 왼쪽 맞춤되고 공백으로 채워진 8자 호스트 ID의 주소를 지정합니다. 이 매개변수가 지정되지 않은 경우 요청을 실행하는 호스트 ID가 사용됩니다.

hostidaddr은 RX 유형 호스트 ID 주소이거나 호스트 ID 주소를 포함하는 레지스터 (2) - (12)입니다.

IPARML=YES

선택적으로 요청자가 IUCV IPARML에 대한 주소 지정 가능을 설정했으며 IPARML이 초기화되었음을 지정합니다.

LIST=listaddr

선택적으로 요소 목록의 주소를 지정합니다.

listaddr은 데이터의 RX 유형 주소이거나 데이터 주소를 포함하는 레지스터의 번호입니다.

이 목록의 각 요소는 2바이트 드라이브 주소(ccua)입니다.

이 매개변수의 특별 형식인 LIST=*ACSRQ에 목록이 이미 ACSINT 데이터 영역에 추가되어 있으며 이동할 필요가 없음을 나타냅니다.

PATHID=pathadr

선택적으로 라이브러리 서비스 시스템의 2바이트 IUCV 경로 ID의 주소를 지정합니다.

pathadr은 RX 유형 데이터 주소이거나 데이터 주소를 포함하는 레지스터의 번호입니다. 이 데이터는 IUCV SEND PATHID 문에 사용됩니다.

PATHIDIPARML=YES가 지정된 경우에만 유효합니다. PATHID가 지정되지 않은 경우 후속 IUCV SEND가 이를 지정해야 합니다.

RSPADDR=bufadr

선택적으로 IUCV 응답 버퍼의 주소를 지정합니다.

bufadr은 RX 유형 데이터 주소이거나 데이터 주소를 포함하는 레지스터의 번호입니다. 이 데이터는 IUCV SEND ANSBUF 문에 사용됩니다.

RSPADDRIPARML=YES가 지정된 경우에만 유효합니다. RSPADDR이 지정되지 않은 경우 후속 IUCV SEND가 이를 지정해야 합니다.

RSPLEN=buflen

선택적으로 IUCV 응답 버퍼 길이 주소를 지정합니다.

buflen은 2바이트 필드의 RX 유형 주소이거나 데이터 주소를 포함하는 레지스터의 번호입니다. 이 데이터는 IUCV SEND ANSLEN 문에 사용됩니다.

RSPLENIPARML=YES가 지정된 경우에만 유효합니다. RSPLEN이 지정되지 않은 경우 후속 IUCV SEND가 이를 지정해야 합니다. 응답 길이는 최소한 QCONFIG에서 SLXZDISM에 반환한 값이어야 합니다.

SCRATCH=YES

선택적으로 요청이 불특정 (스크래치) 볼륨에 대한 것임을 지정합니다. 스크래치 VOLSER는 이때 선택되어 지정된 전송에 마운트됩니다.

SCRATCH=YES 또는 VOLSER 중 하나를 지정해야 합니다.

SUBPOOL=subpoolname

선택적으로 스크래치 하위 풀 이름을 포함하는 13자 필드의 주소를 지정합니다.

subpoolname은 데이터의 RX 유형 주소이거나 데이터 주소를 포함하는 레지스터의 번호입니다. SCRPOOL(하위 풀 인덱스)은 더 이상 지원되지 않습니다. SUBPOOL 매개변수를 사용하여 스크래치 풀을 선택해야 합니다.

SUBPOOLSCRATCH=YES가 지정된 경우에만 유효합니다.

USER=useridaddr

선택적으로 요청에 대한 콘솔 ID와 연관된 8바이트 사용자 ID를 지정합니다.

useridaddr은 데이터의 RX 유형 주소이거나 데이터 주소를 포함하는 레지스터의 번호입니다.

USER가 지정되지 않은 경우 요청을 실행하는 사용자 ID가 사용됩니다.

VOLSER=voladdr

선택적으로 6자 볼륨 레이블의 주소를 지정합니다.

voladdr은 데이터의 RX 유형 주소이거나 데이터 주소를 포함하는 레지스터의 번호입니다.

VOLSER 또는 SCRATCH=YES 중 하나를 지정해야 합니다. 이 매개변수는 마운트할 볼륨의 VOLSER를 지정합니다. VOLSER 또는 SCRATCH=YES 중 하나를 지정해야 합니다.

응답 요청

QDRLIST 응답에는 항상 Reply Header 하나와 Drive Information 섹션 하나가 포함되어 있습니다. VOLSER가 지정된 경우 응답에도 Volume Information Element 하나가 포함됩니다.

SLX 매크로에 대한 자세한 내용은 SLX 매크로 매핑을 참조하십시오.

QSCRATCH

QSCRATCH 요청을 통해 라이브러리 또는 특정 ACS와 연관된 모든 LSM에 대한 자세한 정보를 가져올 수 있습니다. 이 정보에는 각 LSM의 스크래치 볼륨 수가 포함되어 있습니다.

고려 사항

라이브러리 및 연관된 컨트롤 데이터 세트가 둘 이상의 HSC에서 공유되는 경우 다른 프로세서의 최근 스크래치 볼륨 작업이 계산되지 않을 수 있으므로 보고된 스크래치 합계는 실제 합계와 다를 수 있습니다. 하지만 각 HSC는 5분마다 컨트롤 데이터 세트에서 스크래치 볼륨 합계를 새로 고치므로 차이는 크지 않습니다.

구문

다음 그림은 ACSRQ QSCRATCH 요청에 대한 구문을 보여줍니다.

그림 9-10 ACSRQ QSCRATCH 요청 구문

주변 텍스트에서 그림 9-10 에 관해 설명합니다.

매개변수

ACSRQ QSCRATCH 요청에는 다음 매개변수가 포함됩니다.

ACSID=acsidaddr

VM Client 서비스 시스템에 전송되는 데이터 영역의 주소를 지정합니다. 이 매개변수는 필수입니다.

acsintaddr은 RX 유형 데이터 주소이거나 데이터 주소를 포함하는 레지스터의 번호입니다. ACSRQ는 데이터를 채울 때 이 주소의 ACSINT를 참조합니다.

ACSINT=acsintaddr

VM Client 서비스 시스템에 전송되는 데이터 영역의 주소를 지정합니다. 이 매개변수는 필수입니다.

acsintaddr은 RX 유형 데이터 주소이거나 데이터 주소를 포함하는 레지스터의 번호입니다. ACSRQ는 데이터를 채울 때 이 주소의 ACSINT를 참조합니다.

MEDIA=medaddr

선택적으로 요청된 스크래치 카트리지의 매체 유형을 포함하는 8바이트 문자 필드의 주소를 지정합니다.

MEDia가 지정되지 않은 경우 매체 유형과 관계없이 스크래치 카트리지가 선택됩니다.

medaddr은 데이터의 RX 유형 주소이거나 데이터 주소를 포함하는 레지스터 (2) - (12)입니다.

유효한 매체 유형 값 목록은 매체 유형(MEDia)을 참조하십시오.

RECTECH=recaddr

선택적으로 테이프 표면의 데이터 트랙을 기록하는 데 사용된 기록 기술을 포함하는 8바이트 필드의 주소를 지정합니다.

이 매개변수는 선택사항입니다. RECtech가 지정되지 않은 경우 스크래치 카트리지는 지정된 MEDia 유형에 따라 선택됩니다.

recaddr은 데이터의 RX 유형 주소이거나 데이터 주소를 포함하는 레지스터 (2) - (12)입니다.

유효한 기록 기술 값 목록은 기록 기술(RECtech)을 참조하십시오.

HOSTID=hostidaddr

선택적으로 왼쪽 맞춤되고 공백으로 채워진 8자 호스트 ID의 주소를 지정합니다. 이 매개변수가 지정되지 않은 경우 요청을 실행하는 호스트 ID가 사용됩니다.

hostidaddr은 RX 유형 호스트 ID 주소이거나 호스트 ID 주소를 포함하는 레지스터 (2) - (12)입니다.

IPARML=YES

선택적으로 요청자가 IUCV IPARML에 대한 주소 지정 가능을 설정했으며 IPARML이 초기화되었음을 지정합니다.

PATHID=pathadr

선택적으로 라이브러리 서비스 시스템의 2바이트 IUCV 경로 ID의 주소를 지정합니다.

pathadr은 RX 유형 데이터 주소이거나 데이터 주소를 포함하는 레지스터의 번호입니다. 이 데이터는 IUCV SEND PATHID 문에 사용됩니다.

PATHIDIPARML=YES가 지정된 경우에만 유효합니다. PATHID가 지정되지 않은 경우 후속 IUCV SEND가 이를 지정해야 합니다.

RSPADDR=bufadr

선택적으로 IUCV 응답 버퍼의 주소를 지정합니다.

bufadr은 RX 유형 데이터 주소이거나 데이터 주소를 포함하는 레지스터의 번호입니다. 이 데이터는 IUCV SEND ANSBUF 문에 사용됩니다.

RSPADDRIPARML=YES가 지정된 경우에만 유효합니다. RSPADDR이 지정되지 않은 경우 후속 IUCV SEND가 이를 지정해야 합니다.

RSPLEN=buflen

선택적으로 IUCV 응답 버퍼 길이 주소를 지정합니다.

buflen은 2바이트 필드의 RX 유형 주소이거나 데이터 주소를 포함하는 레지스터의 번호입니다. 이 데이터는 IUCV SEND ANSLEN 문에 사용됩니다.

RSPLENIPARML=YES가 지정된 경우에만 유효합니다. RSPLEN이 지정되지 않은 경우 후속 IUCV SEND가 이를 지정해야 합니다. 응답 길이는 최소한 QCONFIG에서 SLXZDISM에 반환한 값이어야 합니다.

SUBPOOL=subpoolname

선택적으로 스크래치 하위 풀 이름을 포함하는 13자 필드의 주소를 지정합니다.

subpoolname은 데이터의 RX 유형 주소이거나 데이터 주소를 포함하는 레지스터의 번호를 지정합니다. SCRPOOL(하위 풀 인덱스)은 더 이상 지원되지 않습니다. SUBPOOL 매개변수를 사용하여 스크래치 풀을 선택해야 합니다.

SUBPOOLSCRATCH=YES가 지정된 경우에만 유효합니다.

USER=useridaddr

선택적으로 요청에 대한 콘솔 ID와 연관된 8바이트 사용자 ID를 지정합니다.

useridaddr은 데이터의 RX 유형 주소이거나 데이터 주소를 포함하는 레지스터의 번호입니다.

USER가 지정되지 않은 경우 요청을 실행하는 사용자 ID가 사용됩니다.

응답 요청

QSCRATCH 응답에는 Reply Header 하나와 각 LSM에 대한 LSM Information Element 하나가 포함되어 있습니다.

SLX 매크로에 대한 자세한 내용은 SLX 매크로 매핑을 참조하십시오.

QVOLUME

QVOLUME 요청을 통해 카트리지 하나 이상(최대 500개)에 대한 현재 라이브러리 상태를 가져올 수 있습니다.

고려 사항

응답 길이는 요청에 지정된 볼륨 수에 따라 현저히 달라질 수 있습니다. 특정 QVOLUME 요청에 적합한 응답 버퍼 길이를 확인할 때 사용하기 위한 QCONFIG 요청의 응답으로 여러 값을 사용할 수 있습니다. 이 값에는 다음이 포함됩니다.

  • SLXZQVOL에는 단일 볼륨에 대한 QVOLUME 응답 길이가 포함됩니다. QVOLUME 요청이 VOLSER 또는 COUNT=1 중 하나를 지정하는 경우 응답 버퍼 길이에 이 값을 사용합니다.

  • SLXXVOLL에는 단일 Volume Information Element의 길이가 포함되어 있습니다. QVOLUME 요청이 COUNT=n을 지정하면 응답 버퍼 길이는 (((n-1)*SLXXVOLL)+SLXZQVOL) 공식을 사용하여 계산됩니다.

  • SLXZVOL에는 최대 VOLSER 수(500)가 요청 목록에 지정된 경우 QVOLUME 응답 길이가 포함됩니다. 위 공식을 사용할 수 없고 요청자가 대량 스토리지(약 16KB)를 요청에 커밋할 수 없는 경우 응답 버퍼 길이에 이 값을 사용합니다.

구문

다음 그림은 ACSRQ QVOLUME 요청의 구문을 보여줍니다.

그림 9-11 ACSRQ QVOLUME 요청 구문

주변 텍스트에서 그림 9-11 에 관해 설명합니다.

매개변수

ACSRQ QVOLUME 요청에는 다음 매개변수가 포함됩니다.

ACSINT=acsintaddr

VM Client 서비스 시스템에 전송되는 데이터 영역의 주소를 지정합니다. 이 매개변수는 필수입니다.

acsintaddr은 RX 유형 데이터 주소이거나 데이터 주소를 포함하는 레지스터의 번호입니다. ACSRQ는 데이터를 채울 때 이 주소의 ACSINT를 참조합니다.

COUNT=countid

선택적으로 LIST 매개변수가 지정한 목록에 CAPID 번호가 포함되어 있는 2바이트 필드의 주소를 지정합니다.

countaddr은 데이터의 RX 유형 주소이거나 데이터 주소를 포함하는 레지스터의 번호입니다.

COUNTLIST 매개변수에 필요합니다.

HOSTID=hostidaddr

선택적으로 왼쪽 맞춤되고 공백으로 채워진 8자 호스트 ID의 주소를 지정합니다. 이 매개변수가 지정되지 않은 경우 요청을 실행하는 호스트 ID가 사용됩니다.

hostidaddr은 RX 유형 호스트 ID 주소이거나 호스트 ID 주소를 포함하는 레지스터 (2) - (12)입니다.

IPARML=YES

선택적으로 요청자가 IUCV IPARML에 대한 주소 지정 가능을 설정했으며 IPARML이 초기화되었음을 지정합니다.

LIST=listaddr

선택적으로 요소 목록의 주소를 지정합니다.

listaddr은 데이터의 RX 유형 주소이거나 데이터 주소를 포함하는 레지스터의 번호입니다.

이 목록의 각 요소는 2바이트 드라이브 주소(ccua)입니다.

이 매개변수의 특별 형식인 LIST=*ACSRQ에 목록이 이미 ACSINT 데이터 영역에 추가되어 있으며 이동할 필요가 없음을 나타냅니다.

PATHID=pathadr

선택적으로 라이브러리 서비스 시스템의 2바이트 IUCV 경로 ID의 주소를 지정합니다.

pathadr은 RX 유형 데이터 주소이거나 데이터 주소를 포함하는 레지스터의 번호입니다. 이 데이터는 IUCV SEND PATHID 문에 사용됩니다.

PATHIDIPARML=YES가 지정된 경우에만 유효합니다. PATHID가 지정되지 않은 경우 후속 IUCV SEND가 이를 지정해야 합니다.

RSPADDR=bufadr

선택적으로 IUCV 응답 버퍼의 주소를 지정합니다.

bufadr은 RX 유형 데이터 주소이거나 데이터 주소를 포함하는 레지스터의 번호입니다. 이 데이터는 IUCV SEND ANSBUF 문에 사용됩니다.

RSPADDRIPARML=YES가 지정된 경우에만 유효합니다. RSPADDR이 지정되지 않은 경우 후속 IUCV SEND가 이를 지정해야 합니다.

RSPLEN=buflen

선택적으로 IUCV 응답 버퍼 길이 주소를 지정합니다.

buflen은 2바이트 필드의 RX 유형 주소이거나 데이터 주소를 포함하는 레지스터의 번호입니다. 이 데이터는 IUCV SEND ANSLEN 문에 사용됩니다.

RSPLENIPARML=YES가 지정된 경우에만 유효합니다. RSPLEN이 지정되지 않은 경우 후속 IUCV SEND가 이를 지정해야 합니다. 응답 길이는 최소한 QCONFIG에서 SLXZDISM에 반환한 값이어야 합니다.

USER=useridaddr

선택적으로 요청에 대한 콘솔 ID와 연관된 8바이트 사용자 ID를 지정합니다.

useridaddr은 데이터의 RX 유형 주소이거나 데이터 주소를 포함하는 레지스터의 번호입니다.

USER가 지정되지 않은 경우 요청을 실행하는 사용자 ID가 사용됩니다.

VOLSER=voladdrid

선택적으로 6자 볼륨 레이블의 주소를 지정합니다.

voladdr은 데이터의 RX 유형 주소이거나 데이터 주소를 포함하는 레지스터의 번호입니다.

VOLSER 또는 SCRATCH=YES 중 하나를 지정해야 합니다. 이 매개변수는 마운트할 볼륨의 VOLSER를 지정합니다. VOLSER 또는 SCRATCH=YES 중 하나를 지정해야 합니다.

응답 요청

QVOLUME 응답은 Reply Header 하나와 요청에 지정된 각 VOLSER의 Volume Information Element 하나로 구성됩니다. Volume Information Elements는 요청에 VOLSER와 같은 순서로 표시됩니다.

SLX 매크로에 대한 자세한 내용은 SLX 매크로 매핑을 참조하십시오.

QVOLUSE

QVOLUSE 요청을 통해 마운트된 볼륨의 현재 상태를 가져올 수 있습니다.

고려 사항

응답 길이는 요청에서 반환한 볼륨 수에 따라 현저히 다를 수 있습니다.

구문

다음 그림은 ACSRQ QVOLUSE 요청에 대한 구문을 보여줍니다.

그림 9-12 ACSRQ QVOLUSE 요청 구문

주변 텍스트에서 그림 9-12 에 관해 설명합니다.

매개변수

ACSRQ QVOLUSE 요청에는 다음 매개변수가 포함됩니다.

ACSINT=acsintaddr

VM Client 서비스 시스템에 전송되는 데이터 영역의 주소를 지정합니다. 이 매개변수는 필수입니다.

acsintaddr은 RX 유형 데이터 주소이거나 데이터 주소를 포함하는 레지스터의 번호입니다. ACSRQ는 데이터를 채울 때 이 주소의 ACSINT를 참조합니다.

HOSTID=hostidaddr

선택적으로 왼쪽 맞춤되고 공백으로 채워진 8자 호스트 ID의 주소를 지정합니다. 이 매개변수가 지정되지 않은 경우 요청을 실행하는 호스트 ID가 사용됩니다.

hostidaddr은 RX 유형 호스트 ID 주소이거나 호스트 ID 주소를 포함하는 레지스터 (2) - (12)입니다.

IPARML=YES

선택적으로 요청자가 IUCV IPARML에 대한 주소 지정 가능을 설정했으며 IPARML이 초기화되었음을 지정합니다.

PATHID=pathadr

선택적으로 라이브러리 서비스 시스템의 2바이트 IUCV 경로 ID의 주소를 지정합니다.

pathadr은 RX 유형 데이터 주소이거나 데이터 주소를 포함하는 레지스터의 번호입니다. 이 데이터는 IUCV SEND PATHID 문에 사용됩니다.

PATHIDIPARML=YES가 지정된 경우에만 유효합니다. PATHID가 지정되지 않은 경우 후속 IUCV SEND가 이를 지정해야 합니다.

RSPADDR=bufadr

선택적으로 IUCV 응답 버퍼의 주소를 지정합니다.

bufadr은 RX 유형 데이터 주소이거나 데이터 주소를 포함하는 레지스터의 번호입니다. 이 데이터는 IUCV SEND ANSBUF 문에 사용됩니다.

RSPADDRIPARML=YES가 지정된 경우에만 유효합니다. RSPADDR이 지정되지 않은 경우 후속 IUCV SEND가 이를 지정해야 합니다.

RSPLEN=buflen

선택적으로 IUCV 응답 버퍼 길이 주소를 지정합니다.

buflen은 2바이트 필드의 RX 유형 주소이거나 데이터 주소를 포함하는 레지스터의 번호입니다. 이 데이터는 IUCV SEND ANSLEN 문에 사용됩니다.

RSPLENIPARML=YES가 지정된 경우에만 유효합니다. RSPLEN이 지정되지 않은 경우 후속 IUCV SEND가 이를 지정해야 합니다. 응답 길이는 최소한 QCONFIG에서 SLXZDISM에 반환한 값이어야 합니다.

USER=useridaddr

선택적으로 요청에 대한 콘솔 ID와 연관된 8바이트 사용자 ID를 지정합니다.

useridaddr은 데이터의 RX 유형 주소이거나 데이터 주소를 포함하는 레지스터의 번호입니다.

USER가 지정되지 않은 경우 요청을 실행하는 사용자 ID가 사용됩니다.

응답 요청

QVOLUSE 응답은 Reply Header 하나와 요청에서 반환한 각 VOLSER에 대한 Volume Information Element 하나로 구성됩니다. Volume Information Elements는 요청에서 반환한 VOLSER와 같은 순서로 표시됩니다.

SLX 매크로에 대한 자세한 내용은 SLX 매크로 매핑을 참조하십시오.

SCRATCH

SCRATCH 요청은 서버 컨트롤 데이터 세트의 스크래치 상태에 볼륨을 배치하도록 합니다.

고려 사항

지정된 카트리지가 이미 라이브러리에 있어야 합니다. SCRATCH 요청의 결과로 카트리지 이동이 발생하지 않습니다. 하지만 SCRATCH 요청 처리는 카트리지를 선택해야 합니다. 즉, 배타적인 카트리지 사용을 획득해야 합니다. 따라서 카트리지가 드라이브에 마운트되어 있는 경우 SCRATCH 요청이 실패합니다.

구문

다음 그림은 ACSRQ SCRATCH 요청에 대한 구문을 보여줍니다.

그림 9-13 ACSRQ SCRATCH 요청 구문

주변 텍스트에서 그림 9-13 에 관해 설명합니다.

매개변수

ACSRQ SCRATCH 요청에는 다음 매개변수가 포함됩니다.

ACSINT=acsintaddr

VM Client 서비스 시스템에 전송되는 데이터 영역의 주소를 지정합니다. 이 매개변수는 필수입니다.

acsintaddr은 RX 유형 데이터 주소이거나 데이터 주소를 포함하는 레지스터의 번호입니다. ACSRQ는 데이터를 채울 때 이 주소의 ACSINT를 참조합니다.

HOSTID=hostidaddr

선택적으로 왼쪽 맞춤되고 공백으로 채워진 8자 호스트 ID의 주소를 지정합니다. 이 매개변수가 지정되지 않은 경우 요청을 실행하는 호스트 ID가 사용됩니다.

hostidaddr은 RX 유형 호스트 ID 주소이거나 호스트 ID 주소를 포함하는 레지스터 (2) - (12)입니다.

IPARML=YES

선택적으로 요청자가 IUCV IPARML에 대한 주소 지정 가능을 설정했으며 IPARML이 초기화되었음을 지정합니다.

PATHID=pathadr

선택적으로 라이브러리 서비스 시스템의 2바이트 IUCV 경로 ID의 주소를 지정합니다.

pathadr은 RX 유형 데이터 주소이거나 데이터 주소를 포함하는 레지스터의 번호입니다. 이 데이터는 IUCV SEND PATHID 문에 사용됩니다.

PATHIDIPARML=YES가 지정된 경우에만 유효합니다. PATHID가 지정되지 않은 경우 후속 IUCV SEND가 이를 지정해야 합니다.

RSPADDR=bufadr

선택적으로 IUCV 응답 버퍼의 주소를 지정합니다.

bufadr은 RX 유형 데이터 주소이거나 데이터 주소를 포함하는 레지스터의 번호입니다. 이 데이터는 IUCV SEND ANSBUF 문에 사용됩니다.

RSPADDRIPARML=YES가 지정된 경우에만 유효합니다. RSPADDR이 지정되지 않은 경우 후속 IUCV SEND가 이를 지정해야 합니다.

RSPLEN=buflen

선택적으로 IUCV 응답 버퍼 길이 주소를 지정합니다.

buflen은 2바이트 필드의 RX 유형 주소이거나 데이터 주소를 포함하는 레지스터의 번호입니다. 이 데이터는 IUCV SEND ANSLEN 문에 사용됩니다.

RSPLENIPARML=YES가 지정된 경우에만 유효합니다. RSPLEN이 지정되지 않은 경우 후속 IUCV SEND가 이를 지정해야 합니다. 응답 길이는 최소한 QCONFIG에서 SLXZDISM에 반환한 값이어야 합니다.

USER=useridaddr

선택적으로 요청에 대한 콘솔 ID와 연관된 8바이트 사용자 ID를 지정합니다.

useridaddr은 데이터의 RX 유형 주소이거나 데이터 주소를 포함하는 레지스터의 번호입니다.

USER가 지정되지 않은 경우 요청을 실행하는 사용자 ID가 사용됩니다.

VOLSER=voladdr

선택적으로 6자 볼륨 레이블의 주소를 지정합니다.

voladdr은 데이터의 RX 유형 주소이거나 데이터 주소를 포함하는 레지스터의 번호입니다.

VOLSER 또는 SCRATCH=YES 중 하나를 지정해야 합니다. 이 매개변수는 마운트할 볼륨의 VOLSER를 지정합니다. VOLSER 또는 SCRATCH=YES 중 하나를 지정해야 합니다.

응답 요청

SCRATCH에 대한 응답에는 Reply Header 하나만 포함되어 있습니다.

SLX 매크로에 대한 자세한 내용은 SLX 매크로 매핑을 참조하십시오.

SELSCR

SELSCR 요청은 서버가 라이브러리 스크래치 볼륨을 선택하고 컨트롤 데이터 세트의 스크래치 상태에서 제거하도록 합니다.

고려 사항

볼륨 이동은 발생하지 않습니다.

ACSID 또는 DRIVE도 지정되지 않은 경우 HSC는 모든 라이브러리 LSM을 검색하고 대부분의 스크래치 볼륨이 포함되어 있는 LSM에서 스크래치 볼륨을 선택합니다. ACSID가 지정되어 있는 경우 HSC는 대부분의 카트리지가 있는 지정된 ACS의 LSM에서 스크래치 볼륨을 선택합니다. DRIVE가 지정되어 있는 경우 HSC는 드라이브가 자동 모드 LSM 상태인 경우 가장 가까운 LSM에서 스크래치 볼륨을 선택합니다.

구문

다음 그림은 ACSRQ SELSCR 요청에 대한 구문을 보여줍니다.

그림 9-14 ACSRQ SELSCR 요청 구문

주변 텍스트에서 그림 9-14 에 관해 설명합니다.

매개변수

ACSRQ SELSCR 요청에는 다음 매개변수가 포함됩니다.

ACSID=acsidaddr

VM Client 서비스 시스템에 전송되는 데이터 영역의 주소를 지정합니다. 이 매개변수는 필수입니다.

acsintaddr은 RX 유형 데이터 주소이거나 데이터 주소를 포함하는 레지스터의 번호입니다. ACSRQ는 데이터를 채울 때 이 주소의 ACSINT를 참조합니다.

ACSINT=acsintaddr

VM Client 서비스 시스템에 전송되는 데이터 영역의 주소를 지정합니다. 이 매개변수는 필수입니다.

acsintaddr은 RX 유형 데이터 주소이거나 데이터 주소를 포함하는 레지스터의 번호입니다. ACSRQ는 데이터를 채울 때 이 주소의 ACSINT를 참조합니다.

ACSDRIVE=driveaddr

선택적으로 2바이트 드라이브 사양의 주소를 지정합니다(ccua).

driveaddr은 데이터의 RX 유형 주소이거나 데이터 주소를 포함하는 레지스터의 번호입니다.

DRIVEACSID와 함께 사용할 수 없습니다. 스크래치 볼륨이 가까이 있어야 하는 드라이브를 지정합니다.

MEDIA=medaddr

선택적으로 선택된 스크래치 카트리지의 매체 유형을 포함하는 8바이트 문자 필드의 주소를 지정합니다. MEDia가 지정되지 않은 경우 매체 유형과 관계없이 스크래치 카트리지가 선택됩니다.

medaddr은 데이터의 RX 유형 주소이거나 데이터 주소를 포함하는 레지스터 (2) - (12)입니다.

유효한 매체 유형 값 목록은 매체 유형(MEDia)을 참조하십시오.

RECTECH=recaddr

선택적으로 테이프 표면의 데이터 트랙을 기록하는 데 사용된 기록 기술을 포함하는 8바이트 필드의 주소를 지정합니다.

RECtech가 지정되지 않은 경우 스크래치 카트리지는 지정된 MEDia 유형에 따라 선택됩니다.

recaddr은 데이터의 RX 유형 주소이거나 데이터 주소를 포함하는 레지스터 (2) - (12)입니다.

유효한 기록 기술 값 목록은 기록 기술(RECtech)을 참조하십시오.

HOSTID=hostidaddr

선택적으로 왼쪽 맞춤되고 공백으로 채워진 8자 호스트 ID의 주소를 지정합니다. 이 매개변수가 지정되지 않은 경우 요청을 실행하는 호스트 ID가 사용됩니다.

hostidaddr은 RX 유형 호스트 ID 주소이거나 호스트 ID 주소를 포함하는 레지스터 (2) - (12)입니다.

IPARML=YES

선택적으로 요청자가 IUCV IPARML에 대한 주소 지정 가능을 설정했으며 IPARML이 초기화되었음을 지정합니다.

PATHID=pathadr

선택적으로 라이브러리 서비스 시스템의 2바이트 IUCV 경로 ID의 주소를 지정합니다.

pathadr은 RX 유형 데이터 주소이거나 데이터 주소를 포함하는 레지스터의 번호입니다. 이 데이터는 IUCV SEND PATHID 문에 사용됩니다.

PATHIDIPARML=YES가 지정된 경우에만 유효합니다. PATHID가 지정되지 않은 경우 후속 IUCV SEND가 이를 지정해야 합니다.

RSPADDR=bufadr

선택적으로 IUCV 응답 버퍼의 주소를 지정합니다.

bufadr은 RX 유형 데이터 주소이거나 데이터 주소를 포함하는 레지스터의 번호입니다. 이 데이터는 IUCV SEND ANSBUF 문에 사용됩니다.

RSPADDRIPARML=YES가 지정된 경우에만 유효합니다. RSPADDR이 지정되지 않은 경우 후속 IUCV SEND가 이를 지정해야 합니다.

RSPLEN=buflen

선택적으로 IUCV 응답 버퍼 길이 주소를 지정합니다.

buflen은 2바이트 필드의 RX 유형 주소이거나 데이터 주소를 포함하는 레지스터의 번호입니다. 이 데이터는 IUCV SEND ANSLEN 문에 사용됩니다.

RSPLENIPARML=YES가 지정된 경우에만 유효합니다. RSPLEN이 지정되지 않은 경우 후속 IUCV SEND가 이를 지정해야 합니다. 응답 길이는 SLXZDISM by QCONFIG에 반환된 값 이상이어야 합니다.

SUBPOOL=subpoolname

선택적으로 스크래치 하위 풀 이름을 포함하는 13자 필드의 주소를 지정합니다.

subpoolname은 데이터의 RX 유형 주소이거나 데이터 주소를 포함하는 레지스터의 번호입니다. SCRPOOL(하위 풀 인덱스)은 더 이상 지원되지 않습니다. SUBPOOL 매개변수를 사용하여 스크래치 풀을 선택해야 합니다.

SUBPOOLSCRATCH=YES가 지정된 경우에만 유효합니다.

USER=useridaddr

선택적으로 요청에 대한 콘솔 ID와 연관된 8바이트 사용자 ID를 지정합니다.

useridaddr은 데이터의 RX 유형 주소이거나 데이터 주소를 포함하는 레지스터의 번호입니다.

USER가 지정되지 않은 경우 요청을 실행하는 사용자 ID가 사용됩니다.

응답 요청

SELSCR에 대한 응답에는 Reply Header 하나와 Volume Information Element 하나가 포함되어 있습니다. Reply Header에는 작업 성공을 나타내는 반환 코드(SLXCMDRC)가 포함되어 있습니다. Volume Information Element는 선택된 볼륨을 설명합니다.

SLX 매크로에 대한 자세한 내용은 SLX 매크로 매핑을 참조하십시오.

UNSCRATCH

UNSCRATCH 요청은 볼륨이 컨트롤 데이터 세트의 스크래치 상태에서 볼륨을 제거되도록 합니다.

고려 사항

컨트롤 데이터 세트에 정의되지 않은 볼륨에 대한 스크래치 해제 요청은 잘못된 것으로 간주됩니다.

실제 볼륨에서 UNSCRATCH 요청으로 인한 카트리지 이동이 발생하지 않습니다. 하지만 UNSCRATCH 요청 처리는 상태를 변경할 볼륨을 선택해야 합니다. 즉, 볼륨에 대한 배타적인 사용을 획득해야 합니다. 따라서 볼륨이 실제 또는 가상 드라이브에 마운트된 경우 UNSCRATCH 요청이 실패합니다(고려 사항 참조).

구문

다음 그림은 ACSRQ UNSCRATCH 요청에 대한 구문을 보여줍니다.

그림 9-15 ACSRQ UNSCRATCH 요청 구문

주변 텍스트에서 그림 9-15 에 관해 설명합니다.

매개변수

ACSRQ UNSCRATCH 요청은 다음 매개변수를 포함합니다.

ACSINT=acsintaddr

VM Client 서비스 시스템에 전송되는 데이터 영역의 주소를 지정합니다. 이 매개변수는 필수입니다.

acsintaddr은 RX 유형 데이터 주소이거나 데이터 주소를 포함하는 레지스터의 번호입니다. ACSRQ는 데이터를 채울 때 이 주소의 ACSINT를 참조합니다.

HOSTID=hostidaddr

선택적으로 왼쪽 맞춤되고 공백으로 채워진 8자 호스트 ID의 주소를 지정합니다. 이 매개변수가 지정되지 않은 경우 요청을 실행하는 호스트 ID가 사용됩니다.

hostidaddr은 RX 유형 호스트 ID 주소이거나 호스트 ID 주소를 포함하는 레지스터 (2) - (12)입니다.

IPARML=YES

선택적으로 요청자가 IUCV IPARML에 대한 주소 지정 가능을 설정했으며 IPARML이 초기화되었음을 지정합니다.

PATHID=pathadr

선택적으로 라이브러리 서비스 시스템의 2바이트 IUCV 경로 ID의 주소를 지정합니다.

pathadr은 RX 유형 데이터 주소이거나 데이터 주소를 포함하는 레지스터의 번호입니다. 이 데이터는 IUCV SEND PATHID 문에 사용됩니다.

PATHIDIPARML=YES가 지정된 경우에만 유효합니다. PATHID가 지정되지 않은 경우 후속 IUCV SEND가 이를 지정해야 합니다.

RSPADDR=bufadr

선택적으로 IUCV 응답 버퍼의 주소를 지정합니다.

bufadr은 RX 유형 데이터 주소이거나 데이터 주소를 포함하는 레지스터의 번호입니다. 이 데이터는 IUCV SEND ANSBUF 문에 사용됩니다.

RSPADDRIPARML=YES가 지정된 경우에만 유효합니다. RSPADDR이 지정되지 않은 경우 후속 IUCV SEND가 이를 지정해야 합니다.

RSPLEN=buflen

선택적으로 IUCV 응답 버퍼 길이 주소를 지정합니다.

buflen은 2바이트 필드의 RX 유형 주소이거나 데이터 주소를 포함하는 레지스터의 번호입니다. 이 데이터는 IUCV SEND ANSLEN 문에 사용됩니다.

RSPLENIPARML=YES 가 지정된 경우에만 유효합니다. RSPLEN이 지정되지 않은 경우 후속 IUCV SEND가 이를 지정해야 합니다. 응답 길이는 최소한 QCONFIG에서 SLXZDISM에 반환한 값이어야 합니다.

USER=useridaddr

선택적으로 요청에 대한 콘솔 ID와 연관된 8바이트 사용자 ID를 지정합니다.

useridaddr은 데이터의 RX 유형 주소이거나 데이터 주소를 포함하는 레지스터의 번호입니다.

USER가 지정되지 않은 경우 요청을 실행하는 사용자 ID가 사용됩니다.

VOLSER=voladdr

선택적으로 6자 볼륨 레이블의 주소를 지정합니다.

voladdr은 데이터의 RX 유형 주소이거나 데이터 주소를 포함하는 레지스터의 번호입니다.

VOLSER 또는 SCRATCH=YES 중 하나를 지정해야 합니다. 이 매개변수는 마운트할 볼륨의 VOLSER를 지정합니다. VOLSER 또는 SCRATCH=YES 중 하나를 지정해야 합니다.

응답 요청

UNSCRATCH에 대한 응답에는 Reply Header 하나만 포함되어 있습니다.

SLX 매크로에 대한 자세한 내용은 SLX 매크로 매핑을 참조하십시오.

인터페이스 데이터 영역

이 절에서는 SLX 매크로에 대한 인터페이스 데이터 영역을 설명합니다.

SLX 매크로

응답은 항상 헤더로 시작됩니다. 헤더 뒤로 하나 이상의 "섹션"이 나올 수 있습니다. 각 섹션은 특정 유형의 "요소"(예: Volume Information Element)에 대한 테이블입니다. Reply Header가 DW(doubleword) 경계에 맞춤된 경우 모든 후속 섹션 및 요소도 DW(doubleword) 경계에서 시작됩니다.

모든 섹션 유형을 포함하는 응답이 없는 경우에도 섹션 디렉토리(숫자/오프셋/길이)는 가능한 각 섹션 유형에 대한 Reply Header에 정의됩니다. 섹션 디렉토리가 헤더 내에 표시되는 순서는 섹션이 헤더 뒤에 물리적으로 배열되는 순서와 관계가 없습니다.

섹션 디렉토리의 숫자는 해당 유형이 실제로 응답에 존재하는 요소의 수를 지정합니다. 섹션 디렉토리의 숫자가 0이 아닌 경우 해당 섹션 디렉토리의 오프셋은 응답 헤더의 시작에서 해당 유형의 첫번째 요소까지(또는 첫번째 요소만) 오프셋을 지정합니다. 섹션 디렉토리의 숫자가 0보다 큰 경우 해당 섹션 디렉토리의 길이(해당 유형의 단일 요소 길이를 지정)는 해당 유형의 두번째 및 이후 요소에 액세스하는 데 사용되어야 합니다. 예를 들어 오프셋에 길이를 추가하여 두번째 요소에 대한 오프셋을 가져오고 길이를 다시 추가하여 세번째 요소에 대한 오프셋을 가져오는 식으로 반복합니다. 각 섹션의 요소 수는 변수입니다. 다음 표에는 응답의 어떤 섹션이 제공된 요청에 대해 반환되는지가 나와 있습니다.

다음 표에서는 SLS 매크로 매개변수 매트릭스를 제공합니다.

테이블 9-1 SLS 매크로 - 매개변수 매트릭스

응답 섹션 헤더
구성
CAP 볼륨
드라이브
LSM 메시지 텍스트

DISMOUNT

1

NA

NA

NA

NA

NA

1

EJECT

1

NA

NA

*

NA

NA

*

MOUNT

1

NA

NA

1(스크래치인 경우)

NA

NA

1

MOVE

1

NA

NA

1(성공한 경우)

NA

NA

1

QCAP

1

NA

1+

NA

NA

NA

NA

QCONFIG

1

1

NA

NA

NA

NA

NA

QDRIVES

1

NA

NA

NA

1+

1+

NA

QDRLIST

1

NA

NA

1(스크래치가 아닌 경우)

1+

NA

NA

QEJECT

1

NA

NA

NA

NA

NA

NA

QREQUEST

1

NA

NA

NA

NA

NA

NA

QSCRATCH

1

NA

NA

NA

NA

NA

NA

QVOLUME

1

NA

NA

*

NA

NA

NA

QVOLUSE

1

NA

NA

*

NA

NA

NA

SCRATCH

1

NA

NA

NA

NA

1+

NA

SELSCR

1

NA

NA

1

NA

NA

NA

UNSCRATCH

1

NA

NA

NA

NA

NA

NA


주:

  • 1은 1에 해당하고 1만 가능합니다.

  • * (EJECT 및 QVOLUME)은 SLX 응답 영역(최대 500개)에 포함되어 있는 Volume Information Elements 수의 제한을 받습니다.

  • 1+는 라이브러리 구성에 따라 1부터 n까지의 숫자를 나타냅니다.

SLX 매크로 매핑

다음 예제는 SLX 레코드 형식의 출력을 보여줍니다.

예 9-4 SLX 레코드 형식

SLX - VM CLIENT EXTERNAL INTERFACE REPLY
FUNCTION:
MAPS A REPLY AREA RETURNED BY ONE OF THE FOLLOWING VM CLIENT REQUESTS:
DISMOUNT - DISMOUNT A VOLUME
EJECT - EJECT A VOLUME FROM THE LIBRARY
MOUNT - MOUNT A VOLUME
MOVE - MOVE A VOLUME
QCAP - RETURN CAP SUMMARY
QCONFIG - RETURN CONFIGURATION SUMMARY
QDRIVES - RETURN DRIVE AND LSM INFORMATION
QDRLIST - RETURN DRIVE INFORMATION, ORDERED BY PREFERENCE
QSCRATCH - RETURN LSM INFORMATION, ORDERED BY PREFERENCE
QVOLUME - RETURN VOLUME INFORMATION
SCRATCH - CHANGE A VOLUME’S STATUS TO ’SCRATCH’
SELSCR - SELECT A SCRATCH VOLUME

SPECIAL CONSIDERATIONS:
A REPLY ALWAYS BEGINS WITH A HEADER. THE HEADER MAY BE FOLLOWED BY ONE OR MORE ”SECTIONS”. EACH SECTION IS A TABLE OF ”ELEMENTS” OF A PARTICULAR TYPE (E.G. VOLUME INFORMATION ELEMENT). IF THE REPLY HEADER IS ALIGNED ON A DOUBLEWORD BOUNDARY, THEN ALL SUBSEQUENT SECTIONS AND ELEMENTS ARE GUARANTEED TO ALSO BEGIN ON DOUBLEWORD BOUNDARIES.

A SECTION DIRECTORY (NUMBER/OFFSET/LENGTH) IS DEFINED IN THE REPLY HEADER FOR EACH POSSIBLE SECTION TYPE, EVEN THOUGH NO REPLY WILL EVER CONTAIN ALL TYPES OF SECTIONS. THE ORDER IN WHICH THE SECTION DIRECTORIES APPEAR WITHIN THE HEADER HAS NO RELATIONSHIP TO THE ORDER IN WHICH SECTIONS ARE PHYSICALLY ARRANGED AFTER THE HEADER.

A SECTION DIRECTORY’S NUMBER SPECIFIES HOW MANY ELEMENTS OF THAT TYPE ARE ACTUALLY PRESENT IN THE REPLY. IF A SECTION DIRECTORY’S NUMBER IS NONZERO, THEN THAT SECTION DIRECTORY’S OFFSET SPECIFIES THE OFFSET, FROM THE START OF THE REPLY HEADER, TO THE FIRST (OR ONLY) ELEMENT OF THAT TYPE. IF A SECTION DIRECTORY’S NUMBER IS GREATER THAN ONE, THEN THAT SECTION DIRECTORY’S LENGTH, WHICH SPECIFIES THE LENGTH OF A SINGLE ELEMENT OF THAT TYPE, MUST BE USED TO ACCESS THE SECOND AND SUBSEQUENT ELEMENTS OF THAT TYPE: ADD THE LENGTH TO THE OFFSET TO GET THE OFFSET TO THE SECOND ELEMENT; ADD IN THE LENGTH AGAIN TO GET THE OFFSET TO THE THIRD ELEMENT; AND SO ON.

HEADER
DEC    HEX     TYPE          LENGTH     LABEL        DESCRIPTION
0      (0)      STRUCTURE               SLX
0      (0)      AREA          1         SLXRPLY      REPLY HEADER
0      (0)      CHARACTER     3         SLXHID       HEADER IDENTIFIER
3      (3)      A-ADDR        1         SLXCMDRC     RETURN CODE:
0      (00)     CONST                   SLXROK       REQUEST PROCESSED
                                                        SUCCESSFULLY

4      (04)     CONST                   SLXRWARN     REQUEST SUCCESSFUL WITH
                                                     WARNING SLXSRC WILL
                                                     PROVIDE THE SPECIFIC
                                                     REASON FOR THE WARNING

DEC    HEX      TYPE          LENGTH     LABEL       DESCRIPTION
8      (08)     CONST                    SLXRBADP    REQUEST FAILED; THE REQUEST
                                                     BLOCK (MAPPED BY ACSINT)
                                                     CONTAINED INVALID DATA (E.G.,
                                                     INCOMPATIBLE OPTIONS); SLXSRC
                                                     (REASON CODE) WILL PROVIDE
                                                     THE OFFSET OF THE ACSINT
                                                     FIELD FOUND TO BE IN ERROR.

DEC    HEX      TYPE          LENGTH     LABEL       DESFRIPTION
12     (0C)     CONST                    SLXRIERR    REQUEST FAILED; AN
                                                     UNRECOVERABLE INTERNAL ERROR
                                                     OCCURRED WHILE PROCESSING THE
                                                     REQUEST.

DEC    HEX      TYPE          LENGTH     LABEL       DESCRIPTION
16     (10)     CONST                    SLXRFAIL    REQUEST FAILED; SLXSRC WILL
                                                     PROVIDE THE SPECIFIC REASON
                                                     FOR THE FAILURE.
20     (14)     CONST                    SLXRNHSC    REQUEST FAILED - HSC NOT
                                                     AVAILABLE

44     (2C)     CONST                    SLXRBADL    REQUEST FAILED; REPLY AREA
                                                     PROVIDED BY REQUESTOR WAS TOO
                                                     SMALL TO CONTAIN ALL REPLY
                                                     DATA ASSOCIATED WITH THE
                                                     REQUEST. IF FIELD SLXCRLN IS
                                                     NON-ZERO, IT CONTAINS THE
                                                     LENGTH VALUE THAT SHOULD BE
                                                     SPECIFIED FOR THE REPLY AREA
                                                     FOR THIS REQUEST.

48     (30)     CONST                    SLXRNVCI    VCIRQST AND VCIRESP NOT
                                                     SUPPORTED. EITHER VTCS IS NOT
                                                     INSTALLED - OR - IS NOT AT
                                                     THE REQUIRED LEVEL TO SUPPORT
                                                     THE PGMI VCI RESPONSES.

DEC    HEX      TYPE          LENGTH     LABEL
4      (04)     A-ADDR        1          SLXVERS     REPLY VERSION CODE:
7      (07)     CONST         3          SLXVCODE    THIS IS VERSION 9 OF THE
                                                     REPLY AREA.
5      (5)      HEXSTRING     4          -RESERVED-  RESERVED.
8      (8)      SIGNED-FWORD             SLXSRC      REASON CODE FOR FAILED
                                                     OPERATION.
32818  (8032)   CONST                    SLXTINTR    PGMI TASK INTERRUPTED.
32822  (8036)   CONST                    SLXSANF     SEARCH ARGUMENT NOT FOUND.
32826  (803A)   CONST                    SLXMSTT     MISMATCHED TOKEN TYPES.
32832  (8040)   CONST                    SLXTRNF     TOKEN AREA NOT FOUND.
32848  (8050)   CONST                    SLXSFUL     REPLY AREA FULL.
32849  (8051)   CONST                    SLXDVMM     MEDIA INCOMPATIBLE WITH
                                                     DEVICE TYPE.
12     (C)      SIGNED-FWORD  4          SLXCRLN     IF RETURN CODE (SLXCMDRC) IS
                                                     2C (SLXRBADL), THEN THIS
                                                     FIELD CONTAINS EITHER THE
                                                     MINIMUM ACCEPTABLE REPLY AREA
                                                     LENGTH FOR THE REQUEST, OR 0
                                                     IF THE MINIMUM LENGTH
                                                     COULDN’T BE DETERMINED.
                                                     OTHERWISE (I.E., RETURN CODE
                                                     ISN’T 2C), THIS FIELD
                                                     CONTAINS THE ACTUAL LENGTH OF
                                                     THIS REPLY.
16     (10)     SIGNED-FWORD  4          SLXPEOFF    PARAMETER ERROR OFFSET IF
                                                     SLSXRC <> 0 THEN THIS POINTS
                                                     TO AN ELEMENT IN A LIST WHERE
                                                     PROCESSING STOPPED WHEN THE
                                                     REQUEST WAS ”QCAP”.
20     (14)     LENGTH                   SLXHL       TO MAKE COMPATIBLE WITH MVS
                                                     CODE

CONFIGURATION SUMMARY SECTION DIRECTORY
DEC    HEX      TYPE          LENGTH     LABEL       DESCRIPTION
20     (14)     SIGNED-FWORD  4          SLXXCFGN    NUMBER OF CONFIGURATION
                                                     ELEMENTS PRESENT IN THIS
                                                     REPLY.
24     (18)     SIGNED-FWORD  4          SLXXCFGO    OFFSET TO CONFIGURATION
                                                     SECTION, FROM START OF REPLY,
                                                     OR 0 IF REPLY DOESN’T CONTAIN
                                                     ANY CONFIGURATION ELEMENTS.
28     (1C)     SIGNED-FWORD  4          SLXXCFGL    LENGTH OF A
                                                     CONFIGURATION ELEMENT.

VOLUME INFORMATION SECTION DIRECTORY
DEC    HEX      TYPE          LENGTH     LABEL       DESCRIPTION
32     (20)     SIGNED-FWORD  4          SLXXVOLN    NUMBER OF VOLUME ELEMENTS
                                                     PRESENT IN THIS REPLY.
36     (24)     SIGNED-FWORD  4          SLXXVOLO    OFFSET TO VOLUME SECTION,
                                                     FROM START OF REPLY, OR 0 IF
                                                     REPLY DOESN’T CONTAIN ANY
                                                     VOLUME ELEMENTS.
40     (28)     SIGNED-FWORD  4          SLXXVOLL    LENGTH OF A VOLUME ELEMENT.




DRIVE INFORMATION SECTION DIRECTORY
DEC    HEX      TYPE          LENGTH     LABEL       DESCRIPTION

44     (2C)     SIGNED-FWORD  4          SLXXDRVN    NUMBER OF DRIVE ELEMENTS
                                                     PRESENT IN THIS REPLY.
48     (30)     SIGNED-FWORD  4          SLXXDRVO    OFFSET TO DRIVE SECTION, FROM
                                                     START OF REPLY, OR 0 IF REPLY
                                                     DOESN’T CONTAIN ANY DRIVE
                                                     ELEMENTS.
52     (34)     SIGNED-FWORD  4          SLXXDRVL    LENGTH OF A DRIVE ELEMENT.

LSM INORMATION SECTION DIRECTORY
DEC    HEX     TYPE           LENGTH     LABEL       DESCRIPTION


56    (38)      SIGNED-FWORD  4          SLXXLSMN    NUMBER OF LSM ELEMENTS
                                                     PRESENT IN THIS REPLY
60    (3C)      SIGNED-FWORD  4          SLXXLSMO    OFFSET TO LSM SECTION, FROM
                                                     START OF REPLY, OR 0 IF REPLY
                                                     DOESN’T CONTAIN ANY LSM
                                                     ELEMENTS.
64    (40)      SIGNED-FWORD  4          SLXXLSML    LENGTH OF AN LSM ELEMENT.

MESSAGE TEXT SECTION DIRECTORY
WARNING: THIS DIRECTORY DOES NOT EXIST WHEN THE VALUE IN THE REPLY VERSION NUMBER FIELD, SLXVERS, IS LESS THAN 2.
DEC    HEX      TYPE          LENGTH     LABEL       DESCRIPTION
68     (44)     SIGNED-FWORD  4          SLXXMSGN    NUMBER OF MESSAGE ELEMENTS
                                                     PRESENT IN THIS REPLY.
72     (48)     SIGNED-FWORD  4          SLXXMSGO    OFFSET TO MESSAGE SECTION,
                                                     FROM START OF REPLY, OR 0 IF
                                                     REPLY DOESN’T CONTAIN ANY
                                                     MESSAGE ELEMENTS.
76     (4C)     SIGNED-FWORD  4          SLXXMSGL    LENGTH OF A MESSAGE ELEMENT

QCAP INFORMATION SECTION DIRECTORY
DEC   HEX       TYPE          LENGTH     LABEL       DESCRIPTION

80    (50)      SIGNED-FWORD  4          SLXXCAPN    NUMBER OF CAP ELEMENTS
                                                     PRESENT IN THIS REPLY.
84    (54)      SIGNED-FWORD  4          SLXXCAPO    OFFSET TO CAP SECTION FROM
                                                     START OF REPLY.
88    (58)      SIGNED-FWORD  4          SLXXCAPL    LENGTH OF A CAP ELEMENT.
                                                     CONFIGURATION SUMMARY ELEMENT
                                                     THIS ELEMENT APPEARS IN THE
                                                     REPLY TO A QCONFIG REQUEST
                                                     AND SUPPLIES SUMMARY
                                                     INFORMATION ABOUT THE LIBRARY
                                                     AND ABOUT REPLY LENGTHS
                                                     NECESSARY FOR OTHER TYPES OF
                                                     REQUESTS.
0    (0)        STRUCTURE                SLXSCFG     CONFIGURATION SUMMARY 
                                                     ELEMENT.
0    (0)        CHARACTER     3          SLXLID      ELEMENT IDENTIFIER.
3    (3)        HEXSTRING     1          -RESERVED-  RESERVED.
4    (4)        CHARACTER     8          SLXLHNAM    HOST NAME.
12   (C)        SIGNED-FWORD  4          SLXLHHBT    HOST PULSE VALUE.
16   (10)       SIGNED-FWORD  4          SLXLRSTM    RESERVE TIMEOUT LIMIT.
20   (14)       CHARACTER     8          SLXLQNAM    ENQ MAJOR NAME.
28   (1C)       CHARACTER     8          SLXLEJPS    EJECT COMMAND PASSWORD
                                                     (ENCRYPTED)
36   (24)       CHARACTER     1          SLXLCMPF    COMMAND PREFIX CHARACTER.
37   (25)       A-ADDR        1          SLXLSCLB    LIBRARY DEFAULT SCRATCH LABE
                                                     L TYPE CODE:
1    (01)       CONST                    SLXLLBSL    STANDARD (SL).
2    (02)       CONST                    SLXLLBAL    ASCII (AL).
3    (03)       CONST                    SLXLLBNL    NON-LABELED (NL).
4    (04)       CONST                    SLXLLBNS    NON-STANDARD LABEL (NSL)
38   (26)       A-ADDR        1          SLXLSMF     SMF RECORD TYPE
39   (27)       HEXSTRING     1          -RESERVED-  RESERVED.
40   (28)       SIGNED-FWORD  4          SLXQMDR     LARGEST NUMBER OF DRIVES IN
                                                     ANY ACS.
44   (2C)       SIGNED-FWORD  4          SLXQDRCT    NUMBER OF DRIVES IN THE
                                                     LIBRARY.
48   (30)       SIGNED-FWORD  4          SLXQACNT    NUMBER OF ACSS IN THE
                                                     LIBRARY.
52   (34)       SIGNED-FWORD  4          SLXQLCNT    NUMBER OF LSMS IN THE
                                                     LIBRARY.
56   (38)       SIGNED-FWORD  4          SLXZVOL     MAXIMUM LENGTH OF REPLY DATA
                                                     RETURNED IN RESPONSE TO A
                                                     QVOLUME REQUEST THAT
                                                     SPECIFIES THE LARGEST
                                                     SUPPORTED NUMBER OF VOLUMES
                                                     (500).
60   (3C)       SIGNED-FWORD  4          SLXZQDRV    MAXIMUM LENGTH OF REPLY DATA
                                                     RETURNED IN RESPONSE TO A
                                                     QDRIVES REQUEST.
64   (40)       SIGNED-FWORD  4          SLXZQDRL    MAXIMUM LENGTH OF REPLY DATA
                                                     RETURNED IN RESPONSE TO A
                                                     QDRLIST REQUEST.
68   (44)       SIGNED-FWORD  4          SLXQVOL     MAXIMUM LENGTH OF REPLY DATA
                                                     RETURNED IN RESPONSE TO A
                                                     QVOLUME REQUEST THAT
                                                     SPECIFIES ONLY 1 VOLUME.
72    (48)      SIGNED-FWORD  4          SLXZGSCR    MAXIMUM LENGTH OF REPLY DATA
                                                     RETURNED IN RESPONSE TO A
                                                     SELSCR REQUEST.
76    (4C)      SIGNED-FWORD  4          SLXZMDM     MAXIMUM LENGTH OF REPLY DATA 
                                                     RETURNED IN RESPONSE TO A
                                                     MOUNT REQUEST.
80    (50)      SIGNED-FWORD  4          SLXZQSCR    MAXIMUM LENGTH OF REPLY DATA
                                                     RETURNED IN RESPONSE TO A
                                                     QSCRATCH REQUEST.
84    (54)      SIGNED-FWORD  4          SLXZDISM    MAXIMUM LENGTH OF REPLY
                                                     DATA RETURNED IN RESPONSE TO
                                                     A DISMOUNT REQUEST.
88    (58)      SIGNED-FWORD  4          SLXZEJCT    MAXIMUM LENGTH OF REPLY DATA
                                                     RETURNED IN RESPONSE TO AN
                                                     EJECT REQUEST THAT SPECIFIES
                                                     THE LARGEST SUPPORTED NUMBER
                                                     OF VOLUMES (500).
92    (5C)      SIGNED-FWORD  4          SLXZSCR     MAXIMUM LENGTH OF REPLY DATA
                                                     RETURNED IN RESPONSE TO A
                                                     SCRATCH REQUEST.

WARNING: THE REMAINING FIELDS OF THIS ELEMENT ARE AVAILABLE FOR VERSION(S) 3 AND
ABOVE.
DEC    HEX      TYPE          LENGTH     LABEL       DESCRIPTION
108   (6C)      SIGNED-FWORD  4          SLXZMOVE    MAXIMUM LENGTH OF REPLY DATA
                                                     RETURNED IN RESPONSE TO AN
                                                     MOVE REQUEST.
112   (70)      SIGNED-FWORD  4          SLXZEJC1    MAXIMUM LENGTH OF REPLY DATA
                                                     RETURNED IN RESPONSE TO AN
                                                     EJECT REQUEST FOR ONLY 1
                                                     VOLUME.
WARNING: THE REMAINING FIELDS OF THIS ELEMENT ARE AVAILABLE FOR VERSION(S) 6 AND ABOVE.
DEC    HEX      TYPE          LENGTH     LABEL       DESCRIPTION
116   (74)      A-ADDR        4          SLXQUCSA    MVS -- ADDRESS OF SLSUXCSA.
120   (78)      SIGNED-FWORD  4          -RESERVED-  RESERVED.
124   (7C)      SIGNED-FWORD  4          SLXQLCAP    NUMBER OF CAPS IN LIBRARY.
128   (80)      SIGNED-FWORD  4          SLXEXLM0    ExLM R15
132   (84)      SIGNED-FWORD  4          SLXEXLM1    ExLM R1
136   (88)      SIGNED-FWORD  4          SLXEXLM2    ExLM R2
140   (8C)      SIGNED-FWORD  4          SLXZQCAP    MAXIMUM LENGTH OF REPLY DATA
                                                     RETURNED IN RESPONSE TO A
                                                     QCAP REQUEST.
156   (9C)      SIGNED-FWORD  4          -RESERVED-  RESERVED FUTURE USE.
160   (A0)      SIGNED-HWORD  2          SLXHSCV     HSC VERSION NUMBER
162   (A2)      HEXSTRING     6          -RESERVED-
168   (A8)      CONST                    SLXSCFGL    LENGTH OF A CONFIGURATION
                                                     ELEMENT.

QDSN INFORMATION ELEMENT
THIS ELEMENT APPEARS IN THE REPLY TO A QDSN REQUEST AND SUPPLIES SUMMARY INFORMATION ABOUT THE CURRENT REFERENCED DATASETS USED BY THE HSC.
DEC   HEX       TYPE          LENGTH     LABEL       DESCRIPTION
0     (0)       STRUCTURE                SLXDSNIM    DATASET INFORMATION MAP.
0     (0)       CHARACTER     3          SLXQDID     SECTION IDENTIFIER.
3     (03)      BITSTRING     1          SLXDSFLG    DATASET TYPE.
1     (01)      CONST                    SLXDSPRM    CDS PRIMARY.
2     (02)      CONST                    SLXDSSEC    CDS SECONDARY.
3     (03)      CONST                    SLXDSSBY    CDS STANDBY.
4     (04)      CONST                    SLXDSVAT    VOLUME ATTRIBUTES.
5     (05)      CONST                    SLXDSUAT    UNIT ATTRIBUTES.
6     (06)      CONST                    SLXDSTRQ    TAPEREQS.
7     (07)      CONST                    SLXDSPLB    PARMLIB.
8     (08)      CONST                    SLXDSJNP    PRIMARY JOURNAL.
9     (09)      CONST                    SLXDSJNA    ALTERNATE JOURNAL.
9     (09)      CONST                    SLXDSMAX    MAX NUMBER OF QDS RETURNED.
4     (04)      CHARACTER     44         SLXDSNAM    DATASET NAME.
48    (30)      CHARACTER     8          SLXDSMBR    MEMBER NAME.
56    (38)      CHARACTER     6          SLXDSVOL    VOLUME NAME.
62    (3E)      CHARACTER     8          SLXDSUNT    UNIT NAME.
70    (46)      CHARACTER     2          -RESERVED-  RESERVED.
72    (48)      CHARACTER     96         -RESERVED-  RESERVED.
168   (A8)      AREA          8          -RESERVED-  ALIGN
168   (A8)      LENGTH                   SLXDSNEL    LENGTH OF ONE DATASET ENTRY.

CAP INFORMATION ELEMENT
THIS ELEMENT SUPPLIES INFORMATION ABOUT A SINGLE LIBRARY CAP
DEC   HEX       TYPE          LENGTH     LABEL       DESCRIPTION
0     (0)       STRUCTURE                SLXSCAP
0     (0)       CHARACTER     4          SLXCID      SECTION IDENTIFIER.
4     (4)       HEXSTRING     1          SLXCACS     ACS ADDRESS.
5     (5)       HEXSTRING     1          SLXCLSM     LSM ADDRESS.
6     (6)       HEXSTRING     1          SLXCCAP     CAP NUMBER.
7     (7)       HEXSTRING     1          -RESERVED-  RESERVED.
8     (8)       AREA          2          SLXCSTAT    CAP STATUS.
8     (8)       BITSTRING     1          SLXCSTB1    CAP STATUS.
                1... .... X’80’          SLXCSTCA    CAP IS ACTIVE.
                .1.. .... X’40’          SLXCSTNR    CAP NEEDS RECOVERY.
                ..1. .... X’20’          SLXCSTAM    CAP IS IN AUTOMATIC MODE.
                ...1 .... X’10’          SLXCSTCL    CAP IS LINKED.
                .... 1... X’08’          SLXCSTCO    CAP IS ONLINE.
9     (9)       BITSTRING     1          SLXCSTB2    CAP MODE.
                1... .... X’80’          SLXCSTIE    CAP IS ENTERING.
                .1.. .... X’40’          SLXCSTID    CAP IS DRAINING.
                ..1. .... X’20’          SLXCSTIJ    CAP IS EJECTING.
                ...1 .... X’10’          SLXCSTIC    CAP IS CLEANING.
                .... 1... X’08’          SLXCSTII    CAP IS IDLE .
10   (A)        BITSTRING     1          SLXTYPE     TYPE OF CAP.
                1... .... X’80’          SLXCTPC     PRIORITY CAP
                .... ...1 X’01’          SLXCTCIM    CIMARRON
                .... ..1. X’02’          SLXCTCLP    CLIPPER.
                .... ..11 X’03’          SLXCTTWS    STANDARD CLIPPER
                .... .1.. X’04’          SLXCTTWO    OPTIONAL CLIPPER
                .... .1.1 X’05’          SLXCTTIM    (9740/TimberWolf)
12   (C)        SIGNED-HWORD  2          SLXCCELL    CELLS IN CAP.
14   (E)        HEXSTRING     1          SLXCNROW    ROWS.
15   (F)        HEXSTRING     1          SLXCNCOL    COLUMNS.
16   (10)       HEXSTRING     1          SLXCCMAG    MAGAZINES.
17   (11)       HEXSTRING     1          SLXCCMGC    CELLS IN MAGAZINE.
DEC   HEX       TYPE          LENGTH     LABEL       DESCRIPTION
18    (12)      CHARACTER     8          SLXCJOB     JOBNAME OF OWNER.
26    (1A)      HEXSTRING     6          -RESERVED-  ALIGN TO DOUBLE WORD
32    (20)      CONST                    SLXSCAPL    LENGTH OF A CAP ELEMENT.

VOLUME INFORMATION ELEMENT
THIS ELEMENT SUPPLIES INFORMATION ABOUT A SINGLE VOLUME AND IS REPEATED FOR EACH VOLUME ASSOCIATED WITH A REQUEST. THIS ELEMENT MAY APPEAR IN REPLIES TO THE FOLLOWING REQUESTS:
QDRLIST - RETURN DRIVE INFORMATION, ORDERED BY PREFERENCE
QVOLUME - RETURN VOLUME INFORMATION
SELSCR - SELECT A SCRATCH VOLUME
EJECT - EJECT VOLUMES
DEC   HEX       TYPE          LENGTH     LABEL       DESCRIPTION
0     (0)       STRUCTURE                SLXSVOL     VOLUME INFORMATION ELEMENT.
0     (0)       CHARACTER     3          SLXVID      ELEMENT IDENTIFIER.
3     (3)       BITSTRING     1          SLXVSTA     VOLUME STATUS:
                1... .... X’80’          SLXVILB     VOLUME IS IN LIBRARY
                . .1.. .... X’40’        SLXVOHST    VOLUME IS IN USE BY ANOTHER
                                                     HOST
                . ..1. .... X’20’        SLXVSCR     VOLUME IS CONSIDERED SCRATCH
                . ...1 .... X’10’        SLXVMAL     VOLUME IS IN MANUAL-MODE LSM.
                .... 1... X’08’          SLXVDSC     VOLUME IS IN DISCONNECTED
                                                     ACS.
                .... .1.. X’04’          SLXVMNT     VOLUME IS MOUNTED ON A DRIVE.
                .... ..1. X’02’          SLXVERR     VOLUME IS ’ERRANT’ (I.E., ITS
                                                     LOCATION WITHIN THE LIBRARY
                                                     IS UNCERTAIN).
                .... ...1 X’01’          SLXVTV      VOLUME IS A VTCS VIRTUAL
                                                     VOLUME
4     (4)       CHARACTER     6          SLXVSER     VOLUME SERIAL.
10    (A)       A-ADDR        1          SLXVLC      VOLUME LOCATION CODE:
0     (0)       CONST                    SLXVUNK     LOCATION DATA UNAVAILABLE
                                                     (SLXVLOC IS 0).
1     (1)       CONST                    SLXVCEL     LOCATION DATA DESCRIBES A
                                                     CELL.
2     (02)      CONST                    SLXVDRV     LOCATION DATA DESCRIBES A
                                                     DRIVE.
11    (B)       AREA          5          SLXVLOC     VOLUME LOCATION DATA:
11    (B)       A-ADDR        1          SLXVACS     ACS ID.
12    (C)       A-ADDR        1          SLXVLSM     LSM ID.
13    (D)       A-ADDR        3          SLXVPNL     CELL’S PANEL ID, ROW ID,
                                                     COLUMN ID.
13    (D)       A-ADDR        2          SLXVDRIV    DRIVE ADDRESS (0CUU).
15    (F)       BITSTRING     1          SLXVSTA2    MORE VOLUME STATUS: EQU X’E0’
                                                     RESERVED.
                ...1 .... X’10’          SLXVMLMU    VOLUME MEDIA TYPE CAME FROM
                                                     LMU. EQU X’08’ RESERVED.
                .... .1.. X’04’          SLXVMUNR    VOLUME MEDIA TYPE UNREADABLE.
                .... ..1. X’02’          SLXVMVLA    VOLUME MEDIA TYPE CAME FROM
                                                     VOLATTR.
                .... ...1 X’01’          SLXVMDFL    VOLUME MEDIA TYPE DEFAULT
                                                     ASSIGNED.
16    (10)      AREA          8          SLXVTSSN    VTSS NAME
16    (10)      SIGNED-FWORD  4          SLXVDATI    HI-WORD OF TOD AT INSERTION.
20    (14)      SIGNED-FWORD  4          SLXVDATL    HI-WORD OF TOD LAST
                                                     SELECTION.
24    (18)      SIGNED-FWORD  4          SLXVSCNT    SELECTION COUNT.
28    (1C)      SIGNED-FWORD  4          SLXVDATD    HI-WORD OF TOD LAST MOUNT.
32    (20)      CHARACTER     8          SLXVMED     TYPE OF MEDIA.
DEC   HEX       TYPE          LENGTH     LABEL       DESCRIPTION
40    (28)      CONST                    SLXSVOLN    LENGTH OF A VOLUME ELEMENT.
40    (28)      CONST                    SLXSVOLL    LENGTH OF A VOLUME ELEMENT.

DRIVE INFORMATION ELEMENT
THIS ELEMENT SUPPLIES INFORMATION ABOUT A SINGLE LIBRARY TAPE DRIVE AND IS REPEATED FOR EACH DRIVE ASSOCIATED WITH A REQUEST. THIS ELEMENT MAY APPEAR IN REPLIES TO THE FOLLOWING REQUESTS:
QDRIVES - RETURN DRIVE AND LSM INFORMATION
QDRLIST - RETURN DRIVE INFORMATION, ORDEREDBY PREFERENCE
DEC   HEX       TYPE          LENGTH     LABEL       DESCRIPTION
0     (0)       STRUCTURE                SLXSDRV     DRIVE INFORMATION ELEMENT.
0     (0)       CHARACTER     3          SLXDID      ELEMENT IDENTIFIER
3     (3)       BITSTRING     1          SLXDSTA     LIBRARY STATUS:
                ...1 .... X’10’          SLXDMANU    LSM IS IN MANUAL MODE.
                .... 1... X’08’          SLXDDISC    ACS IS DISCONNECTED.
4     (4)       A-ADDR        1          SLXQDEAC    ACS ID.
5     (5)       A-ADDR        1          SLXQDELS    LSM ID.
6     (6)       A-ADDR        2          SLXQDECU    DRIVE ADDRESS (0CUU).
8     (8)       CHARACTER     8          SLXQDRT     RECORDING TECHNIQUE OF DRIVE
16    (10)      CONST                    SLXSDRVL    LENGTH OF A DRIVE ELEMENT.

LSM INFORMATION ELEMENT
THIS ELEMENT SUPPLIES INFORMATION ABOUT A SINGLE LSM (LIBRARY STORAGE MODULE) AND IS REPEATED FOR EACH LSM ASSOCIATED WITH A REQUEST. THIS ELEMENT MAY APPEAR IN REPLIES TO THE FOLLOWING REQUESTS:
QDRIVES - RETURN DRIVE AND LSM INFORMATION
QSCRATCH - RETURN LSM INFORMATION, ORDERED BY PREFERENCE
DEC   HEX       TYPE          LENGTH     LABEL       DESCRIPTION
0     (0)       STRUCTURE                SLXSLSM     LSM INFORMATION ELEMENT
0     (0)       CHARACTER     3          SLXMID      ELEMENT IDENTIFIER.
3     (3)       BITSTRING     1          SLXMSTAT    LIBRARY STATUS:
                ...1 .... X’10’          SLXMANUL    LSM IS IN MANUAL MODE
                .... 1... X’08’          SLXMDISC    ACS IS DISCONNECTED.
4     (4)       A-ADDR        1          SLXMACS     ACS ID.
5     (5)       A-ADDR        1          SLXMLSM     LSM ID.
6     (6)       SIGNED-FWORD  1          SLXMADJN    NUMBER OF ADJACENT LSMS.
7     (7)       A-ADDR        1          SLXMADJ(4)  LIST OF LSM IDS OF ADJACENT
                                                     LSMS (ONLY THE FIRST N IDS
                                                     ARE VALID, WHERE N IS THE
                                                     VALUE IN SLXMADJN).
11    (B)       HEXSTRING     1          -RESERVED-  RESERVED.
12    (C)       SIGNED-FWORD  4          SLXMNSCR    NUMBER OF SCRATCH VOLUMES IN
                                                     THIS LSM.
16    (10)      SIGNED-FWORD  4          SLXMTCEL    TOTAL CELLS IN LSM.
20    (14)      SIGNED-FWORD  4          SLXMFCEL    FREE CELLS IN LSM.
24    (18)      CONST                    SLXSLSML    LENGTH OF AN LSM ELEMENT.

MESSAGE TEXT ELEMENTTHIS ELEMENT SUPPLIES THE COMPLETE TEXT OF THE MESSAGE WHOSE BINARY MESSAGE ID NUMBER IS REPORTED IN HEADER FIELD SLXSRC. THIS ELEMENT MAY APPEAR IN REPLIES TO THE FOLLOWING REQUESTS:DISMOUNT - DISMOUNT A VOLUMEMOUNT - MOUNT A VOLUMEMOVE - MOVE A VOLUMEEJECT - EJECT VOLUMES
DEC   HEX       TYPE          LENGTH     LABEL       DESCRIPTION
0     (0)       STRUCTURE                SLXSMSG     MESSAGE TEXT ELEMENT.
0     (0)       CHARACTER     3          SLXGID      ELEMENT IDENTIFIER.
3     (3)       CHARACTER     125        SLXGTEXT    TEXT OF THE MESSAGE WHOSE
                                                     NUMBER IS IN FIELD SLXSRC OF
                                                     THE REPLY HEADER.
0     (0)       STRUCTURE                SLXSMSG
128   (80)      CONST                    SLXSMSGL    LENGTH OF A MESSAGE ELEMENT.

상호 참조

다음 표에는 SLX 매크로에 대한 상호 참조가 나와 있습니다.

테이블 9-2 SLX 매크로 상호 참조

이름
길이
오프셋 값

SLXCACS

000001

04

SLXCCAP

000001

06

SLXCCELL

000002

0C

SLXCCMAG

000001

10

SLXCCMGC

000001

11

SLXCID

000004

00

SLXCJOB

000008

12

SLXCLSM

000001

05

SLXCMDRC

000001

03

SLXCNCOL

000001

0F

SLXCNROW

000001

0E

SLXCRLN

000004

0C

SLXCSTAM

NA

20

SLXCSTAT

000002

08

SLXCSTB1

000001

08

SLXCSTB2

000001

09

SLXCSTCA

NA

80

SLXCSTCL

NA

10

SLXCSTCO

NA

08

SLXCSTIC

NA

10

SLXCSTID

NA

40

SLXCSTIE

NA

80

SLXCSTII

NA

08

SLXCSTIJ

NA

20

SLXCSTNR

NA

40

SLXCTCIM

NA

01

SLXCTCLP

NA

02

SLXCTPC

NA

80

SLXCTTIM

NA

05

SLXCTTWO

NA

04

SLXCTTWS

NA

03

SLXCTYPE

000001

0A

SLXDDISC

NA

08

SLXDID

000003

00

SLXDMANU

NA

10

SLXDSFLG

000001

03

SLXDSJNA

NA

09

SLXDSJNP

NA

08

SLXDSMAX

NA

09

SLXDSMBR

000008

30

SLXDSNAM

000044

04

SLXDSNEL

NA

A8

SLXDSPLB

NA

07

SLXDSPRM

NA

01

SLXDSSBY

NA

03

SLXDSSEC

NA

02

SLXDSTA

000001

03

SLXDSTRQ

NA

06

SLXDSUAT

NA

05

SLXDSUNT

000008

3E

SLXDSVAT

NA

04

SLXDSVOL

000006

38

SLXDVMM

NA

8051

SLXEND

000008

B0

SLXEXLM0

000004

80

SLXEXLM1

000004

84

SLXEXLM2

000004

88

SLXGID

000003

00

SLXGTEXT

000125

03

SLXHID

000003

00

SLXHL

NA

14

SLXHSCV

000002

A0

SLXL

NA

B0

SLXLCMPF

000001

24

SLXLEJPS

000008

1C

SLXLHHBT

000004

0C

SLXLHNAM

000008

04

SLXLID

000003

00

SLXLLBAL

NA

02

SLXLLBNL

NA

03

SLXLLBNS

NA

04

SLXLLBSL

NA

01

SLXLOCKD

NA

20

SLXLQNAM

000008

14

SLXLRSTM

000004

10

SLXLSCLB

000001

25

SLXLSMF

000001

26

SLXMACS

000001

04

SLXMADJI

000001

07

SLXMADJN

000001

06

SLXMANUL

NA

10

SLXMDISC

NA

08

SLXMFCEL

000004

14

SLXMID

000003

00

SLXMLSM

000001

05

SLXMNSCR

000004

0C

SLXMSTAT

000001

03

SLXMSTT

NA

803A

SLXMTCEL

000004

10

SLXNORSP

NA

28

SLXNTCB

NA

1C

SLXPEOFF

000004

10

SLXQACNT

000004

30

SLXQDEAC

000001

04

SLXQDECU

000002

06

SLXQDELS

000001

05

SLXQDID

000003

00

SLXQDRCT

000004

2C

SLXQDRT

000008

08

SLXQID

000004

00

SLXQJTC

000004

08

SLXQJTD

NA

00

SLXQJTL

NA

18

SLXQJTN

NA

FFFF

SLXQJTS

000002

0C

SLXQJTT

000004

04

SLXQJTV

000006

0E

SLXQLCAP

000004

7C

SLXQLCNT

000004

34

SLXQMDR

000004

28

SLXQUCSA

000004

74

SLXRBADL

NA

2C

SLXRBADP

NA

08

SLXRBTOK

NA

3C

SLXREOV

NA

34

SLXRFAIL

NA

10

SLXRIERR

NA

0C

SLXRNAUT

NA

18

SLXRNHSC

NA

14

SLXRNVCI

NA

30

SLXROK

NA

00

SLXRPLY

000001

00

SLXRVNV

NA

38

SLXRWARN

NA

04

SLXSANF

NA

8036

SLXSCAPL

NA

20

SLXSCFGL

NA

A8

SLXSDRVL

NA

10

SLXSFUL

NA

8050

SLXSID

000004

00

SLXSLSML

NA

18

SLXSMSGL

NA

80

SLXSRC

000004

08

SLXSTPE

NA

EE

SLXSTPK

NA

00

SLXSTPL

NA

10

SLXSTPN

NA

FF

SLXSTPS

000001

09

SLXSTPT

000004

04

SLXSTPY

000001

08

SLXSVOLL

NA

28

SLXSVOLN

NA

28

SLXTINTR

NA

8032

SLXTPROT

NA

24

SLXTRNF

NA

8040

SLXVACS

000001

0B

SLXVCEL

NA

01

SLXVCODE

NA

07

SLXVDATD

000004

1C

SLXVDATI

000004

10

SLXVDATL

000004

14

SLXVDRIV

000002

0D

SLXVDRV

NA

02

SLXVDSC

NA

08

SLXVERR

NA

02

SLXVERS

000001

04

SLXVID

000003

00

SLXVILB

NA

80

SLXVLC

000001

0A

SLXVLOC

000005

0B

SLXVLSM

000001

0C

SLXVMAL

NA

10

SLXVMDFL

NA

01

SLXVMED

000008

20

SLXVMLMU

NA

10

SLXVMNT

NA

04

SLXVMUNR

NA

04

SLXVMVLA

NA

02

SLXVOHST

NA

40

SLXVPNL

000003

0D

SLXVSCNT

000004

18

SLXVSCR

NA

20

SLXVSER

000006

04

SLXVSTA

000001

03

SLXVSTA2

000001

0F

SLXVTSSN

000008

10

SLXVTV

NA

01

SLXVUNK

NA

00

SLXXCAPL

000004

58

SLXXCAPN

000004

50

SLXXCAPO

000004

54

SLXXCFGL

000004

1C

SLXXCFGN

000004

14

SLXXCFGO

000004

18

SLXXDRVL

000004

34

SLXXDRVN

000004

2C

SLXXDRVO

000004

30

SLXXLSML

000004

40

SLXXLSMN

000004

38

SLXXLSMO

000004

3C

SLXXMSGL

000004

4C

SLXXMSGN

000004

44

SLXXMSGO

000004

48

SLXXQDSL

000004

7C

SLXXQDSN

000004

74

SLXXQDSO

000004

78

SLXXQJTL

000004

64

SLXXQJTN

000004

5C

SLXXQJTO

000004

60

SLXXSDL

NA

B0

SLXXSTPL

000004

70

SLXXSTPN

000004

68

SLXXSTPO

000004

6C

SLXXVCIL

000004

88

SLXXVCIN

000004

80

SLXXVCIO

000004

84

SLXXVOLL

000004

28

SLXXVOLN

000004

20

SLXXVOLO

000004

24

SLXZDEFP

000004

60

SLXZDEFS

000004

64

SLXZDISM

000004

54

SLXZEJCT

000004

58

SLXZEJC1

000004

70

SLXZGSCR

000004

48

SLXZMDM

000004

4C

SLXZMOVE

000004

6C

SLXZQCAP

000004

8C

SLXZQDRL

000004

40

SLXZQDRV

000004

3C

SLXZQDSN

000004

98

SLXZQEJT

000004

90

SLXZQSCR

000004

50

SLXZQVOL

000004

44

SLXZSCR

000004

5C

SLXZSETO

000004

68

SLXZSTOP

000004

94

SLXZVOL

000004

38


ACSINT 요청 DSECT

ACSINT를 통해 TMS 및 ACS 서비스 시스템 간에 정보를 전달할 수 있습니다. DSECT=YES가 지정되어 있고 IUCV를 사용하여 전송된 경우 ACSRQ 매크로가 이를 구성합니다.

주:

다음 DSECT에는 VM Client가 지원하지 않는 일부 매개변수가 포함되어 있습니다. 이 매개변수는 완전성 및 호환성을 위해서만 포함되어 있습니다.

다음 예제는 ACSINT 레코드 형식의 출력을 보여줍니다.

예 9-5 ACSINT 레코드 형식

ACSINT - TMS INTERFACE REQUEST PARAMETER LIST
FUNCTION: THIS DEFINES THE DATA PASSED TO THE TMS VIA IUCV IT DEFINES THE VARIOUS FUNCTIONS THAT CAN BE REQUESTED AND THE STRUCTURE PASSED.
DEC   HEX       TYPE          LENGTH     LABEL       DESCRIPTION
0     (0)       STRUCTURE                ACSINT      TMS INTERFACE PARAMETER LIST:
0     (0)       CHARACTER     4          ACSIHDR     PARAMETER LIST IDENTIFIER.
’ACSI’(C1C3E2C9)CHAR CONST               ACSIID
4     (4)       SIGNED-FWORD  4          ACSILEN     PARAMETER LIST LENGTH.
8     (8)       A-ADDR        1          ACSIVER     PARAMETER LIST VERSION
                                                     NUMBER.
7     (07)      CONST                    ACSIVN      CURRENT VERSION.
9     (9)       A-ADDR        1          ACSIRT      FUNCTION CODE:
0     (00)      CONST                    ACSINOOP    NOOP - NO OPERATION.
1     (01)      CONST                    ASCIRS01    RESERVED - MVS ONLY.
2     (02)      CONST                    ASCIRS02    RESERVED - MVS ONLY.
3     (03)      CONST                    ASCIRS03    RESERVED - MVS ONLY.
4     (04)      CONST                    ASCISTOP    STOP - STOP AN INTERRUPTABLE
                                                     PGMI TASK.
5     (05)      CONST                    ACSISOPR    SETOPER - SET OPERATOR
                                                     INTERACTION MODE.
20    (14)      CONST                    ACSIQCNF    QCONFIG - RETURN
                                                     CONFIGURATION SUMMARY.
21    (15)      CONST                    ACSIQDRV    QDRIVES - RETURN DRIVE AND
                                                     LSM INFO.
22    (16)      CONST                    ACSIQDRL    QDRLIST - RETURN DRIVE
                                                     INFORMATION, X .
23    (17)      CONST                    ACSIQSCR    QSCRATCH - RETURN SCRATCH
                                                     COUNT INFO.
24    (18)      CONST                    ACSIQVOL    QVOLUME - RETURN VOLUME
                                                     INFORMATION.
25    (19)      CONST                    ACSIQEJT    QEJECT - RETURN EJECT STATUS.
26    (1A)      CONST                    ACSIQCAP    QCAP - QUERY CAP STATUS.
27    (1B)      CONST                    ACSIQVLU    QVOLUSE - RETURN MOUNTED
                                                     VOLUMES.
28    (1C)      CONST                    ACSIQRQS    QREQUEST - RETURN PENDING
                                                     REQUESTS.
29    (1D)      CONST                    ACSIQDSN    QDSN - QUERY DATASET.
40    (29)      CONST                    ACSIMNT     MOUNT - MOUNT VOLUME.
41    (29)      CONST                    ACSIMOVE    MOVE - MOVE A CARTRIDGE TO AN
                                                     LSMID X.
42    (2A)      CONST                    ACSIDSM     DISMOUNT - DISMOUNT VOLUME.
43    (2B)      CONST                    ACSIEJCT    EJECT - EJECT A VOL FROM THE
                                                     LIBRARY.
60    (3C)      CONST                    ACSISSCR    SELSCR - SELECT A SCRATCH
                                                     VOLUME.
61    (3D)      CONST                    ACSISCRA    SCRATCH - CHANGE VOL STATUS
                                                     TO ’SCRATCH’.
62    (3E)      CONST                    ACSIUNSC    UNSCRATCH- CHANGE VOLUME
                                                     STATUS TO NOT X.
63    (3F)      CONST                    ACSIDSCR    DEFSCR - SPECIFY NO. OF
                                                     SCRATCH POOLS.
64    (40)      CONST                    ACSIDPOL    DEFPOOL - SPECIFY A SCRATCH
                                                     POOL’S VOLSER RANGE.
10    (A)       BITSTRING     1          ACSIFLG1    FLAG BYTE 1: (PGMI CONTROL 1)
                                                     1
                1... .... X’80’          ACSIF180    RESERVED MVS OPTION=SYNC
                .1.. .... X’40’          ACSIVUSR    USER= SPECIFIED; ACSIUSER
                                                     CONTAINS NAME
                ..1. .... X’20’          ACSIMANO    DIALOG=OFF SPECIFIED.
                ...1 .... X’10’          ACSIWTOR    DIALOG=ON SPECIFIED.
                .... 1... X’08’          ACSINDEL    NOTIFY=INSDEL SPECIFIED.
                .... .1.. X’04’          ACSINNDL    NOTIFY=NOINSDEL SPECIFIED.
                .... ..1. X’02’          ACSIACC1    ACCT1= SPECIFIED ACCOUNTING
                                                     TOKEN.
                .... ...1 X’01’          ACSIACC2    ACCT2= SPECIFIED ACCOUNTING
                                                     TOKEN.
11   (B)        HEXSTRING     1          ACSIFLG2    FLAG BYTE 2: (PGMI CONTROL
                                                     2).
12   (C)        BITSTRING     1          ACSIFLG3    FLAG BYTE 3: (MOVEMENT
                                                     CONTROL 1).
                1... .... X’80’          ACSIVHST    ACSIHOST CONTAINS HOST_ID.
                .1.. .... X’40’          ACSIVACS    ACSIACS CONTAINS AN ACSID.
                ..1. .... X’20’          ACSIVLSM    ACSILSMI CONTAINS LSMID.
                ...1 .... X’10’          ACSIVCAP    ACSICAP CONTAINS CAP_ID.
                .... 1... X’08’          ACSIF308    RESERVED FUTURE USE.
                .... .1.. X’04’          ACSIVVOL    ACSIVOLS CONTAINS A VOLSER.
                .... ..1. X’02’          ACSIVLST    ACSILOFF CONTAINS LIST
                                                     OFFSET.
                .... ...1 X’01’          ACSIVCNT    ACSICNT CONTAINS LIST COUNT.
13   (D)        BITSTRING     1          ACSIFLG4    FLAG BYTE 4: (MOVEMENT
                                                     CONTROL 2).
                1... .... X’80’          ACSIVTLM    ACSITLSM CONTAINS TO LSM_ID.
                .1.. .... X’40’          ACSIVTPN    ACSITPAN CONTAINS TO PANEL.
                ..1. .... X’20’          ACSIF420    RESERVED FUTURE USE.
                ...1 .... X’10’          ACSIF410    RESERVED FUTURE USE.
                .... 1... X’08’          ACSIVPAN    ACSIPAN CONTAINS PANEL NUMBER
                .... .1.. X’04’          ACSIVROW    ACSIROW CONTAINS ROW NUMBER.
                .... ..1. X’02’          ACSIVCOL    ACSICOL CONTAINS COLUMN
                                                     NUMBER.
                .... ...1 X’01’          ACSIVDRV    ACSIDRIV CONTAINS DRIVE
                                                     DEVICE NUMBER.
14   (E)        HEXSTRING     1          ACSIFLG5    FLAG BYTE 5: (MOVEMENT
                                                     CONTROL 3).
15    (F)        BITSTRING    1          ACSIFLG6    FLAG BYTE 6: (MISCELLANOUS
                                                     CONTROL 1).
                1... .... X’80’          ACSIPROT    PROTECT=YES SPECIFIED.
                .1.. .... X’40’          ACSISCR     SCRATCH=YES SPECIFIED.
                ..1. .... X’20’          ACSIVSCP    ACSIPOOL CONTAINS SCRATCH
                                                     POOL NUMBER.
                ...1 .... X’10’          ACSISUBN    ACSISUBP CONTAINS SUBPOOL
                                                     NAME.
                .... 1... X’08’          ACSIVTKN    ACSITKNO CONTAINS TOKEN
                                                     NUMBER.
                .... .1.. X’04’          ACSIVTXT    ACSITEXT CONTAINS TEXT
                                                     STRING.
                .... ..1. X’02’          ACSIF602    RESERVED FUTURE USE.
                .... ...1 X’01’          ACSIF601    RESERVED FUTURE USE.
16    (10)      HEXSTRING     1          ACSIFLG7    FLAG BYTE 7: (MISCELLANOUS
                                                     CONTROL 2).
17    (11)      A-ADDR        1          ACSILABT    SCRATCH LABEL TYPE LTYPE=
                                                     PARAMETER.
                .... .... X’00’          ACSILLDT    LDT (LIBRARY DEFAULT TYPE).
                .... ...1 X’01’          ACSILSL     SL (STANDARD LABEL).
                .... ..1. X’02’          ACSILAL     AL (ANSI LABEL).
                .... ..11 X’03’          ACSILNL     NL (NON-LABELED).
                .... .1.. X’04’          ACSILNS     NSL (NON-STANDARD LABEL).
18    (12)      CHARACTER     8          ACSIUSER    USER NAME USED TO ASSOCIATE
                                                     CONSOLE ID.
26    (1A)      CHARACTER     8          ACSIACT1    ACCOUNTING TOKEN 1.
34    (22)      CHARACTER     8          ACSIACT2    ACCOUNTING TOKEN 2.
42    (2A)      HEXSTRING     2          -RESERVED-  RESERVE SLACK BYTES.
44    (2C)      SIGNED-FWORD  4          -RESERVED-  RESERVED MVS.
48    (30)      HEXSTRING     4          ACSITKNO    PASS THROUGH TOKEN NUMBER.
52    (34)      A-ADDR        4          -RESERVED-  RESERVED MVS.
56    (38)      SIGNED-HWORD  2          ACSICNT     COUNT FROM COUNT= PARAMETER.
58    (3A)      SIGNED-HWORD  2          ACSILOFF    OFFSET, FROM START OF
                                                     PARAMETER LIST, TO START OF
                                                     THE ELEMENT LIST AREA.
60    (3C)      CHARACTER                            CHARACTER 6 ACSIVOLS VOLSER
                                                     FROM VOLSER= PARAMETER.
66    (42)      CHARACTER     8          ACSIHOST    ASSOCIATED HOST FROM HOSTID=
                                                     PARAMETER.
74    (4A)      AREA          4          ACSIALC     ACS / LSM / CAP
                                                     IDENTIFICATION.
74    (4A)      HEXSTRING     1          ACSIACS     ACS ID NUMBER (AA).
74    (4A)      HEXSTRING     2          ACSILSMI    LSM ID NUMBER (AA0L).
74    (4A)      HEXSTRING     4          ACSICAP     CAP ID NUMBER (AA0LCC00).
74    (4A)      HEXSTRING     3          -RESERVED-
77    (4D)      HEXSTRING     1          -RESERVED-  NOT IMPLEMENTED (ALWAYS
                                                     X’00’) .
78    (4E)      HEXSTRING     1          ACSIPAN     PANEL FROM PAN= PARAMETER.
79    (4F)      HEXSTRING     1          ACSIROW     ROW FROM ROW= PARAMETER.
80    (50)      HEXSTRING     1          ACSICOL     COLUMN FROM COL= PARAMETER.
81    (51)      HEXSTRING     1          ACSITPAN    TO PANEL FROM TOPAN=
                                                     PARAMETER.
82    (52)      HEXSTRING     2          ACSITLSM    TO LSM FROM TOLSM= PARAMETER.
84    (54)      A-ADDR        2          ACSIDRIV    DRIVE DEVICE NUMBER FROM
                                                     DRIVE= PARAMETER.
86    (56)      A-ADDR        1          ACSIPOOL    SCRATCH POOL NUMBER, SCRPOOL=
                                                     PARAMETER.
87    (57)      CHARACTER     32         ACSITEXT    TEXT ASSOCIATED WITH REQUEST.
119   (77)      CHARACTER     13         ACSISUBP    NAME FROM SUBPOOL= KEYWORD.

TAPEREQ INPUT KEY VALUES.THE FOLLOWING VALUES ARE USED AS THE KEY IN SEARCHING THE CURRENT TAPEREQ PARAMETER FILE.
DEC   HEX       TYPE          LENGTH     LABEL       DESCRIPTION
132   (84)      BITSTRING     1          ACSIFLG8    FLAG BYTE 8: (TAPEREQ CONTROL
                                                     1).
                1... .... X’80’          ACSIFJOB    ACSIJOBN PRESENT.
                .1.. .... X’40’          ACSIFSTP    ACSISTEP PRESENT.
                ..1. .... X’20’          ACSIFPGM    ACSIPGMN PRESENT.
                ...1 .... X’10’          ACSIFDSN    ACSIDSN PRESENT.
                .... 1... X’08’          ACSIFEXP    ACSIEXPD PRESENT.
                .... .1.. X’04’          ACSIFRET    ACSIRETP PRESENT.
                .... ..1. X’02’          ACSIFVOL    ACSIVOLT PRESENT.
133   (85)      OFFSET                   ACSITRI     TAPEREQ INPUT VALUES.
133   (85)      CHARACTER     8          ACSIJOBN    STRING TO MATCH TAPEREQ
                                                     JOBNAME VALUE.
141   (8D)      CHARACTER     8          ACSISTEP    STRING TO MATCH TAPEREQ
                                                     STEPNAME VALUE.
149   (95)      CHARACTER     8          ACSIPGMN    STRING TO MATCH TAPEREQ
                                                     PROGNAME VALUE.
157   (9D)      CHARACTER     44         ACSIDSN     STRING TO MATCH TAPEREQ DSN
                                                     VALUE.
201   (C0)      HEXSTRING     3          ACSIEXPD    VALUE TO MATCH TAPEREQ EXPDT
                                                     VALUE
204   (CC)      HEXSTRING     2          ACSIRETP    VALUE TO MATCH TAPEREQ RETPD
                                                     VALUE.
206   (CE)      CHARACTER     1          ACSIVOLT    STRING TO MATCH TAPEREQ
                                                     VOLTYPE VALUE.
74    (4A)      LENGTH                   ACSITRIL    TAPEREQ OUTPUT VALUES.

THE FOLLOWING VALUES ARE USED AS OVERRIDE (OR SPECIFIC) VALUES TO THE VALUES FOUND IN THE CURRENT TAPEREQ PARAMETER FILE.
207   (CF)      BITSTRING     1          ACSIFLG9    FLAG BYTE 9: (TAPEREQ CONTROL
                                                     2).
                1... .... X’80’          ACSIFREC    ACSIRECT PRESENT.
                .1.. .... X’40’          ACSIFMED    ACSIMED PRESENT.
208   (D0)      CHARACTER     8          ACSIRECT    RECORDING TECHNIQUE.
216   (D8)      CHARACTER     8          ACSIMED     MEDIA.
224   (E0)      HEXSTRING     256        -RESERVED-  RESERVED FOR FUTURE PARM
                                                     EXPANSION.
480   (1E0)     AREA          8          -RESERVED-  ALIGNMENT.
480   (1E0)     LENGTH                   ACSIHLN     LENGTH OF FIXED AREA.
480   (1E0)     AREA          1          ACSILIST    ELEMENT LIST DESIGNATED BY
                                                     LIST= PARAMETER BEGINS HERE
                                                     (FIELD ACSICNT CONTAINS THE
                                                     NUMBER OF ELEMENTS IN THIS
                                                     LIST).
2     (02)      CONST                    ACSILDRL    LENGTH OF EACH ELEMENT (DRIVE
                                                     DEVICE NUMBER) IN THE LIST
                                                     USED BY THE QDRLIST FUNCTION.
1500  (5DC)     CONST                    ACSIMDRL    MAXIMUM NUMBER OF ELEMENTS
                                                     ALLOWED IN THE LIST USED BY
                                                     THE QDRLIST FUNCTION.
6     (06)      CONST                    ACSILVSL    LENGTH OF EACH ELEMENT
                                                     (VOLSER) IN THE LIST USED BY
                                                     THE QVOLUME FUNCTION.
500   (1F4)     CONST                    ACSIMVSL    MAXIMUM NUMBER OF ELEMENTS
                                                     ALLOWED IN THE LIST USED BY
                                                     THE QVOLUME AND EJECT.
12    (0C)      CONST                    ACSILPOL    LENGTH OF EACH ELEMENT
                                                     (VOLSER RANGE PAIR) IN THE
                                                     LIST USED BY THE DEFPOOL
                                                     FUNCTION.
250   (FA)      CONST                    ACSIMPOL    MAXIMUM NUMBER OF ELEMENTS
                                                     ALLOWED IN THE LIST USED BY
                                                     THE DEFPOOL FUNCTION.
4     (04)      CONST                    ACSILCAP    LENGTH OF EACH ELEMENT (CAP
                                                     IDENTIFIER) IN THE LIST USED
                                                     BY THE QCAP FUNCTION.
500   (1F4)     CONST                    ACSIMCAP    MAXIMUM NUMBER OF
                                                     ELEMENTSALLOWED IN THE LIST
                                                     USED BY THE QCAP FUNCTION.
4     (04)      CONST                    ACSILTOK    LENGTH OF EACH ELEMENT
                                                     (UNIQUE TOKEN) IN THE LIST
                                                     USED BY THE QCAP FUNCTION.
500   (1F4)     CONST                    ACSIMTOK    MAXIMUM NUMBER OF ELEMENTS
                                                     ALLOWED IN THE LIST USED BY
                                                     THE QEJECT/STOP FUNCTIONS.

상호 참조

다음 표에는 ACSINT 매크로에 대한 상호 참조가 나와 있습니다.

테이블 9-3 ACSINT 매크로 상호 참조

이름
길이
오프셋 값

ACSIACC1

NA

02

ACSIACC2

NA

01

ACSIACS

000001

4A

ACSIACT1

000008

1A

ACSIACT2

000008

22

ACSIALC

000004

4A

ACSICAP

000004

4A

ACSICNT

000002

38

ACSICOL

000001

50

ACSIDPOL

NA

40

ACSIDRIV

000002

54

ACSIDSCR

NA

3F

ACSIDSM

NA

2A

ACSIDSN

000044

9D

ACSIEJCT

NA

2B

ACSIEXPD

000003

C9

ACSIFDSN

NA

10

ACSIFEXP

NA

08

ACSIFJOB

NA

80

ACSIFLG1

000001

0A

ACSIFLG2

000001

0B

ACSIFLG3

000001

0C

ACSIFLG4

000001

0D

ACSIFLG5

000001

0E

ACSIFLG6

000001

0F

ACSIFLG7

000001

10

ACSIFLG8

000001

84

ACSIFLG9

000001

CF

ACSIFMED

NA

40

ACSIFMED

NA

40

ACSIFREC

NA

80

ACSIMED

000008

D8

ACSIMNT

NA

28

ACSIMOVE

NA

29

ACSIMPOL

NA

FA

ACSIMTOK

NA

1F4

ACSIFRET

NA

04

ACSIFSTP

NA

40

ACSIFVOL

NA

02

ACSIF180

NA

80

ACSIF308

NA

08

ACSIF410

NA

10

ACSIF420

NA

20

ACSIF601

NA

01

ACSIF602

NA

02

ACSIHDR

000004

00

ACSIHLN

NA

1E0

ACSIHOST

000008

42

ACSID

NA

’CVAL’

ACSIJOBN

000008

85

ACSILABT

000001

11

ACSILAL

NA

02

ACSILCAP

NA

04

ACSILDRL

NA

02

ACSILIST

000001

1E0

ACSILLDT

NA

00

ACSILNL

NA

03

ACSILNS

NA

04

ACSILOFF

000002

3A

ACSILPOL

NA

0C

ACSILSL

NA

01

ACSILSMI

000002

4A

ACSILTOK

NA

04

ACSILVSL

NA

06

ACSIMANO

NA

20

ACSIMCAP

NA

1F4

ACSIMDRL

NA

5DC

ACSIVTPN

NA

40

ACSIVTXT

NA

04

ACSIVUSR

NA

40

ACSIVVOL

NA

04

ACSIWTOR

NA

10

ACSIMVSL

NA

1F4

ACSINDEL

NA

08

ACSINNDL

NA

04

ACSINOOP

NA

00

ACSIPAN

000001

4E

ACSIPGMN

000008

95

ACSIPOOL

000001

56

ACSIPROT

NA

80

ACSIQCAP

NA

1A

ACSIQCNF

NA

14

ACSIQDRL

NA

16

ACSIQDRV

NA

15

ACSIQDSN

NA

1D

ACSIQEJT

NA

19

ACSIQRQS

NA

1C

ACSIVDRV

NA

01

ACSIVER

000001

08

ACSIVHST

NA

80

ACSIVLSM

NA

20

ACSIVLST

NA

02

ACSIVN

NA

07

ACSIVOLS

000006

3C

ACSIVOLT

000001

CE

ACSIVPAN

NA

08

ACSIVROW

NA

04

ACSIVSCP

NA

20

ACSIVTKN

NA

08

ACSIVTLM

NA

80

ACSIROW

000001

4F

ACSIRS01

NA

01

ACSIRS02

NA

02

ACSIRS03

NA

03

ACSIRT

000001

09

ACSISCR

NA

40

ACSISCRA

NA

3D

ACSISOPR

NA

05

ACSISSCR

NA

3C

ACSISTEP

000008

8D

ACSISTOP

NA

04

ACSISUBN

NA

10

ACSISUBP

000013

77

ACSITEXT

000032

57

ACSITKNO

000004

30

ACSITLSM

000002

52

ACSITPAN

000001

51

ACSITRI

NA

85

ACSITRIL

NA

4A

ACSIUNSC

NA

3E

ACSIUSER

000008

12

ACSIVACS

NA

40

ACSIVCAP

NA

10

ACSIVCNT

NA

01

ACSIVCOL

NA

02


IUB 레코드 형식

IUB - IUCV 요청 블록

IUB는 IUCV 작업으로 인한 미해결 IUCV 요청에 대해 설명합니다. 요청과 최종 상태 모두 IUB 데이터 구조에 포함되어 있습니다. IUB는 장치 관리에서 사용하는 'IOBLOK' 구조에 대한 IUCV 대응 관계 항목입니다.

다음 표에는 IUB IUCV 요청 블록의 상호 참조가 나와 있습니다.

테이블 9-4 IUB 요청 블록 참조

이름
길이
오프셋 값

ACSIACC1

NA

02

ACSIACC2

NA

01

ACSIACS

000001

4A

ACSIACT1

000008

1A

ACSIACT2

000008

22

ACSIALC

000004

4A

ACSICAP

000004

4A

ACSICNT

000002

38

ACSICOL

000001

50

ACSIDPOL

NA

40

ACSIDRIV

000002

54

ACSIDSCR

NA

3F

ACSIDSM

NA

2A

ACSIDSN

000044

9D

ACSIEJCT

NA

2B

ACSIEXPD

000003

C9

ACSIFDSN

NA

10

ACSIFEXP

NA

08

ACSIFJOB

NA

80

ACSIFLG1

000001

0A

ACSIFLG2

000001

0B

ACSIFLG3

000001

0C

ACSIFLG4

000001

0D

ACSIFLG5

000001

0E

ACSIFLG6

000001

0F

ACSIFLG7

000001

10

ACSIFLG8

000001

84

ACSIFLG9

000001

CF

ACSIFMED

NA

40

ACSIFPGM

NA

20

ACSIFRET

NA

04

ACSIFSTP

NA

40

ACSIFVOL

NA

02

ACSIF180

NA

80

ACSIF308

NA

08

ACSIF410

NA

10

ACSIF420

NA

20

ACSIF601

NA

01

ACSIF602

NA

02

ACSIHDR

000004

00

ACSIHLN

NA

1E0

ACSIHOST

000008

42

ACSIID

NA

’CVAL’

ACSIJOBN

000008

85

ACSILABT

000001

11

ACSILAL

NA

02

ACSILCAP

NA

04

ACSILDRL

NA

02

ACSILIST

000001

1E0

ACSILLDT

NA

00

ACSILNL

NA

03

ACSILNS

NA

04

ACSILOFF

000002

3A

ACSILPOL

NA

0C

ACSILSL

NA

01

ACSILSMI

000002

4A

ACSILTOK

NA

04

ACSILVSL

NA

06

ACSIMANO

NA

20

ACSIMCAP

NA

1F4

ACSIFREC

NA

80

ACSIMED

000008

D8

ACSIMNT

NA

28

ACSIMOVE

NA

29

ACSIMPOL

NA

FA

ACSIMTOK

NA

1F4

ACSIMVSL

NA

1F4

ACSINDEL

NA

08

ACSINNDL

NA

04

ACSINOOP

NA

00

ACSIPAN

000001

4E

ACSIPGMN

000008

95

ACSIPOOL

000001

56

ACSIPROT

NA

80

ACSIQCAP

NA

1A

ACSIQCNF

NA

14

ACSIQDRL

NA

16

ACSIQDRV

NA

15

ACSIQDSN

NA

1D

ACSIQEJT

NA

19

ACSIQRQS

NA

1C

ACSIVDRV

NA

01

ACSIVER

000001

08

ACSIVHST

NA

80

ACSIVLSM

NA

20

ACSIVLST

NA

02

ACSIVN

NA

07

ACSIVOLS

000006

3C

ACSIVOLT

000001

CE

ACSIVPAN

NA

08

ACSIVROW

NA

04

ACSIVSCP

NA

20

ACSIVTKN

NA

08

ACSIVTLM

NA

80

ACSIMDRL

NA

5DC

ACSIVTPN

NA

40

ACSIVTXT

NA

04

ACSIVUSR

NA

40

ACSIVVOL

NA

04

ACSIWTOR

NA

10

ACSIROW

000001

4F

ACSIRS01

NA

01

ACSIRS02

NA

02

ACSIRS03

NA

03

ACSIRT

000001

09

ACSISCR

NA

40

ACSISCRA

NA

3D

ACSISOPR

NA

05

ACSISSCR

NA

3C

ACSISTEP

000008

8D

ACSISTOP

NA

04

ACSISUBN

NA

10

ACSISUBP

000013

77

ACSITEXT

000032

57

ACSITKNO

000004

30

ACSITLSM

000002

52

ACSITPAN

000001

51

ACSITRI

NA

85

ACSITRIL

NA

4A

ACSIUNSC

NA

3E

ACSIUSER

000008

12

ACSIVACS

NA

40

ACSIVCAP

NA

10

ACSIVCNT

NA

01

ACSIVCOL

NA

02


상호 참조

다음 표에는 IUB에 대한 상호 참조가 나와 있습니다.

테이블 9-5 IUB 상호 참조

이름
길이
오프셋 값

IUBCC

000001

31

IUBCONN

NA

10

IUBDABQ

000016

10

IUBDAVL

000001

20

IUBDCBPT

000004

44

IUBECBKY

000001

21

IUBBECBT

000004

34

IUBEXT

000040

78

IUBEXT1

000008

78

IUBEXT2

000008

80

IUBEXT3

000008

88

IUBEXT4

000008

90

IUBEXT5

000008

98

IUBEYE

000004

0C

IUBFLG1

000001

30

IUBFLG2

000001

32

IUBHCOMM

NA

20

IUBIRT

000004

2C

IUBIUBPT

NA

24

IUBLEN

NA

A0

IUBLOK

NA

08

IUBNPOST

NA

40

IUBORGID

000004

3C

IUBPARML

000040

50

IUBPARM1

000008

50

IUBPARM2

000008

58

IUBPARM3

000008

60

IUBPARM4

000008

68

IUBPARM5

000008

70

IUBQ

000016

00

IUBREAD

NA

80

IUBREJCT

NA

08

IUBREPLY

NA

20

IUBSEND

NA

40

IUBSENT

NA

80

IUBTASK

000004

28