SISOMBillingSubmitOrderWebService Workflow

This workflow submits an order from the Siebel application to the billing application and creates a new account, if needed, in the billing application. This workflow is called when a user clicks Submit on the order header of the Sales Orders screen.

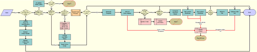
The following shows this workflow.

SISOMBillingSubmitOrderWebService Workflow. This image is described in surrounding text.

Workflow Description

This workflow performs the following actions:

  1. Run On WorkflowProcMgr. Checks the setting of the RunOnWorkflowProcMgr process property. By default, the RunOnWorkflowProcMgr process property is set to N. If this property is set to Y, then this step calls Step 2 , which runs the workflow on the WorkflowProcMgr object manager. If this property is set to N, then the workflow proceeds to Step 5 and runs on the current object manager.

  2. Submit Sync on WorkflowProcMgr. Calls the workflow recursively with the RunOnWorkflowProcMgr process property set to N, so that the workflow goes through the normal process.

  3. Refresh Order Header. Refreshes the order header to reflect the status and other changes after submission.

  4. Refresh Order Line Items. Refreshes the order line items to reflect the status and other changes after submission and ends the workflow.

  5. Revision>1 & Fulfillment Mode <> TSQ? Checks whether the Order Revision number is greater than 1. If the Order Revision number is greater than 1, then this step checks whether this order is valid.

  6. Invalidate Stale Orders. If the Order Revision number is greater than 1, then this step calls the InValidateStaleOrders method, which checks whether one or more Previous Line Items of the Line Items of the current order has reached the Point of No Return. If one or more Previous Line Items have reached Point of No Return, then Siebel Energy displays an error message and prevents the user from submitting the current order.

  7. Is Invalid Order? Checks whether the Fulfillment Mode is Cancel. Depending on the result, this step takes one of the following actions:

    • If the Fulfillment Mode is Cancel, then this step determines that the order is already submitted for cancellation and resets the active order.

    • If the Fulfillment Mode is not Cancel, then this step submits the order and calls the SIS OM Submit Order Process workflow. For more information about the SIS OM Submit Order Process workflow, see Siebel Order Management Guide.

  8. Stop 0. Displays an error message if the user attempts to submit a sales order before the user submits the parent order.

  9. Is Fulfillment Status = Pending, Passed or Failed TSQ? Checks for the Fulfillment Status Code values Pending TSQ, Passed TSQ, and Failed TSQ. Also checks to see whether the Order Status value is not equal to Open. If both conditions are true, then proceeds to Step 10.

  10. Update Fulfillment Mode and Order Header Status. Sets the value of the Fulfillment Status to Deliver, and sets the Status of the order to Open.

  11. Change Line Item Status. Sets the Status of each line item to Open.

  12. Reset Active Order. Resets the Active Order so that the current order is no longer the active order.

  13. Do Synch order? Checks whether the Enable AIA Comms system preference is set to True, or whether Enable AIA Utility is set to True.

  14. Is Fulfillment Mode = Deliver? Checks whether the Fulfillment Mode is Deliver. If the value matches, then only Step 20 is run.

  15. Query Order. Derives the value for the UTCCanonical input parameter of this step from the value of the UTCCanonical process property. The default value for this process property is N.

  16. Is Parent Order Status = Pending? Validates that the status of the parent order is Pending to determine whether the parent order is submitted before the child order (Submitted Order).

  17. Update Order. Updates the Status of the submitted order to Pending if Step 16 returns a value of Yes.

  18. Update Line Items. If the parent order is not submitted, then this step updates the status of the corresponding order line item to Pending.

  19. Is Fulfillment Mode = Deliver? Checks whether the Fulfillment Mode is Deliver. If the Fulfillment Mode is Deliver, then only Step 20 is run.

  20. Compute Previous Values. Derives the value of the UTCCanonical input parameter for this step from the UTCCanonical process property. The default value of this process property is N.

    The behavior of the workflow depends on the value of the UTCCanonical process property. If the value is N, then the workflow converts the date values of the Sales Order to UTC and Canonical format. To change this behavior, you can change the default value for the UTCCanonical process property in this workflow to Y.

    Note: Previous values are computed when an order is modified from an asset, and during the change order process. Previous values are not computed for revision orders.
  21. Get Custom Attributes. Reads the enterprise details, such as the Siebel Enterprise Server name, language, and locale.

  22. Set Custom Attributes. Sets the enterprise details as part of the request message.

  23. AIA Testing Enable? Checks whether the Enable AIA Testing system preference is set to True.

  24. Write to File. Creates an XML file for the submitted order that includes the complete order structure with details of the record, and writes the file to the location specified by the Order Backup Path system preference.

  25. Submit Order WS. Includes an input argument named siebel_transport_param:JMSPriority, which maps the order priority to the JMS priority.

  26. Update Orders. If any of the preceding steps includes an exception, then this step changes the status of the order from Open to Pending.

The following table shows the steps in this workflow that call business service methods.

Workflow Step Method Called In Business Service

Submit Sync on WorkflowProcMgr

SubmitRequest

Server Requests

Refresh Order Header

Refresh Business Component

SIS OM PMT Service

Refresh Order Line Items

Refresh Business Component

SIS OM PMT Service

Invalidate Stale Orders

InValidateStaleOrders

CMU External Integration Service

Change Line Item Status

SetLIAccounts

CUT eSales Order Entry Toolkit Service

Reset Active Order

Set Profile Attribute

SIS OM PMT Service

Query Order

Query

EAI Siebel Adapter

Compute Previous Step

ComputePreviousValues

CMU External Integration Service

Get Custom Attributes

GetEnterpriseParameters

CMU External Integration Service

Set Custom Attributes

SetAttributesToMessage

CMU External Integration Service

Write to File

WriteEAIMsg

EAI XML Write to File

Submit Order WS

process

SWISubmitOrder