4.1 X9M以降のモデルのラックにおけるマルチラック配線の理解
外部のRDMAネットワーク・ファブリック・スイッチを使用しないで最大14のラック(X9M以降のモデル)を配線できます。
複数のラックを相互接続するには、各ラックに3つのRDMAネットワーク・ファブリック・スイッチが含まれている必要があります。
それらのスイッチのうち2つ(リーフ・スイッチと呼ばれる)が、ラック内のすべてのデータベース・サーバーおよびストレージ・サーバーに接続されます。リーフ・スイッチは次の場所にあります。
-
2ソケット・システムのラック・ユニット20 (U20)および22 (U22) (Oracle Exadata X9M-2以降のモデル)。
-
8ソケット・システムのラック・ユニット21 (U21)およびラック・ユニット23 (U23) (Oracle Exadata X9M-8)。
3つ目のスイッチ(スパイン・スイッチと呼ばれる)は、マルチラック構成でそれらのリーフ・スイッチを相互接続します。スパイン・スイッチは、ラック・ユニット1 (U1)にあります。ラックにスパイン・スイッチがない場合は、拡張スイッチ・キットを注文してください。
この項の手順は、ラックが相互に隣接していて、上げ床で標準の配線が使用され、上げ床に障害物がないことを前提としています。使用している環境がこれらの想定と異なる場合は、より長いケーブルが接続に必要となることがあります。
ノート:
デフォルトでは、Oracle Exadata Database Machineラックには、スペア・ケーブルまたは3番目のRoCEネットワーク・ファブリック・スイッチは付属していません。これらのラックを拡張するには、必要なケーブルおよびRoCEネットワーク・ファブリック・スイッチを注文する必要があります。次の図は、単一ラック・システムのデフォルトのRDMAネットワーク・ファブリック・アーキテクチャを示しています。各ラックには2つのリーフ・スイッチがあり、リーフ・スイッチ間に8つの接続があります。データベース・サーバーとストレージ・サーバーは、それぞれ両方のリーフ・スイッチに接続されます。各サーバーにはデュアルポートのRDMAネットワーク・ファブリック・カードが搭載されており、ポート1は下のリーフ・スイッチに接続され、ポート2は上のリーフ・スイッチに接続されています。
最大14のラック(X9M以降のモデル)をまとめて接続するには、次の一般的な方法をとります。
-
各ラックのリーフ・スイッチ間の既存の8つのスイッチ間接続を取り外します。
-
各リーフスイッチから、相互接続されているすべてのラックのスパイン・スイッチに14の接続を均等に分配します。
14の接続では、リーフ・スイッチごとに、スイッチ間接続に以前使用されていた8つのポートと6つの追加空きポートが使用されます。
ノート:
3台のデータベース・サーバーと11台のストレージ・サーバーのみがあるX9M-8システムの場合、それらのデータベース・サーバーとストレージ・サーバーに23個のリーフ・スイッチ・ポートが必要であり、各リーフ・スイッチにはスイッチ間リンクが13個しか残されていません。したがって、これらのシステムでは、相互接続されるラックは13個までとなります。
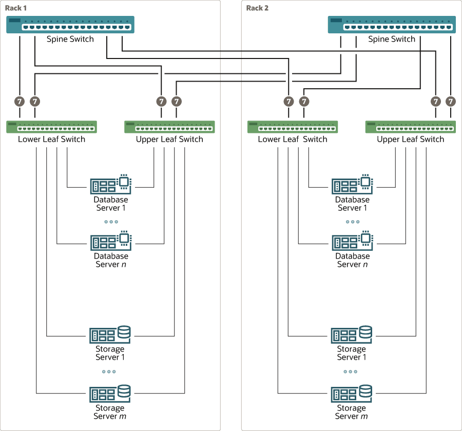
この結果として構成された一般的な2ラック・システムのRoCEネットワーク・ファブリックを次の図に示します。
前の図に示すように、すべてのリーフ・スイッチはすべてのスパイン・スイッチに対して7つの接続を持ちます。リーフ・スイッチは他のリーフ・スイッチと相互に直接接続されておらず、またスパイン・スイッチは相互に直接接続されていません。
ラックの数が増えると、すべてのリーフ・スイッチからのスイッチ間接続が、すべてのスパイン・スイッチに均等に分散されます。

