JavaScript is required to for searching.
跳过导航链接
退出打印视图
Oracle® ZFS Storage Appliance 管理指南
Oracle 技术网
文档库
PDF
打印视图
反馈
search filter icon
search icon

文档信息

使用本文档

 1 Oracle ZFS Storage Appliance 概述

 2 状态

 3 初始配置

 4 网络配置

 5 存储配置

 6 存储区域网络配置

 7 用户配置

 8 设置 ZFSSA 首选项

 9 警报配置

 10 群集配置

群集的功能与优势

群集的缺点

群集术语

了解群集

群集互连 I/O

了解群集资源管理

群集的接管和故障恢复

群集环境中的配置更改

存储的群集注意事项

网络的群集注意事项

专用本地 IP 接口

Infiniband 的群集注意事项

群集冗余路径方案

防止“记忆分裂”情况

估计和降低接管影响

使用 BUI 进行群集配置

配置群集

取消群集配置

使用 CLI 配置群集

关闭群集配置

关闭备用机头

取消群集配置

群集节点布线

ZS3-2 群集布线

ZS3-4 和 7x20 群集布线

存储机框布线

群集配置 BUI 页面

 11 ZFSSA 服务

 12 共享资源、项目和模式

 13 复制

 14 影子迁移

 15 CLI 脚本化

 16 维护工作流

 17 集成

索引

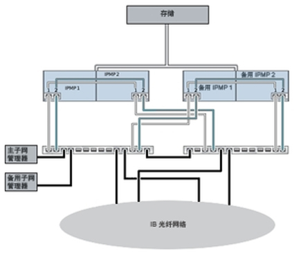
群集冗余路径方案

下图显示了子网管理器冗余的群集配置。将两个双端口 HCA 连接到一对冗余的服务器交换机可实现更大的冗余。

图 10-7  子网管理器冗余的群集配置

image:子网管理器冗余的群集配置