A Drive Enclosure string is a collection of Drive Enclosures that are connected by a common cable to the same SAS HBA port on both Controllers. A string consists of one to five Drive Enclosures. A system can have up to six strings, depending upon the number of SAS HBAs installed.
The position of a Drive Enclosure within the SAS topology is determined by the string number and the location of the Drive Enclosure within the string. The location is determined by the order in which a given Drive Enclosure was added to the string. The location defines the cable connections for that Drive Enclosure.
Drive Enclosures are distributed among the strings so that all of the available SAS HBA ports designated for Drive Enclosures are used as equally as possible. The number of Drive Enclosures on the shortest string should not differ from the number Drive Enclosures on the longest string by more than one Drive Enclosure.
Strings are filled in numerical order. No higher numbered string has more Drive Enclosures installed than a lower numbered string.
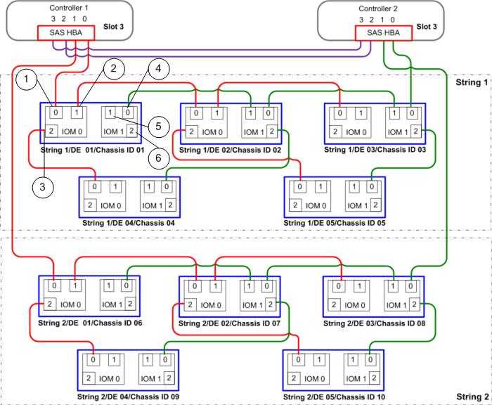
The following figure shows a base system with two strings. In a performance system where three SAS HBAs are installed per Controller, the arrangement of the Drive Enclosures within each string is the same as for base systems. In the following figure, the connections between Controller 1 and I/O module 0 (IOM 0) are shown in red. The connections between Controller 2 and I/O module 1 (IOM 1) are shown in green. The connections between Controller 1 and Controller 2, which mirror the SAS cross connections, are shown in purple.
Figure 1: SAS string topology
 
 | 1 IOM 0, port 0, always an ingress port connecting from Controller 1, SAS HBA port 0 or port 1, or from IOM 0, port 1 or port 2 of an upstream DE | 4 IOM 1, port 0, always an ingress port connecting from Controller 2, SAS HBA port 0 or port 1, or from IOM 1, port 1 or port 2 of an upstream DE | 
| 2 IOM 0, port 1, always an egress port connecting to IOM 0, port 0 of a downstream DE | 5 IOM 1, port 1, always an egress port connecting to IOM 1, port 0 of a downstream DE | 
| 3 IOM 0, port 2, always an egress port connecting to IOM 0, port 0 of a downstream DE | 6 IOM 1, port 2, always an egress port connecting to IOM 1, port 0 of a downstream DE | 
The Controller 1 and Controller 2 designations are part of the way that string numbers are derived. Each Controller has a chassis ID, and you can use Oracle FS System Manager (GUI) or Oracle FS System CLI (FSCLI) to change the chassis IDs. Changing the chassis ID of a Controller does not change the internal Controller designation.