Skip Headers
StorageTek Virtual Storage Manager System VSM 6 계획 설명서
릴리스 6.0.7
E54222-01
  목차로 이동
목차
색인으로 이동
색인

이전
이전
 
다음
다음
 

6 VSM 6 이더넷 (IP) 데이터 경로 연결

VSM 6은 VSM 6 및 VLE 어플라이언스 간 직접적인 다중 포트 디렉터 스위치 연결을 지원하며 기타 VSM 6 또는 VSM 5 VTSS에 대한 CLINK를 지원합니다.

VSM 6은 VLE 트래픽 및 CLINK 트래픽을 분리하지 않습니다. 연결이 제공되는 RoIP 포트는 둘 중 하나에 사용됩니다.

이러한 연결을 정의하려면 VSM 6에서 복제에 사용하는 RoIP 포트를 정의하고 대상에 대한 ippath를 정의해야 합니다.

VSM 6 이더넷 (IP) 포트 지정

도표6-1에 나와 있는 것처럼 각 VSM 6 노드마다 12개의 이더넷 포트가 있습니다. 이러한 포트 지정은 Solaris 11.1이 VSM 6 서버 노드에 설치되어 있다고 간주합니다. Solaris 11.1은 VSM 6.0.7 요구 사항입니다.

  • 포트 0(NET0)은 이후 사용을 위해 예약됩니다.

  • 포트 1(NET1) 및 포트 3(NET3)은 클러스터 지원을 위해 노드 간에 연결됩니다.

  • 포트 2(NET2)는 서비스 직원이 직접 연결을 수행할 수 있도록 예약된 전용 유지 관리 포트입니다.

  • 포트 4, 5, 8 및 9(REP1, REP2, REP3 및 REP4)는 IP 복제용으로 고객이 정의한 네트워크에 대한 연결에 사용할 수 있습니다.

  • 포트 6 및 7(IPM2, Cluster2)은 클러스터 지원을 위해 노드 간에 연결됩니다. (주: HBA의 클러스터 포트는 NET1 및 NET3과 중복됩니다.)

  • 포트 10(ASR)은 아웃바운드 ASR에 사용할 수 있습니다.

  • 포트 11(JBOD)은 스택의 서버 위에 있는 첫번째 Disk Shelf에 서버를 연결합니다.

도표 6-1 VSM 6 이더넷 포트

주위의 텍스트는 도표 6-1 을(를) 설명합니다.

네트워크 포트 시나리오

일반적인 네트워크 포트 시나리오는 다음이 포함됩니다.

  • 시나리오 1: 데이터 센터에서 VSM 5 IFF 포트 및 VSM 6 복제 포트를 연결합니다.

    인터페이스 간 네트워크 케이블로 지점 간 직접 연결이 수행되며 인터페이스 연결은 동일한 네트워크에서 수행됩니다. 이 시나리오에서는 연결 하나만 수행할 수 있습니다. 게이트웨이가 필요하지 않습니다. 정적 경로 지정이 필요하지 않습니다.

  • 시나리오 2: 데이터 센터에서 VSM 5 IFF 포트 및 VLE 포트를 VSM 6 복제 포트에 연결합니다.

    스위치를 통해 인터페이스 간 연결이 수행되며 인터페이스 연결은 동일한 네트워크에서 수행됩니다. 일대다 연결을 수행할 수 있습니다. 게이트웨이가 필요하지 않습니다. 정적 경로 지정이 필요하지 않습니다.

  • 시나리오 3: 원격 데이터 센터에서 VSM 6 복제 포트를 VSM 6 복제 포트로 연결하거나 원격 지원 사이트에 대한 ASR 연결을 설정합니다.

    게이트웨이를 통해 인터페이스 간 연결이 수행되며 인터페이스 연결은 다른 네트워크에서 수행됩니다. 일대다 연결을 수행할 수 있습니다. 게이트웨이가 필요합니다. 고객이 분리할 수 없고 대상에 대한 경로가 둘 이상 있는 경우 정적 경로 지정이 필요할 수 있습니다.

VSM 6 노드는 시나리오 하나, 두 개 또는 시나리오 세 개 모두가 구현되는 환경에서 구성할 수 있습니다.

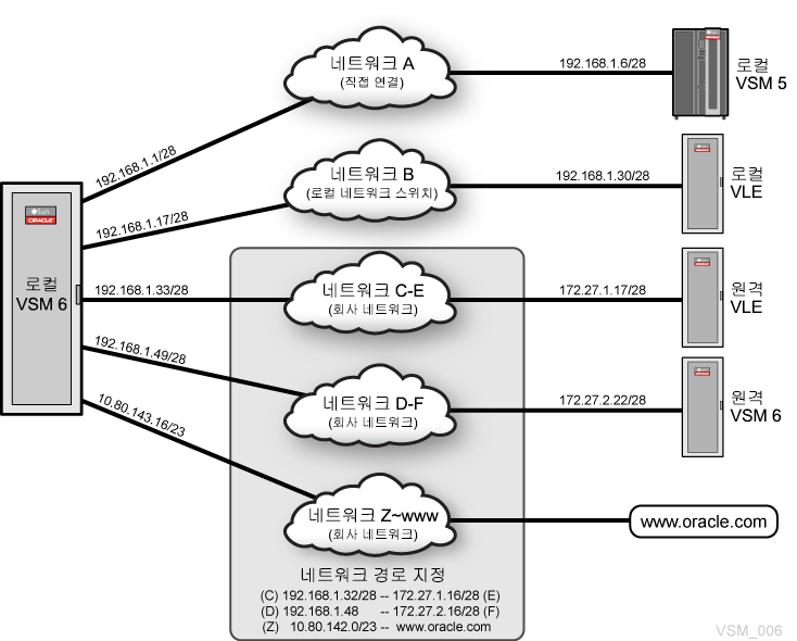
노드 구성 예제

도표6-2에 나와 있는 예제 노드 구성에서는 세 가지 시나리오를 모두 다룹니다.

  • 첫번째 복제 포트(네트워크 A)는 로컬 VSM 5 IFF 포트로 직접 연결됩니다.

  • 두번째 복제 포트(네트워크 B)는 스위치를 통해 로컬 VLE 포트로 연결됩니다.

  • 세번째 복제 포트(네트워크 C)는 다른 네트워크의 원격 VLE 포트를 대상으로 지정합니다.

  • 네번째 복제 포트(네트워크 D)는 다른 네트워크의 원격 VSM 6 포트의 복제 포트를 대상으로 지정합니다.

  • ASR 트래픽(네트워크 Z)이 Oracle로 전송됩니다.

도표 6-2 노드 구성 예제

주위의 텍스트는 도표 6-2 을(를) 설명합니다.

직접 구성, 스위치가 있는 구성, 게이트웨이 구성 시나리오

도표6-3에는 직접 연결, 스위치 연결을 사용하는 네트워크, 게이트웨이를 통한 연결을 사용하는 세 가지 네트워크가 나와 있습니다.

도표 6-3 예제 직접 연결, 스위치 연결 및 게이트웨이 연결 시나리오

주위의 텍스트는 도표 6-3 을(를) 설명합니다.

VSM 6 이더넷 (IP) 연결 고려 사항

표6-1에 나와 있는 것처럼 고객 네트워크에 구성된 VSM 6 노드의 복제 및 ASR 포트는 별도 네트워크에서 고유해야 합니다.

표 6-1 고객 네트워크에 구성된 포트에 별도 네트워크 필요

위치
장치
링크
기능
고객 네트워크 별도 네트워크

PCIE4

nxge0

net4

복제




PCIE4

nxge1

net5

복제




PCIE5

nxge4

net8

복제




PCIE5

nxge5

net9

복제




PCIE5

nxge6

net10

자동화된 서비스 요청




표6-2에는 각각 IP 주소가 254개씩 있는 네트워크 두 개가 나와 있습니다. 둘 이상의 포트에 범위 내의 IP 주소가 있는 경우 포트는 동일한 서브넷에 있습니다.

표 6-2 각각 /24 접두어 길이를 사용하는 네트워크 두 개(IP 주소 254개)

네트워크
넷마스크
접두어 길이 IP 주소 범위 브로드캐스트 IP 주소

192.168.1.0

255.255.255.0

/24

192.168.1.1 - 192.168.1.254

192.168.1.255

192.168.2.0

255.255.255.0

/24

192.168.2.1 - 192.168.2.254

192.168.2.255


이 예제에 대한 설명은 다음과 같습니다.

  • 192.168.1.10/24 및 192.168.1.25/24 주소를 사용하는 포트는 동일한 네트워크에 있습니다.

  • 192.168.1.10/24 및 192.168.2.25/24 주소를 사용하는 포트는 동일한 네트워크에 없습니다.

접두어 길이를 늘리면 넷마스크가 변경되므로 192.168.1.0 네트워크가 더 많은 네트워크 또는 서브넷으로 분할할 수 있습니다. 예를 들어 표6-3에 나와 있는 대로 접두어 길이가 /28로 변경되면 서브넷당 호스트 수가 254개에서 14개로 줄어듭니다.


주:

최초 구성 프로세스 중 이후 확장 요구를 예측하여 미리 계획해야 합니다. 이후에 접두어를 줄이면 인접한 네트워크에 영향을 주기 때문에 해당 IP 주소가 유효하고 포트가 별도 네트워크에 유지되는지를 확인하기 위해 영향을 받는 모든 포트에서 네트워크를 다시 구성해야 합니다.

표 6-3 서브넷 크기 고려 사항

접두어
넷마스크
서브넷당 호스트 IP 주소 서브넷 크기 고려 사항

/24

255.255.255.0

254

서브넷의 전체 복제, VLE 및 VSM5 포트 최대 254개

/25

255.255.255.128

126

서브넷의 전체 복제, VLE 및 VSM5 포트 최대 126개

/26

255.255.255.192

62

서브넷의 전체 복제, VLE 및 VSM5 포트 최대 62개

/27

255.255.255.224

30

서브넷의 전체 복제, VLE 및 VSM5 포트 최대 30개

/28

255.255.255.240

14

서브넷의 전체 복제, VLE 및 VSM5 포트 최대 14개

/29

255.255.255.248

6

서브넷의 전체 복제, VLE 및 VSM5 포트 최대 6개

/30

255.255.255.252

2

서브넷의 복제, VLE 또는 VSM 6 노드당 VSM5 포트(전체 노드 2개) 최대 하나


표6-4에 나와 있는 것처럼 네트워크 접두어 길이가 /28로 변경되면 주소가 192.168.1.10/24 및 192.168.1.25/24인 포트는 더 이상 동일한 네트워크에 있지 않습니다.

표 6-4 /28 네트워크 접두어를 사용하는 네트워크 두 개(IP 주소 14개)

네트워크
넷마스크
접두어 길이 IP 주소 범위 브로드캐스트 IP 주소

192.168.1.0

255.255.255.240

/28

192.168.1.1 - 192.168.1.14

192.168.1.15

192.168.1.16

255.255.255.240

/28

192.168.1.17 - 192.168.1.30

192.168.1.31



경고:

고객 현장의 기반구조는 VSM 6 서버 노드에서 구성된 네트워크를 지원해야 합니다. 포트를 구성하고 고객의 네트워크 기반구조에 연결한다고 해서 트래픽이 적절히 경로 지정되는 것이 아닙니다.


표6-5에는 제공된 네트워크에서 최대 14개의 네트워크 포트(VSM 6, VSM 5 및 VLE 포트 혼합)를 수용하기 위한 /28 네트워크가 나와 있습니다. ASR 포트는 Oracle에 대한 경로가 있는 고객의 더 넓은 /23 네트워크에 있습니다.


주:

두 가지 VSM 6 노드는 별도 및 독립적으로 구성됩니다. 노드에 대한 복제 및 ASR 포트는 동일한 서브넷에 있을 수도 있고 별도의 서브넷에 있을 수도 있습니다. 예를 들어 노드 1의 REP1 포트 및 노드 2의 REP1 포트는 동일한 서브넷에 있을 수도 있고 별도의 서브넷에 있을 수도 있습니다.

표 6-5 /28 네트워크 및 포트 주소

포트
네트워크
넷마스크
길이
IP 주소 범위 브로드캐스트 주소

REP1

192.168.1.0

255.255.255.240

/28

192.168.1.1 - 192.168.1.14

192.168.1.15

REP2

192.168.1.16

255.255.255.240

/28

192.168.1.17 - 192.168.1.30

192.168.1.31

REP3

192.168.1.32

255.255.255.240

/28

192.168.1.33 - 192.168.1.46

192.168.1.47

REP4

192.168.1.48

255.255.255.240

/28

192.168.1.49 - 192.168.1.62

192.168.1.63

ASR

10.80.142.0

255.255.254.0

/23

10.80.142.1 - 10.80.143.254

10.80.143.255


표6-6에는 고객이 제공한 IP 주소를 사용하는 로컬 VSM 6 포트 및 다양한 대상 네트워크 포트 간의 샘플 레이아웃이 나와 있습니다.

표 6-6 VSM 6 노드 1 포트 및 대상 네트워크 포트에 대한 샘플 레이아웃

포트(노드 1) IP 주소 시나리오
게이트웨이
대상 포트 대상 주소

VSM6-REP1

192.168.1.1/28

1(Net A)

N/A

Local-VSM5

192.168.1.6/28

VSM6-REP2

192.168.1.17/28

2(Net B)

N/A

Local-VLE

192.168.1.30/28

VSM6-REP3

192.168.1.33/28

3(Net C)

192.168.1.46

Remote-VLE

172.27.1.17/28

VSM6-REP4

192.168.1.49/28

3(Net D)

192.168.1.62

Remote-VSM 6

172.27.2.22/28

VSM6-ASR

10.80.143.16/23

3(Net Z)

10.80.143.254

Oracle-Support

Oracle-Support


표6-7에는 노드 1에서와 같이 동일한 서브넷의 포트를 사용하는 노드 2가 나와 있습니다.


주:

remote-VLE 및 remote-VSM에 대한 트래픽이 VSM6-REP3 또는 VSM6-Rep4에서 경로 지정할 수 있는 경우 정적 경로 지정이 필요할 수 있습니다. 따라서 게이트웨이가 필요합니다.

표 6-7 VSM 6 노드 2 포트 및 대상 네트워크 포트에 대한 샘플 레이아웃

포트(노드 2) IP 주소 시나리오
게이트웨이
대상 포트 대상 주소

VSM6-REP1

192.168.1.2/28

1(Net A)

N/A

Local-VSM5

192.168.1.7/28

VSM6-REP2

192.168.1.18/28

2(Net B)

N/A

Local-VLE

192.168.1.30/28

VSM6-REP3

192.168.1.34/28

3(Net C)

192.168.1.46

Remote-VLE

172.27.1.17/28

VSM6-REP4

192.168.1.50/28

3(Net D)

192.168.1.62

Remote-VSM 6

172.27.2.22/28

VSM6-ASR

10.80.143.17/23

3(Net Z)

10.80.143.254

Oracle-Support

Oracle-Support


VSM 6 IP 연결 예제

다음 예제는 VSM 6 및 VLE 또는 VTSS 간 IP 연결을 설명합니다.

각 예제에는 다음이 포함되어 있습니다.

  • 장치 간 연결

  • VSM 6에 대한 연결을 정의하는 CLI 명령

  • VTCS 구성에 대한 VSM 6 연결을 정의하는 VTCS 명령

VSM 6 IP 복제: 복제 포트 정의

  • RoIP로 정의된 각 포트는 VSM 6에서의 경로입니다.

  • 정의된 RoIP 경로 수는 vRTD/CLINK에 대해 정의된 IPPATH와 관련되지 않습니다.

  • 여러 RoIP 포트에서 대역폭 및 복구 가망성을 제공합니다.

도표 6-4 VSM6 IP 복제 – 복제 포트 정의

주위의 텍스트는 도표 6-4 을(를) 설명합니다.

VSM 6 CLI 예제:

vsmadmin: update ipport –name 1:REP1 –ip 35.107.24.1/24 
vsmadmin: update ipport –name 2:REP2 –ip 35.107.25.2/24 

VSM 6 VLE 연결: IPPATH 정의

  • VTCS는 VSM 6 CLI에 사용된 IPPATH 명령에 정의된 대상의 VLE 이름을 사용합니다. 각 IPPATH는 VSM 대상에 대한 VSM 6의 경로입니다.

  • vRTD는 VTCS에 IPIF ID가 있는 IP 장치로 정의됩니다.

  • IPIF ID는 정의를 참조하는 데 사용되지 않지만 VTCS 구문 규칙을 충족하도록 제공해야 합니다. 각 IPIF ID는 고유해야 하며 VTCS에 정의된 각 VSM 6에 대해 유효한 구문을 사용해야 합니다.

  • VTCS는 전체 16개의 IPIF ID를 허용하므로 각 VSM 6에는 어떤 조합이든 전체 최대 16개의 조합된 IP vRTD/CLINK를 가질 수 있습니다.

도표 6-5 VSM6 VLE 연결 – IPPATH 정의

주위의 텍스트는 도표 6-5 을(를) 설명합니다.

VSM 6 CLI 예제:

vsmadmin: add ippath –target vle -name V6VRTD00 –ip 35.107.22.10 

VTCS 예제:

RTD NAME=V6VRTD00 STORMNGR=VLE001 IPIF=0A:0  

VSM 6 CLINK 연결: IPPATH 정의

  • VTCS 및 VSM 6은 CLINK 정의 및 CLINK를 링크하기 위한 IPPATH 명령의 VTSS 대상 이름에 대한 VSM 파트너를 사용합니다. 각 IPPATH는 VSM 대상에 대한 VSM 6의 경로입니다.

  • VTCS는 모든 VSM 6 CLINK를 IP 장치로 봅니다.

  • CLINK는 VTCS에 대해 IPIF ID가 있는 IP 장치로 정의됩니다.

  • IPIF ID는 정의를 참조하는 데 사용되지 않지만 VTCS 구문 규칙을 충족하도록 제공해야 합니다. 각 IPIF ID는 VTCS에 정의된 각 VSM 6에 대해 고유해야 합니다.

  • VTCS는 전체 16개의 IPIF ID를 허용하므로 각 VSM 6에는 어떤 조합이든 전체 최대 16개의 조합된 IP vRTD/CLINK를 가질 수 있습니다.

  • VTCS는 단일 IPPATH에 대해서도 정의된 여러 CLINK를 가질 수 있습니다. VTCS에 대한 CLINK를 가능한 한 많이 정의하는 것이 좋습니다.

도표 6-6 VSM6 CLINK 연결 – IPPATH 정의

주위의 텍스트는 도표 6-6 을(를) 설명합니다.

VSM 6 CLI 예제:

vsmadmin: add ippath –target vtss -name VSM6B –ip 35.107.23.10 

VTCS 예제:

CLINK IPIF=0A:2 PARTNER=VSM6B 
CLINK IPIF=0I:0 PARTNER=VSM6B