Oracle® ZFS Storage Appliance 管理指南,发行版 OS8.6.0

退出打印视图

更新时间: 2016 年 7 月
 
 

Infiniband 的群集注意事项

与在以太网设备基础上构建的网络一样,为确保免受设备内部和外部网络故障的影响,Infiniband 网络需要作为冗余结构拓扑的一部分。网络拓扑应包括 IPMP,以便通过更广泛的 HCA、交换机和子网管理器的冗余规划,保护系统免受链路级别网络故障的影响。

图 20  Infiniband 的群集注意事项

image:Infiniband 的群集注意事项

为确保正确的群集配置,必须在每台控制器上完全相同的插槽中插入完全相同的 HCA。另外,必须在子网管理器上将每个相应的 HCA 端口配置到同一分区 (pkey) 中,使其具有完全相同的成员特权并连接到同一网络。为降低复杂性并确保适当的冗余,建议使每个端口仅属于 Infiniband 子网中的一个分区。可以将网络接口配置为单件或专用资源,前提是网络接口具有静态 IP 配置。如果将用于构建接口的所有 IB 分区数据链路和设备配置为单件资源,则它们在任何指定时间都只能在一台控制器上处于活动状态。有关这一点,上图中显示了具体示例。对相应端口的分区成员身份的更改必须同时进行且遵循上述群集规则。合格的 Oracle 经销商或服务代表可协助您规划满足这些要求的硬件升级。

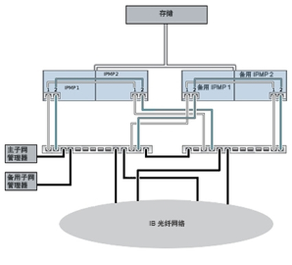
下图显示了子网管理器冗余的群集配置。将两个双端口 HCA 连接到一对冗余的服务器交换机可实现更大的冗余。

图 21  子网管理器冗余的群集配置

image:子网管理器冗余的群集配置

相关主题