JavaScript is required to for searching.
跳过导航链接
退出打印视图
Oracle® ZFS Storage Appliance 管理指南,发行版 2013.1.3.0
Oracle 技术网
文档库
PDF
打印视图
反馈
search filter icon
search icon

文档信息

关于 Oracle ZFS Storage Appliance

配置 Oracle ZFS Storage Appliance

初始设备配置

使用 BUI 进行初始配置

使用 CLI 进行初始配置

网络配置

使用

配置网络设备

配置网络数据链路

配置网络接口

配置网络 IP 多路径 (IP MultiPathing, IPMP)

配置网络性能和可用性

配置网络路由

使用 BUI 进行网络配置

使用 BUI 创建单端口接口

使用 BUI 修改接口

使用 BUI 创建单端口接口

使用 BUI 创建 LACP 聚合链路接口

创建使用基于探测的故障检测和链路状态故障检测的 IPMP 组

创建仅使用链路状态故障检测的 IPMP 组

使用 BUI 扩展 LACP 聚合

使用 BUI 扩展 IPMP 组

使用 BUI 创建 InfiniBand 分区数据链路和接口

使用 BUI 为群集化控制器创建没有 VLAN ID 的 VNIC

使用 BUI 为群集化控制器创建具有相同 VLAN ID 的 VNIC

使用 BUI 添加静态路由

使用 BUI 删除静态路由

使用 CLI 进行网络配置

使用 CLI 添加静态路由

使用 CLI 删除静态路由

使用 CLI 将多宿主属性更改为 Strict

存储配置

选择存储配置文件

数据配置文件配置

导入现有存储池

添加存储

取消配置存储

重命名存储池

存储池清理

使用 BUI 配置存储池

使用 BUI 将高速缓存设备添加到现有池

使用 CLI 将高速缓存设备添加到现有池

了解设备状态

显示板状态

内存使用情况汇总

显示板服务

显示板硬件

磁盘活动显示板

最新警报

显示板 CLI

持续运行

更改显示的活动统计信息

更改活动阈值

NDMP 状态

NDMP 状态

配置存储区域网络

SAN 术语

配置 SAN 光纤通道

使用 BUI 配置 FC 端口模式

使用 BUI 搜索 FC 端口

使用 BUI 创建 FC 启动器组

使用 BUI 将 LUN 与 FC 启动器组关联

使用 CLI 更改 FC 端口模式

使用 CLI 搜索 FC 端口

使用 CLI 创建 FC 启动器组

使用 CLI 将 LUN 与 FC 启动器组关联

使用 CLI 为启动器和启动器组编写别名脚本

配置 SAN iSCSI

配置 SAN iSCSI 启动器

使用 BUI 创建 Analytics(分析)工作表

配置 SAN iSER 目标

通过 CLI 使用自动生成的 IQN 添加 iSCSI 目标

使用 CLI 添加利用特定 IQN 和 RADIUS 验证的 iSCSI 目标

使用 CLI 添加利用 CHAP 验证的 iSCSI 启动器

使用 CLI 添加 iSCSI 目标组

使用 CLI 添加 iSCSI 启动器组

配置 SAN SRP

使用 BUI 配置 SRP 目标

使用 CLI 配置 SRP 目标

配置用户

用户授权

管理用户属性

使用 BUI 添加管理员

使用 BUI 添加角色

使用 BUI 为角色添加授权

使用 BUI 从角色删除授权

使用 BUI 添加只能查看显示板的用户

使用 CLI 添加角色

使用 CLI 添加管理员

使用 CLI 为角色添加授权

使用 CLI 从角色删除授权

设置 Oracle ZFS Storage Appliance 首选项

首选项属性

使用 CLI 设置首选项

使用 CLI 设置 SSH 公钥

配置警报

警报类别

阈值警报

使用 BUI 添加阈值警报

使用 BUI 添加警报操作

使用 CLI 添加阈值警报

使用 CLI 添加警报操作

发送电子邮件警报

发送 SNMP 陷阱

发送 Syslog 消息

恢复/暂停数据集

恢复/暂停工作表

执行工作流

配置群集

了解群集

群集优点和缺点

群集术语

群集互连 I/O

群集资源管理

群集的接管和故障恢复

群集环境中的配置更改

存储的群集注意事项

网络的群集注意事项

专用本地 IP 接口

Infiniband 的群集注意事项

防止“记忆分裂”情况

估计和降低接管影响

使用 BUI 配置群集

使用 BUI 取消配置群集

使用 CLI 关闭群集配置

使用 CLI 关闭备用机头

使用 CLI 取消配置群集

ZS3-2 群集布线

ZS4-4、ZS3-4 和 7x20 群集布线

用于群集的存储机框布线

使用服务

维护 Oracle ZFS Storage Appliance

使用共享资源

将设备与 Oracle ZFS Storage Appliance 集成

Infiniband 的群集注意事项

与在以太网设备基础上构建的网络一样,为确保免受设备内部和外部网络故障的影响,Infiniband 网络需要作为冗余结构拓扑的一部分。网络拓扑应包括 IPMP,以便通过更广泛的 HCA、交换机和子网管理器的冗余规划,保护系统免受链路级别网络故障的影响。

图 2-24  Infiniband 的群集注意事项

image:Infiniband 的群集注意事项

为确保正确的群集配置,必须在每个机头上完全相同的插槽中插入完全相同的 HCA。另外,必须在子网管理器上将每个相应的 HCA 端口配置到同一分区 (pkey) 中,使其具有完全相同的成员特权并连接到同一网络。为降低复杂性并确保适当的冗余,建议使每个端口仅属于 Infiniband 子网中的一个分区。可以将网络接口配置为单件或专用资源,前提是网络接口具有静态 IP 配置。如果将用于构建接口的所有 IB 分区数据链路和设备配置为单件资源,则它们在任何指定时间都只能在一个机头上处于活动状态。有关这一点,上图中显示了具体示例。对相应端口的分区成员身份的更改必须同时进行且遵循上述群集规则。合格的 Oracle 经销商或服务代表可协助您规划满足这些要求的硬件升级。

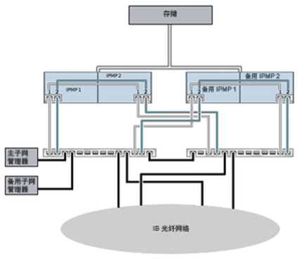
下图显示了子网管理器冗余的群集配置。将两个双端口 HCA 连接到一对冗余的服务器交换机可实现更大的冗余。

图 2-25  子网管理器冗余的群集配置

image:子网管理器冗余的群集配置