Go to main content

Oracle® ZFS Storage Appliance 管理指南,发行版 OS8.8.x

退出打印视图

更新时间: 2021 年 8 月
 
 

InfiniBand 的群集注意事项


注 -  ZS9-2 控制器不支持 InfiniBand。

与在以太网设备基础上构建的网络一样,为确保免受设备内部和外部网络故障的影响,InfiniBand 网络需要作为冗余结构拓扑的一部分。网络拓扑应包括 IPMP,以便通过更广泛的 HCA、交换机和子网管理器的冗余规划,保护系统免受链路级别网络故障的影响。

为确保正确的群集配置,必须在每台控制器上完全相同的插槽中插入完全相同的 HCA。另外,必须在子网管理器上将每个相应的 HCA 端口配置到同一分区 (pkey) 中,使其具有完全相同的成员特权并连接到同一网络。为降低复杂性并确保适当的冗余,建议使每个端口仅属于 InfiniBand 子网中的一个分区。可以将网络接口配置为单件或专用资源,前提是网络接口具有静态 IP 配置。如果将用于构建接口的所有 InfiniBand 分区数据链路和设备配置为单件资源,则它们在任何给定时间都只能在一个控制器上处于活动状态。下图显示了相关示例。

图 6  InfiniBand 的群集注意事项

image:InfiniBand 的群集注意事项

必须同时对相应端口的分区成员关系进行更改。合格的 Oracle 经销商或服务代表可协助您规划满足这些要求的硬件升级。

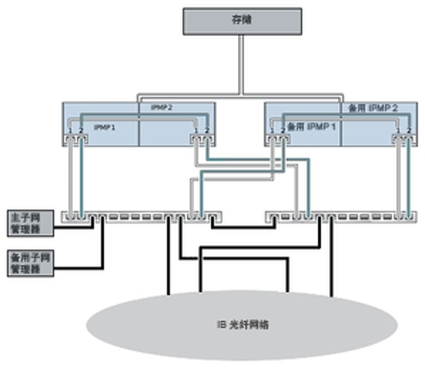
下图显示了子网管理器冗余的群集配置。将两个双端口 HCA 连接到一对冗余的服务器交换机可实现更大的冗余。

图 7  子网管理器冗余的群集配置

image:子网管理器冗余的群集配置

相关主题