Guide de câblage des systèmes Oracle® ZFS Storage Appliance

Quitter la vue de l'impression

Mis à jour : Février 2016
 
 

Diagrammes et tableaux de câblage

Le tableau suivant décrit les emplacements et les connexions de port pour deux contrôleurs et huit étagères de disques dans l'armoire de base avec des câbles SAS de 3 mètres. La première étagère de disques se situe dans l'unité RU01 et chaque étagère de disques contient deux modules d'E/S (IOM).

Table 2  Armoire de base : contrôleur avec une étagère de disques (câbles de 3 mètres)
DEPUIS
VERS
RU
CONTROLEUR
PORT HBA
RU
ETAGERE DE DISQUES
PORT DE L'ETAGERE DE DISQUES
20
1
Emplacement 3, Port 0
1
1
IOM 0, Port 0
17
0
Emplacement 6, Port 1
1
1
IOM 1, Port 2
20
1
Emplacement 6, Port 1
9
3
IOM 0, Port 0
17
0
Emplacement 6, Port 1
9
3
IOM 1, Port 2
20
1
Emplacement 7, Port 0
23
5
IOM 0, Port 0
17
0
Emplacement 9, Port 1
23
5
IOM 1, Port 2
20
1
Emplacement 9, Port 0
31
7
IOM 0, Port 0
17
0
Emplacement 3, Port 1
31
7
IOM 1, Port 2
17
0
Emplacement 3, Port 0
5
2
IOM 0, Port 2
20
1
Emplacement 6, Port 1
5
2
IOM 1, Port 0
17
0
Emplacement 6, Port 0
13
4
IOM 0, Port 2
20
1
Emplacement 7, Port 1
13
4
IOM 1, Port 0
17
0
Emplacement 7, Port 0
27
6
IOM 0, Port 2
20
1
Emplacement 9, Port 1
27
6
IOM 1, Port 0
17
0
Emplacement 9, Port 0
35
8
IOM 0, Port 2
20
1
Emplacement 3, Port 1
35
8
IOM 1, Port 0

Le tableau suivant décrit les emplacements et les connexions de port pour dix étagères de disques dans l'armoire d'extension 1 avec des câbles SAS de 6 mètres. La première étagère de disques se situe dans l'unité RU01 et chaque étagère de disques contient deux modules d'E/S (IOM). L'armoire d'extension 1 prend en charge les étagères de disques 9 à 18.

Table 3  Armoire d'extension 1 : contrôleur avec une étagère de disques (câbles de 6 mètres)
DEPUIS
VERS
RU
CONTROLEUR
PORT HBA
RU
ETAGERE DE DISQUES
PORT DE L'ETAGERE DE DISQUES
20
1
Emplacement 3, Port 2
1
9
IOM 0, Port 0
17
0
Emplacement 6, Port 3
1
9
IOM 1, Port 2
20
1
Emplacement 6, Port 2
21
11
IOM 0, Port 0
17
0
Emplacement 7, Port 3
21
11
IOM 1, Port 2
17
0
Emplacement 3, Port 2
5, 9, 13, 18
10, 13, 14, 17
IOM 0, Port 2
20
1
Emplacement 6, Port 3
5, 9, 13, 18
10, 13, 14, 17
IOM 1, Port 0
17
0
Emplacement 6, Port 2
25, 29, 33, 37
12, 15, 16, 18
IOM 0, Port 2
20
1
Emplacement 7, Port 3
25, 29, 33, 37
12, 15, 16, 18
IOM 1, Port 0

Le tableau suivant décrit les emplacements et les connexions de port pour dix étagères de disques dans l'armoire d'extension 2 avec des câbles SAS de 6 mètres. La première étagère de disques se situe dans l'unité RU01 et chaque étagère de disques contient deux modules d'E/S (IOM). L'armoire d'extension 2 prend en charge les étagères de disques 19 à 28.

Table 4  Armoire d'extension 2 : contrôleur avec une étagère de disques (câbles de 6 mètres)
DEPUIS
VERS
RU
CONTROLEUR
PORT HBA
RU
ETAGERE DE DISQUES
PORT DE L'ETAGERE DE DISQUES
20
1
Emplacement 7, Port 2
1
19
IOM 0, Port 0
17
0
Emplacement 9, Port 3
1
19
IOM 1, Port 2
20
1
Emplacement 9, Port 2
21
21
IOM 0, Port 0
17
0
Emplacement 3, Port 3
21
21
IOM 1, Port 2
17
0
Emplacement 7, Port 2
5, 9, 13, 18
20, 23, 24, 27
IOM 0, Port 2
20
1
Emplacement 9, Port 3
5, 9, 13, 18
20, 23, 24, 27
IOM 1, Port 0
17
0
Emplacement 9, Port 2
25, 29, 33, 37
22, 25, 26, 28
IOM 0, Port 2
20
1
Emplacement 3, Port 3
25, 29, 33, 37
22, 25, 26, 28
IOM 1, Port 0

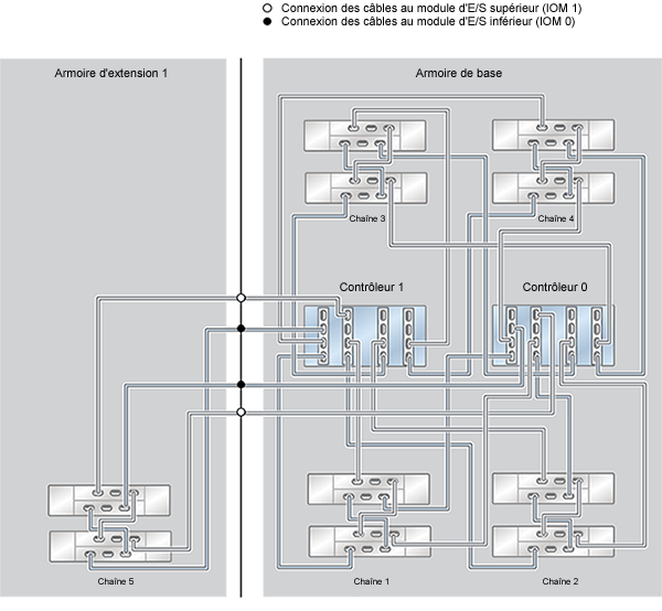
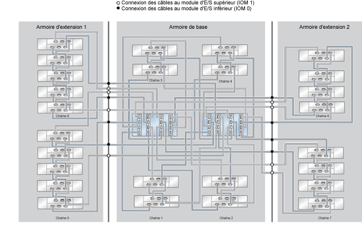
Les diagrammes suivants décrivent câblage des systèmes pré-montés en rack, ainsi que les possibilités d'extension de votre système à l'avenir.

Figure 406  Système monté en rack ZFS Storage Appliance ZS4-4 : 10 étagères de disques DE2-24C

image:Système monté en rack ZFS Storage Appliance ZS4-4 : 10 étagères de disques DE2-24C

Figure 407  Système monté en rack ZFS Storage Appliance ZS4-4 : 12 étagères de disques DE2-24C

image:Système monté en rack ZFS Storage Appliance ZS4-4 : 12 étagères de disques DE2-24C

Figure 408  Système monté en rack ZFS Storage Appliance ZS4-4 : 14 étagères de disques DE2-24C

image:Système monté en rack ZFS Storage Appliance ZS4-4 : 14 étagères de disques DE2-24C

Figure 409  Système monté en rack ZFS Storage Appliance ZS4-4 : 16 étagères de disques DE2-24C

image:Système monté en rack ZFS Storage Appliance ZS4-4 : 16 étagères de disques DE2-24C

Figure 410  Système monté en rack ZFS Storage Appliance ZS4-4 : 18 étagères de disques DE2-24C

image:Système monté en rack ZFS Storage Appliance ZS4-4 : 18 étagères de disques DE2-24C

Figure 411  Système monté en rack ZFS Storage Appliance ZS4-4 : 20 étagères de disques DE2-24C

image:Système monté en rack ZFS Storage Appliance ZS4-4 : 20 étagères de disques DE2-24C

Figure 412  Système monté en rack ZFS Storage Appliance ZS4-4 : 22 étagères de disques DE2-24C

image:Système monté en rack ZFS Storage Appliance ZS4-4 : 22 étagères de disques DE2-24C

Figure 413  Système monté en rack ZFS Storage Appliance ZS4-4 : 24 étagères de disques DE2-24C

image:Système monté en rack ZFS Storage Appliance ZS4-4 : 24 étagères de disques DE2-24C

Figure 414  Système monté en rack ZFS Storage Appliance ZS4-4 : 26 étagères de disques DE2-24C

image:Système monté en rack ZFS Storage Appliance ZS4-4 : 26 étagères de disques DE2-24C

Figure 415  Système monté en rack ZFS Storage Appliance ZS4-4 : 28 étagères de disques DE2-24C

image:Système monté en rack ZFS Storage Appliance ZS4-4 : 28 étagères de disques DE2-24C