Go to main content
Guide de câblage des systèmes Oracle® ZFS Storage Appliance

Quitter la vue de l'impression

Mis à jour : Mars 2017
 
 

Diagrammes et tableaux de câblage

Le tableau suivant décrit les emplacements et les connexions de port pour deux contrôleurs et huit étagères de disques dans l'armoire de base avec des câbles SAS de 3 mètres. La première étagère de disques se situe dans l'unité RU01 et chaque étagère de disques contient deux modules d'E/S (IOM).

Table 11  Armoire de base : contrôleur avec une étagère de disques (câbles de 3 mètres)
DEPUIS
VERS
RU
CONTROLEUR
PORT HBA
RU
ETAGERE DE DISQUES
PORT DE L'ETAGERE DE DISQUES
20
1
Emplacement 3, Port 0
1
1
IOM 0, Port 0
17
0
Emplacement 6, Port 1
1
1
IOM 1, Port 2
20
1
Emplacement 6, Port 0
9
3
IOM 0, Port 0
17
0
Emplacement 7, Port 1
9
3
IOM 1, Port 2
20
1
Emplacement 7, Port 0
23
5
IOM 0, Port 0
17
0
Emplacement 9, Port 1
23
5
IOM 1, Port 2
20
1
Emplacement 9, Port 0
31
7
IOM 0, Port 0
17
0
Emplacement 3, Port 1
31
7
IOM 1, Port 2
17
0
Emplacement 3, Port 0
5
2
IOM 0, Port 2
20
1
Emplacement 6, Port 1
5
2
IOM 1, Port 0
17
0
Emplacement 6, Port 0
13
4
IOM 0, Port 2
20
1
Emplacement 7, Port 1
13
4
IOM 1, Port 0
17
0
Emplacement 7, Port 0
27
6
IOM 0, Port 2
20
1
Emplacement 9, Port 1
27
6
IOM 1, Port 0
17
0
Emplacement 9, Port 0
35
8
IOM 0, Port 2
20
1
Emplacement 3, Port 1
35
8
IOM 1, Port 0

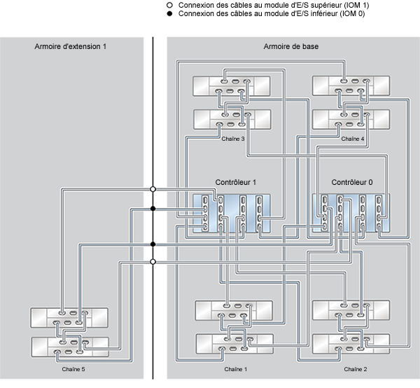
Le tableau suivant décrit les emplacements et les connexions de port pour dix étagères de disques dans l'armoire d'extension 1 avec des câbles SAS de 6 mètres. La première étagère de disques se situe dans l'unité RU01 et chaque étagère de disques contient deux modules d'E/S (IOM). L'armoire d'extension 1 prend en charge les étagères de disques 9 à 18.

Table 12  Armoire d'extension 1 : contrôleur avec une étagère de disques (câbles de 6 mètres)
DEPUIS
VERS
RU
CONTROLEUR
PORT HBA
RU
ETAGERE DE DISQUES
PORT DE L'ETAGERE DE DISQUES
20
1
Emplacement 3, Port 2
1
9
IOM 0, Port 0
17
0
Emplacement 6, Port 3
1
9
IOM 1, Port 2
20
1
Emplacement 6, Port 2
21
11
IOM 0, Port 0
17
0
Emplacement 7, Port 3
21
11
IOM 1, Port 2
17
0
Emplacement 3, Port 2
5, 9, 13, 18
10, 13, 14, 17
IOM 0, Port 2
20
1
Emplacement 6, Port 3
5, 9, 13, 18
10, 13, 14, 17
IOM 1, Port 0
17
0
Emplacement 6, Port 2
25, 29, 33, 37
12, 15, 16, 18
IOM 0, Port 2
20
1
Emplacement 7, Port 3
25, 29, 33, 37
12, 15, 16, 18
IOM 1, Port 0

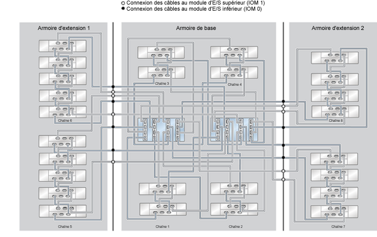
Le tableau suivant décrit les emplacements et les connexions de port pour dix étagères de disques dans l'armoire d'extension 2 avec des câbles SAS de 6 mètres. La première étagère de disques se situe dans l'unité RU01 et chaque étagère de disques contient deux modules d'E/S (IOM). L'armoire d'extension 2 prend en charge les étagères de disques 19 à 28.

Table 13  Armoire d'extension 2 : contrôleur avec une étagère de disques (câbles de 6 mètres)
DEPUIS
VERS
RU
CONTROLEUR
PORT HBA
RU
ETAGERE DE DISQUES
PORT DE L'ETAGERE DE DISQUES
20
1
Emplacement 7, Port 2
1
19
IOM 0, Port 0
17
0
Emplacement 9, Port 3
1
19
IOM 1, Port 2
20
1
Emplacement 9, Port 2
21
21
IOM 0, Port 0
17
0
Emplacement 3, Port 3
21
21
IOM 1, Port 2
17
0
Emplacement 7, Port 2
5, 9, 13, 18
20, 23, 24, 27
IOM 0, Port 2
20
1
Emplacement 9, Port 3
5, 9, 13, 18
20, 23, 24, 27
IOM 1, Port 0
17
0
Emplacement 9, Port 2
25, 29, 33, 37
22, 25, 26, 28
IOM 0, Port 2
20
1
Emplacement 3, Port 3
25, 29, 33, 37
22, 25, 26, 28
IOM 1, Port 0

Les diagrammes suivants décrivent câblage des systèmes pré-montés en rack, ainsi que les possibilités d'extension de votre système à l'avenir.

Figure 619  Système monté en rack ZFS Storage Appliance ZS4-4 : 10 étagères de disques DE2-24C

image:Système monté en rack ZFS Storage Appliance ZS4-4 : 10 étagères de disques DE2-24C

Figure 620  Système monté en rack ZFS Storage Appliance ZS4-4 : 12 étagères de disques DE2-24C

image:Système monté en rack ZFS Storage Appliance ZS4-4 : 12 étagères de disques DE2-24C

Figure 621  Système monté en rack ZFS Storage Appliance ZS4-4 : 13 étagères de disques DE2-24C (demi-rack)

image:Système monté en rack ZFS Storage Appliance ZS4-4 : 13 étagères de disques DE2-24C

Figure 622  Système monté en rack ZFS Storage Appliance ZS4-4 : 14 étagères de disques DE2-24C

image:Système monté en rack ZFS Storage Appliance ZS4-4 : 14 étagères de disques DE2-24C

Figure 623  Système monté en rack ZFS Storage Appliance ZS4-4 : 16 étagères de disques DE2-24C

image:Système monté en rack ZFS Storage Appliance ZS4-4 : 16 étagères de disques DE2-24C

Figure 624  Système monté en rack ZFS Storage Appliance ZS4-4 : 18 étagères de disques DE2-24C

image:Système monté en rack ZFS Storage Appliance ZS4-4 : 18 étagères de disques DE2-24C

Figure 625  Système monté en rack ZFS Storage Appliance ZS4-4 : 20 étagères de disques DE2-24C

image:Système monté en rack ZFS Storage Appliance ZS4-4 : 20 étagères de disques DE2-24C

Figure 626  Système monté en rack ZFS Storage Appliance ZS4-4 : 22 étagères de disques DE2-24C

image:Système monté en rack ZFS Storage Appliance ZS4-4 : 22 étagères de disques DE2-24C

Figure 627  Système monté en rack ZFS Storage Appliance ZS4-4 : 23 étagères de disques DE2-24C (demi-rack)

image:Système monté en rack ZFS Storage Appliance ZS4-4 : 23 étagères de disques DE2-24C

Figure 628  Système monté en rack ZFS Storage Appliance ZS4-4 : 24 étagères de disques DE2-24C

image:Système monté en rack ZFS Storage Appliance ZS4-4 : 24 étagères de disques DE2-24C

Figure 629  Système monté en rack ZFS Storage Appliance ZS4-4 : 26 étagères de disques DE2-24C

image:Système monté en rack ZFS Storage Appliance ZS4-4 : 26 étagères de disques DE2-24C

Figure 630  Système monté en rack ZFS Storage Appliance ZS4-4 : 28 étagères de disques DE2-24C

image:Système monté en rack ZFS Storage Appliance ZS4-4 : 28 étagères de disques DE2-24C