Go to main content

Guide de câblage des systèmes Oracle® ZFS Storage Appliance, version OS8.8.x

Quitter la vue de l'impression

Mis à jour : Août 2021
 
 

Câblage d'étagères de disques DE3-24 et DE2-24 mixtes avec des contrôleurs ZS5-4

Reportez-vous aux diagrammes de cette section pour mettre à niveau un système ou lui effectuer un ajout avec des étagères de disques DE2-24 en introduisant une ou plusieurs étagères de disques DE3-24. Dans les diagrammes suivants, les étagères de disques DE2-24 comportent trois ports de module d'E/S, tandis que les étagères de disques DE3-24 en contiennent quatre. Pour obtenir des instructions relatives à la combinaison d'étagères de disques, reportez-vous à la section Instructions de configuration de l'armoire et de câblage.


Remarque -  L'ajout d'étagères de disques DE3-24 utilise un câblage SAS-3, mais conserve la méthodologie de câblage SAS-2 existante. Le remplacement de HBA SAS-2 par des HBA SAS-3 n'affecte pas l'interconnexion de câblage.

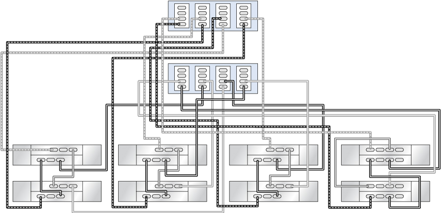
Ajout d'une étagère de disques DE3-24 à des étagères de disques DE2-24 à la fin de la chaîne

Dans cet exemple, une étagère de disque DE3-24 (chaîne de droite, première étagère de disques) est ajoutée à une seule chaîne d'étagères de disques DE2-24. La chaîne de gauche reste inchangée.

Figure 530  Contrôleurs ZS5-4 en cluster avec deux HBA connectés à une étagère de disques DE3-24 (chaîne de droite, première étagère de disques) et trois étagères de disques DE2-24 dans deux chaînes

image:Contrôleurs ZS5-4 en cluster avec deux HBA connectés à une étagère de disques DE3-24 (chaîne de droite, première étagère de disques) et trois étagères de disques DE2-24 dans deux chaînes

Ajout/remplacement d'une étagère de disques DE3-24 dans des étagères de disques DE2-24 au milieu de la chaîne

Dans cet exemple, une étagère de disques DE3-24 (chaîne de droite, deuxième étagère de disques) est ajoutée/remplacée au milieu d'une chaîne d'étagères de disques DE2-24. Les deux chaînes restantes sur la gauche demeurent inchangées.

Figure 531  Contrôleurs ZS5-4 en cluster avec trois HBA connectés à une étagère de disques DE3-24 (chaîne de droite, deuxième étagère de disques) et six étagères de disques DE2-24 dans trois chaînes

image:Contrôleurs ZS5-4 en cluster avec trois HBA connectés à une étagère de disques DE3-24 (chaîne de droite, deuxième étagère de disques) et six étagères de disques DE2-24 dans trois chaînes

Ajout d'une chaîne d'étagères de disques DE3-24 exclusive

Dans cet exemple, deux étagères de disques DE3-24 (chaîne de droite) sont ajoutées à une configuration de six étagères de disques DE2-24 (3 chaînes de gauche) pour la mettre à niveau.

Figure 532  Contrôleurs ZS5-4 en cluster avec quatre HBA connectés à deux étagères de disques DE3-24 (chaîne de droite) et six étagères de disques DE2-24 (3 chaînes de gauche)

image:Contrôleurs ZS5-4 en cluster avec quatre HBA connectés à deux étagères de disques DE3-24 (chaîne de droite) et six étagères de disques DE2-24 (3 chaînes de gauche)